GM Service Manual Online
For 1990-2009 cars only
Makes
🢒
Cadillac
🢒
2001
🢒
Catera
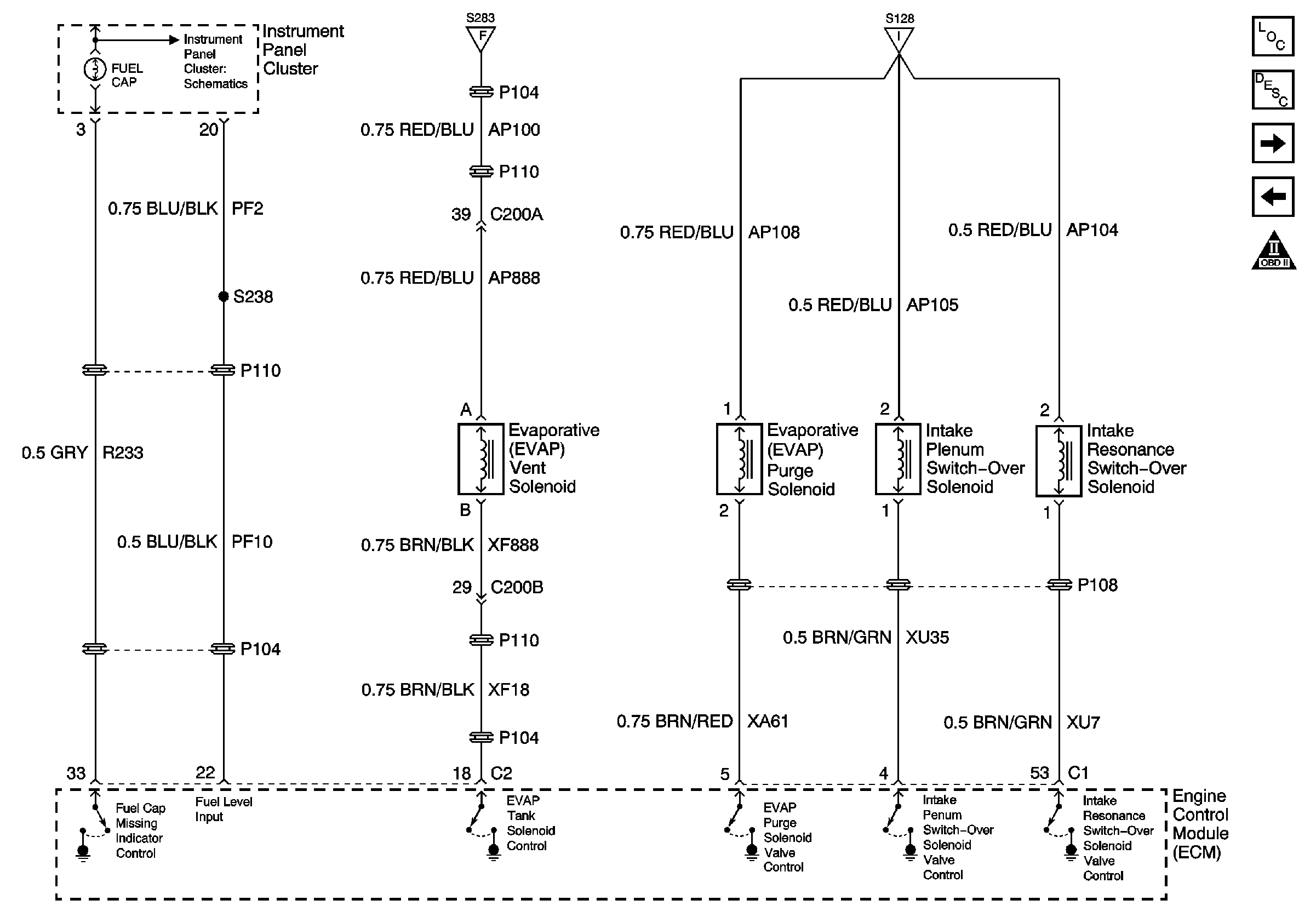
🢒 EVAP Tank, Purge and Intake Plenum, Resonance Solenoid Valves
EVAP Tank, Purge and Intake Plenum, Resonance Solenoid Valves
EVAP Tank, Purge and Intake Plenum, Resonance Solenoid Valves
Master Electrical Component List
Evaporative Emission Control System Operation Description
Engine Controls (Throttle Position (TP) Sensor)
Heated Oxygen Sensors
Instrument Cluster Schematics