GM Service Manual Online
For 1990-2009 cars only
Makes
🢒
Cadillac
🢒
2001
🢒
Catera
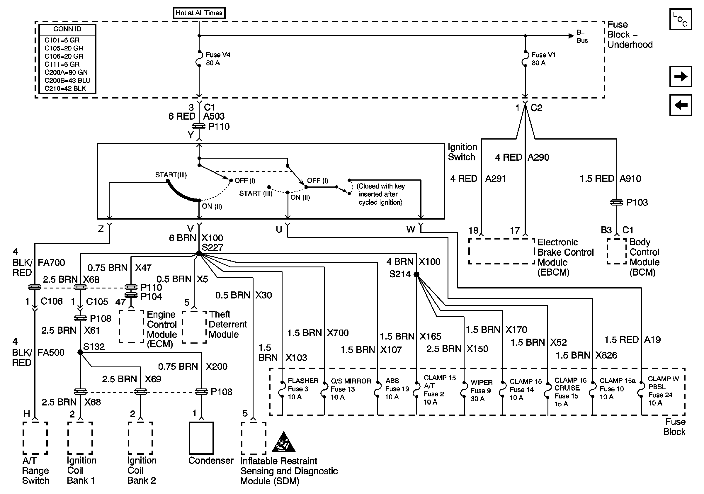
🢒 Underhood Fuse Block Fuses V1 and V4, and Ignition Switch
Underhood Fuse Block Fuses V1 and V4, and Ignition Switch
Fuses V4 and V1, and FLASHER, O/S MIRROR, ABS, CLAMP 15 A/T, WIPER, CLAMP 15, CLAMP 15 CRUISE, CLAMP 15A, and CLAMP W PBSL Fuses
Master Electrical Component List
Fuse Block Fuses 3, 13, and 19
Fuse Block Fuses 4, 12, 21, and 32
Battery Cable Bus
Power and Grounding Schematic Icons