GM Service Manual Online
For 1990-2009 cars only
Makes
🢒
Cadillac
🢒
2007
🢒
DTS
🢒
Diagnostic Navigation
🢒
Vehicle Diagnostic Information
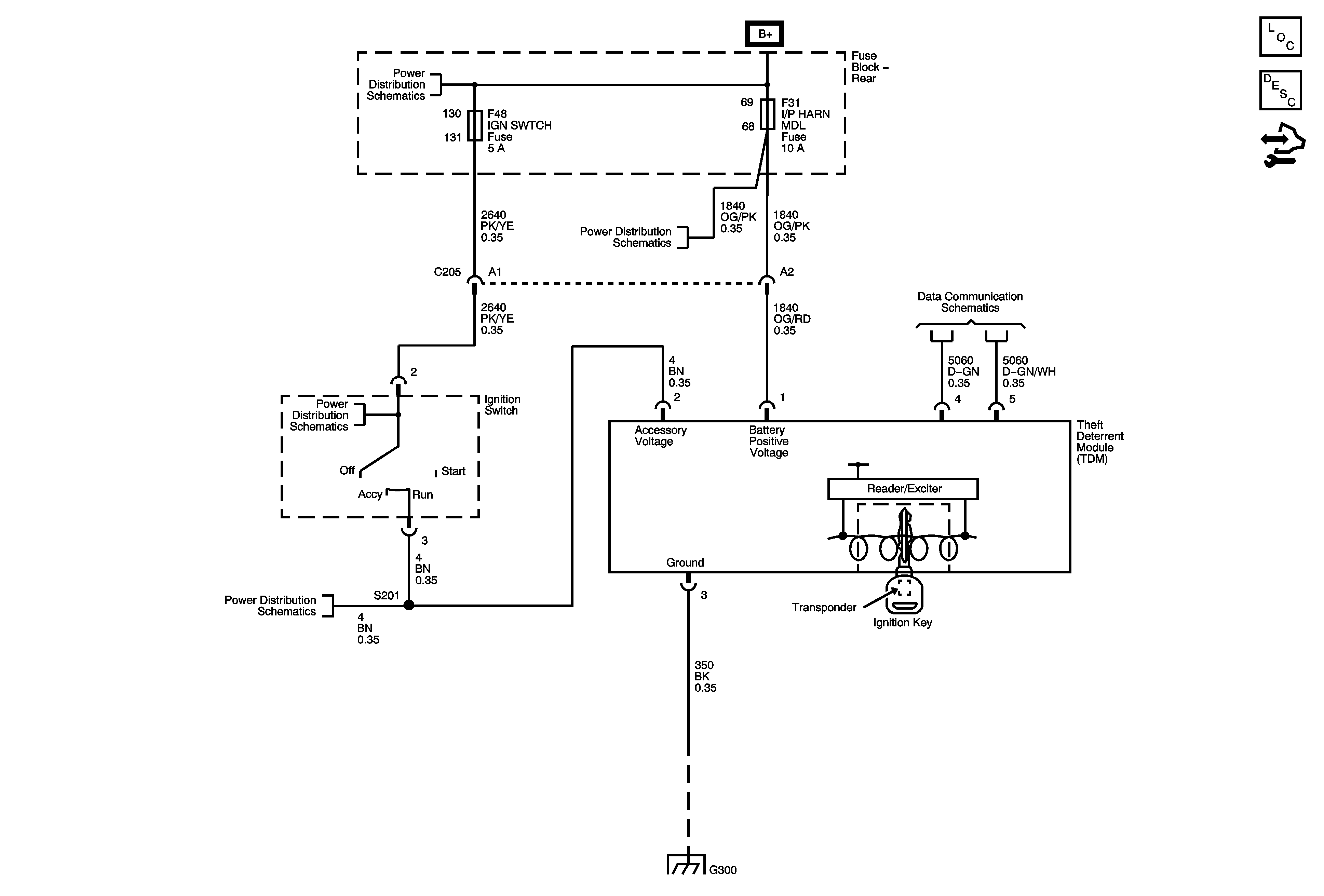
🢒 Immobilizer Schematics
Vehicle Theft Deterrent
Master Electrical Component List
Immobilizer Description and Operation
Control Module References
Rear Fuse Block B+
Rear Fuse Block - PRK LAMP, RT PRK LAMP (Export), EXP LIC LAMP Relays, I/P HARN MDL, LT PRK LAMP, RT PRK LAMP Fuses
Power, Ground and Low Speed GMLAN
Rear Fuse Block - IGN SWTCH, STR/WHL ILLUM Fuses
Rear Fuse Block - IGN SWTCH, STR/WHL ILLUM Fuses
G300