GM Service Manual Online
For 1990-2009 cars only
Makes
🢒
Cadillac
🢒
2007
🢒
DTS
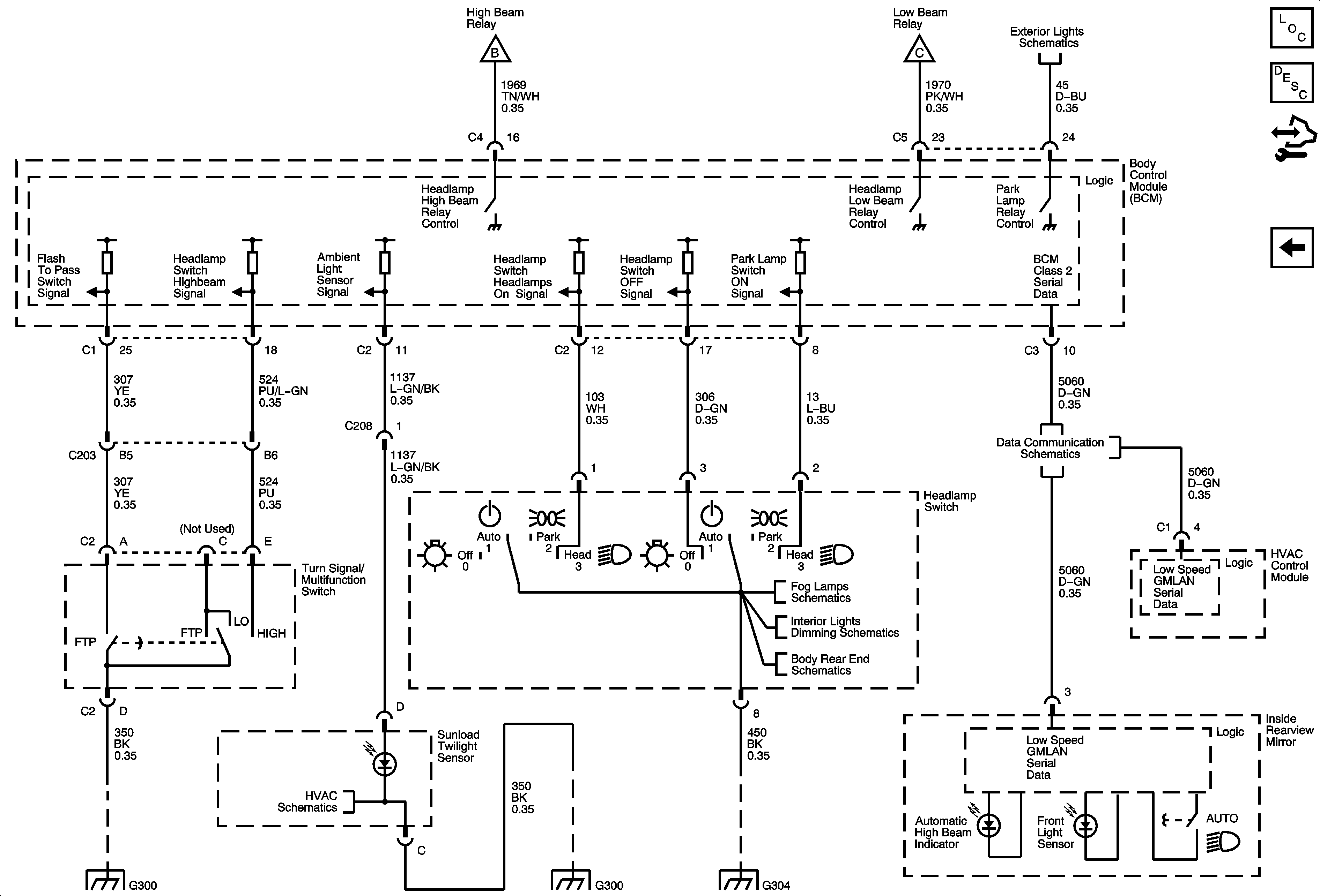
🢒 Headlamp Switch
Headlamp Switch
Headlamp Switch
Exterior Lighting Systems Description and Operation
Headlamps
Headlamps
Headlamps
Front Park, Marker, Position Lamps
G300
Air Temperature Sensors
G300
G304
Fog Lamps Schematics
Hazard, Headlamp, Driver Information Display Switches, Ashtray, HVAC Control Module, Radio, Clock
Trunk Release and Rear Compartment Lid Latch
Power, Ground and Low Speed GMLAN