GM Service Manual Online
For 1990-2009 cars only

Cell 14: G100 and G105


Object Number: 317998  Size: FS
Power and Grounding Components
Cell 14: G101 (DeVille)
Power Distribution Schematics

Cell 14: G101 (DeVille)


Object Number: 318000  Size: FS
Power and Grounding Components
Cell 14: G101 (Eldorado)
Cell 14: G100 and G105

Cell 14: G101 (Eldorado)


Object Number: 318002  Size: FS
Power and Grounding Components
Cell 14: G102
Cell 14: G101 (DeVille)
Handling ESD Sensitive Parts Notice

Cell 14: G102


Object Number: 318003  Size: FS
Power and Grounding Components
Cell 14: G107 and G110
Cell 14: G101 (Eldorado)
OBD II Symbol Description Notice
Handling ESD Sensitive Parts Notice
Handling ESD Sensitive Parts Notice
Cell 14: G107 and G110

Cell 14: G107 and G110


Object Number: 318005  Size: FS
Power and Grounding Components
Cell 14: G201
Cell 14: G102
Handling ESD Sensitive Parts Notice
Handling ESD Sensitive Parts Notice

Cell 14: G201


Object Number: 318007  Size: FS
Power and Grounding Components
Cell 14: G203
Cell 14: G107 and G110
Handling ESD Sensitive Parts Notice

Cell 14: G203


Object Number: 318009  Size: FS
Power and Grounding Components
Cell 14: G204
Cell 14: G201
Handling ESD Sensitive Parts Notice

Cell 14: G204


Object Number: 318011  Size: FS
Power and Grounding Components
Cell 14: G205
Cell 14: G203

Cell 14: G205


Object Number: 318013  Size: FS
Power and Grounding Components
Cell 14: G302 (Eldorado 1 of 2)
Cell 14: G204
Handling ESD Sensitive Parts Notice
Handling ESD Sensitive Parts Notice
Handling ESD Sensitive Parts Notice

Cell 14: G302 (Eldorado 1 of 2)


Object Number: 318025  Size: FS
Power and Grounding Components
Cell 14: G302 (Eldorado 2 of 2)
Cell 14: G205
Handling ESD Sensitive Parts Notice
Handling ESD Sensitive Parts Notice
Cell 14: G302 (Eldorado 2 of 2)

Cell 14: G302 (Eldorado 2 of 2)


Object Number: 318027  Size: FS
Power and Grounding Components
Cell 14: G302 (DeVille 1 of 2)
Cell 14: G302 (Eldorado 1 of 2)
Handling ESD Sensitive Parts Notice
Cell 14: G302 (Eldorado 1 of 2)

Cell 14: G302 (DeVille 1 of 2)


Object Number: 318028  Size: FS
Power and Grounding Components
Cell 14: G302 (DeVille 2 of 2)
Cell 14: G302 (Eldorado 2 of 2)
Handling ESD Sensitive Parts Notice
Cell 14: G302 (DeVille 2 of 2)

Cell 14: G302 (DeVille 2 of 2)


Object Number: 318030  Size: FS
Power and Grounding Components
Cell 14: G400 (1 of 2)
Cell 14: G302 (DeVille 1 of 2)
Cell 14: G302 (DeVille 1 of 2)
Cell 14: G302 (DeVille 1 of 2)

Cell 14: G400 (1 of 2)


Object Number: 318032  Size: FS
Power and Grounding Components
Cell 14: G400 w/UQ4 (2 of 2)
Cell 14: G302 (DeVille 2 of 2)
Cell 14: G400 w/UQ4 (2 of 2)
Handling ESD Sensitive Parts Notice
Handling ESD Sensitive Parts Notice

Cell 14: G400 w/UQ4 (2 of 2)


Object Number: 318033  Size: FS
Power and Grounding Components
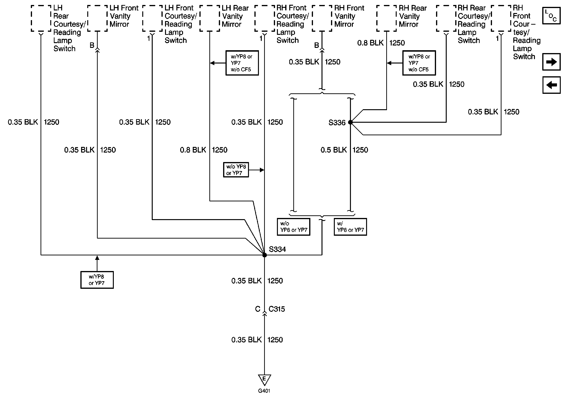
Cell 14: G401 (DeVille 1 of 2)
Cell 14: G400 (1 of 2)

Cell 14: G401 (DeVille 1 of 2)


Object Number: 318035  Size: FS
Power and Grounding Components
Cell 14: G401 (DeVille 2 of 2)
Cell 14: G400 w/UQ4 (2 of 2)
Handling ESD Sensitive Parts Notice
Cell 14: G401 (DeVille 2 of 2)

Cell 14: G401 (DeVille 2 of 2)


Object Number: 318037  Size: FS
Power and Grounding Components
Cell 14: G401 (Eldorado 1 of 2)
Cell 14: G401 (DeVille 1 of 2)
Cell 14: G401 (DeVille 1 of 2)

Cell 14: G401 (Eldorado 1 of 2)


Object Number: 318039  Size: FS
Power and Grounding Components
Cell 14: G401 (Eldorado 2 of 2)
Cell 14: G401 (DeVille 2 of 2)
Cell 14: G401 (Eldorado 2 of 2)
Cell 14: G401 (Eldorado 2 of 2)
Handling ESD Sensitive Parts Notice

Cell 14: G401 (Eldorado 2 of 2)


Object Number: 318040  Size: FS
Power and Grounding Components
Cell 14: G402 (Domestic DeVille)
Cell 14: G401 (Eldorado 1 of 2)
Cell 14: G401 (DeVille 2 of 2)
Cell 14: G401 (DeVille 2 of 2)

Cell 14: G402 (Domestic DeVille)


Object Number: 318041  Size: FS
Power and Grounding Components
Cell 14: G402 (Export DeVille)
Cell 14: G401 (Eldorado 2 of 2)

Cell 14: G402 (Export DeVille)


Object Number: 318042  Size: FS
Power and Grounding Components
Cell 14: G402 (Export Eldorado)
Cell 14: G402 (Domestic DeVille)

Cell 14: G402 (Export Eldorado)


Object Number: 318044  Size: FS
Power and Grounding Components
Cell 14: G402 (Domestic Eldorado)
Cell 14: G402 (Export DeVille)

Cell 14: G402 (Domestic Eldorado)


Object Number: 318045  Size: FS
Power and Grounding Components
Cell 14: G306, G403, and G405
Cell 14: G402 (Export Eldorado)

Cell 14: G306, G403, and G405


Object Number: 318047  Size: FS
Power and Grounding Components
Cell 14: G402 (Domestic Eldorado)
Handling ESD Sensitive Parts Notice
Handling ESD Sensitive Parts Notice
Handling ESD Sensitive Parts Notice
Handling ESD Sensitive Parts Notice
SIR Handling Caution
SIR Handling Caution
SIR Handling Caution
SIR Handling Caution