GM Service Manual Online
For 1990-2009 cars only
Makes
🢒
Cadillac
🢒
2004
🢒
DeVille
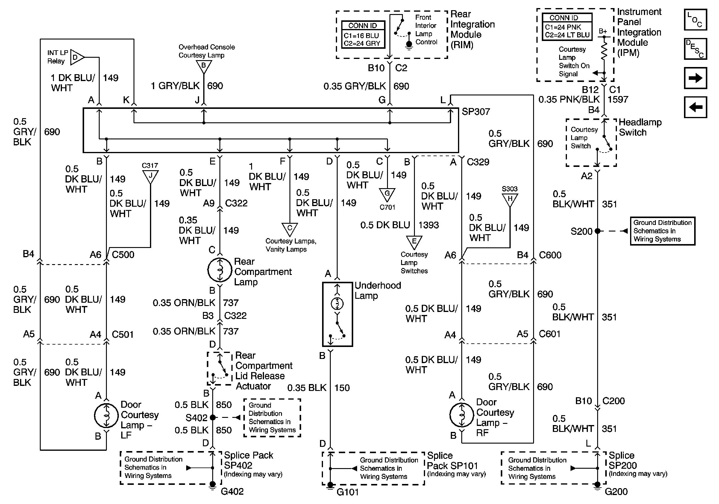
🢒 Interior Lamp Relay and Rear Door Courtesy Lamps
Interior Lamp Relay and Rear Door Courtesy Lamps
Interior Lamp Relay and Rear Door Courtesy Lamps
Master Electrical Component List
Interior Lighting Systems Description and Operation
Front Door Courtesy, Rear Compartment, and Underhood Lamps
Door Open Inputs (w/B9Q)
G200
Front Door Courtesy, Rear Compartment, and Underhood Lamps
Front Door Courtesy, Rear Compartment, and Underhood Lamps
Overhead Console, Vanity, and Courtesy Lamps
Overhead Console, Vanity, and Courtesy Lamps
G200
G101
Front Door Courtesy, Rear Compartment, and Underhood Lamps
Front Door Courtesy, Rear Compartment, and Underhood Lamps
Overhead Console, Vanity, and Courtesy Lamps