GM Service Manual Online
For 1990-2009 cars only
Makes
🢒
Cadillac
🢒
2004
🢒
DeVille
🢒 Console Dimming
Console Dimming
Console Dimming
Master Electrical Component List
Interior Lighting Systems Description and Operation
Front Door Dimming
Steering Wheel Controls
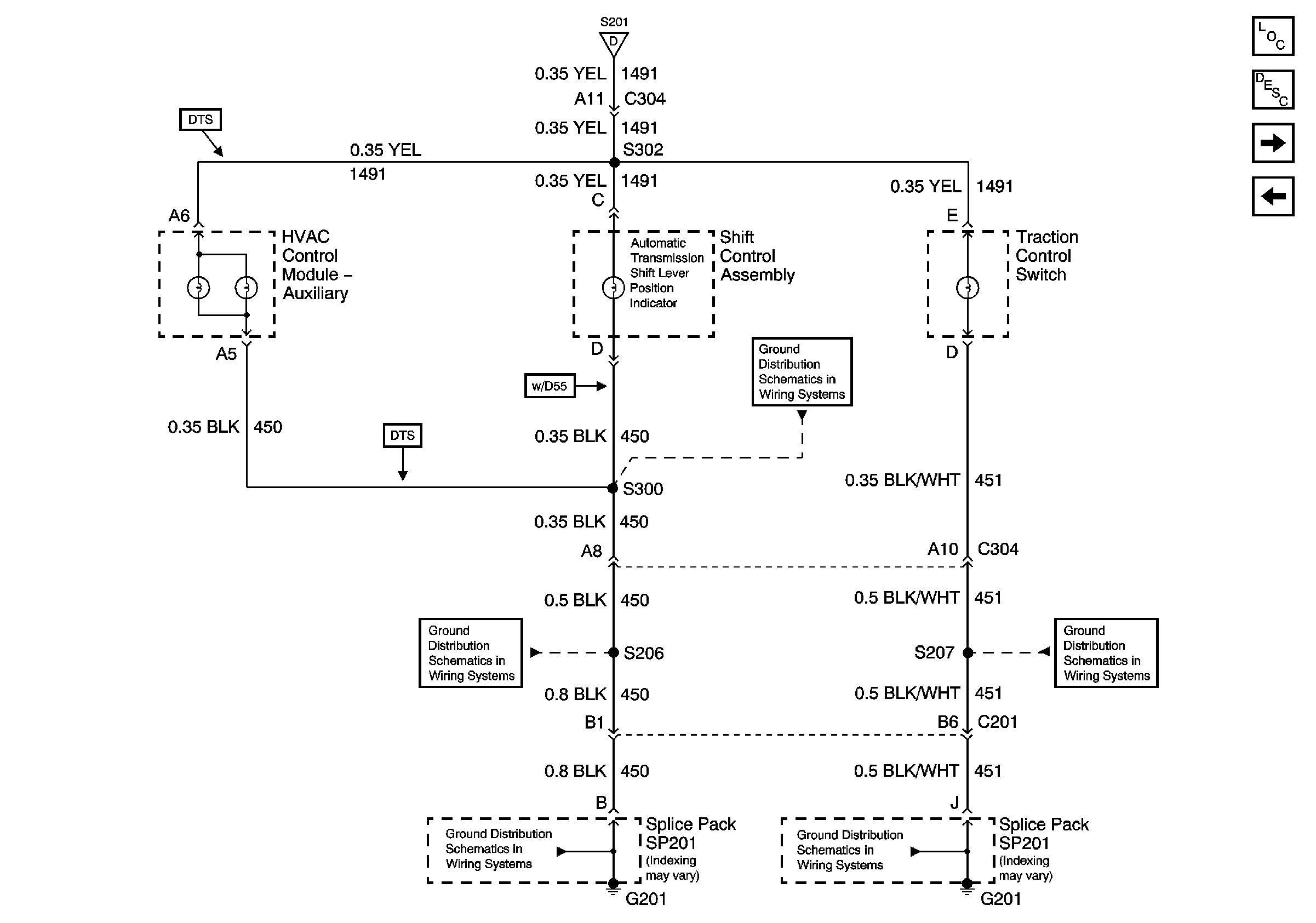
G201 (3 of 3)
G201 (3 of 3)
G201 (2 of 3)
G201 (2 of 3)
G201 (2 of 3)
Instrument Panel Dimming