GM Service Manual Online
For 1990-2009 cars only
Makes
🢒
Cadillac
🢒
2005
🢒
DeVille
🢒
Vehicle Control Systems
🢒
Vehicle DTC Information
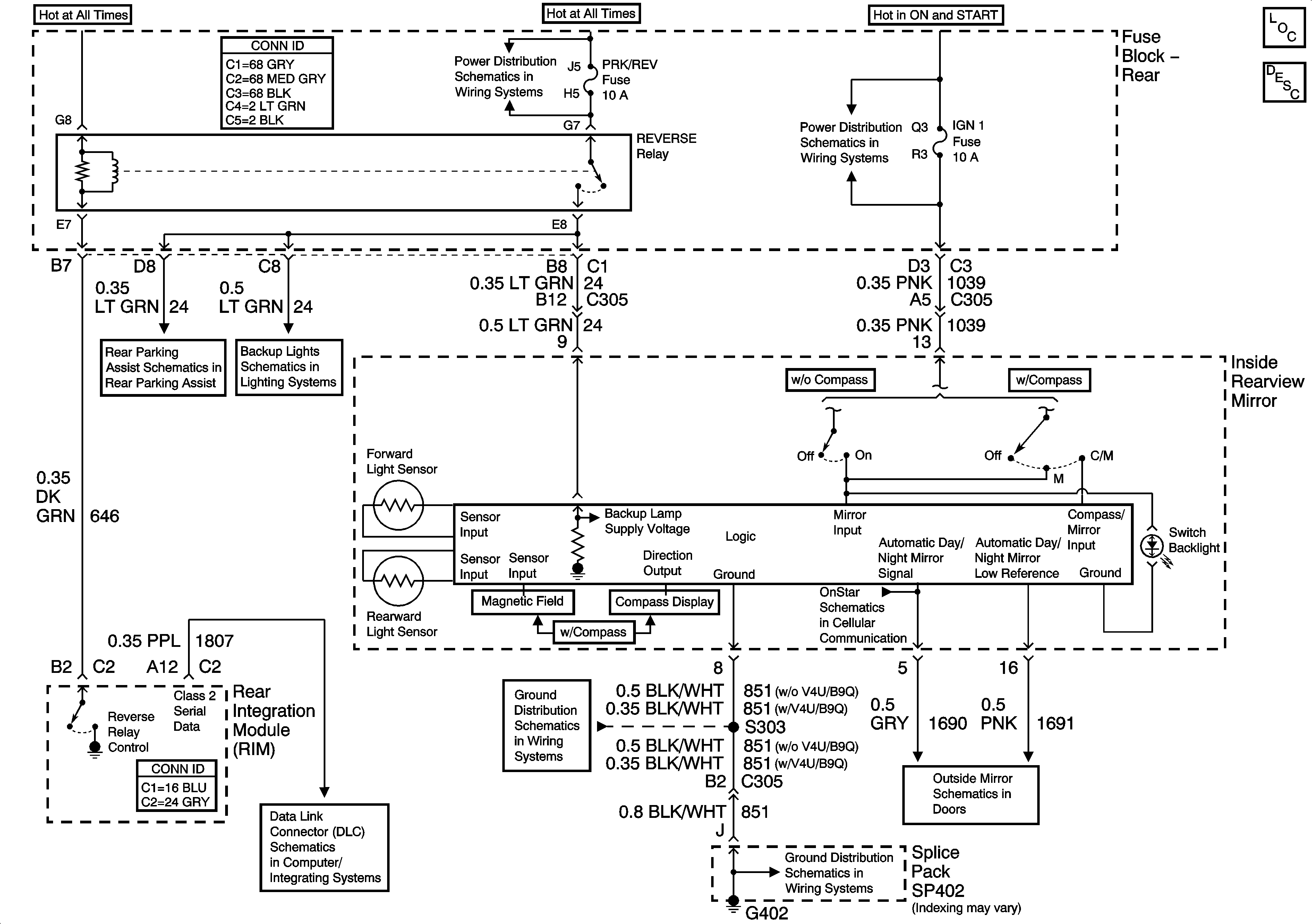
🢒 Inside Rearview Mirror Schematics
Master Electrical Component List
Automatic Day-Night Mirror Description and Operation
Rear Fuse Block Battery Voltage
Rear Fuse Block Battery Voltage
Rear Object Sensor Control Module Power and Ground
Backup Lamps Schematics
G402 - 2 of 2
Class 2 Serial Data (2 of 3)
G402 - 2 of 2
Heated Mirrors