GM Service Manual Online
For 1990-2009 cars only
Makes
🢒
Cadillac
🢒
2005
🢒
DeVille
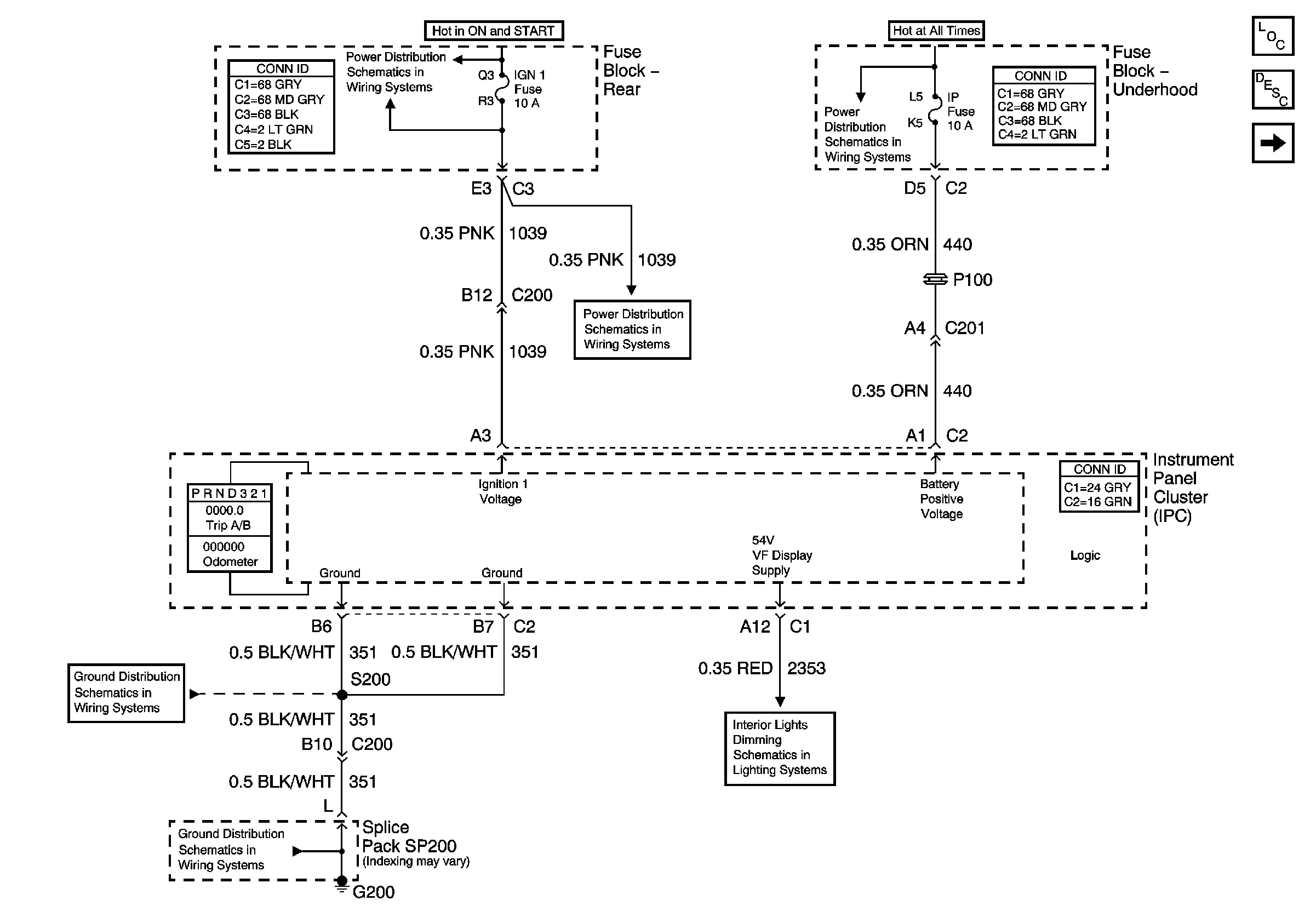
🢒 Power, Ground, Class 2 and 54 V, and VF Display Supply
Power, Ground, Class 2 and 54 V, and VF Display Supply
Power, Ground, and 54V VF Display Supply
Master Electrical Component List
Instrument Cluster Description and Operation
Gages
Rear Fuse Block- SIR, VENT SOL, IGN 1Fuse
Underhood Fuse Block- ALDL, PCM BATT, and I/P Fuse
Rear Fuse Block- SIR, VENT SOL, IGN 1Fuse
G200
G200
Class 2 Communication