GM Service Manual Online
For 1990-2009 cars only
Makes
🢒
Cadillac
🢒
2005
🢒
DeVille
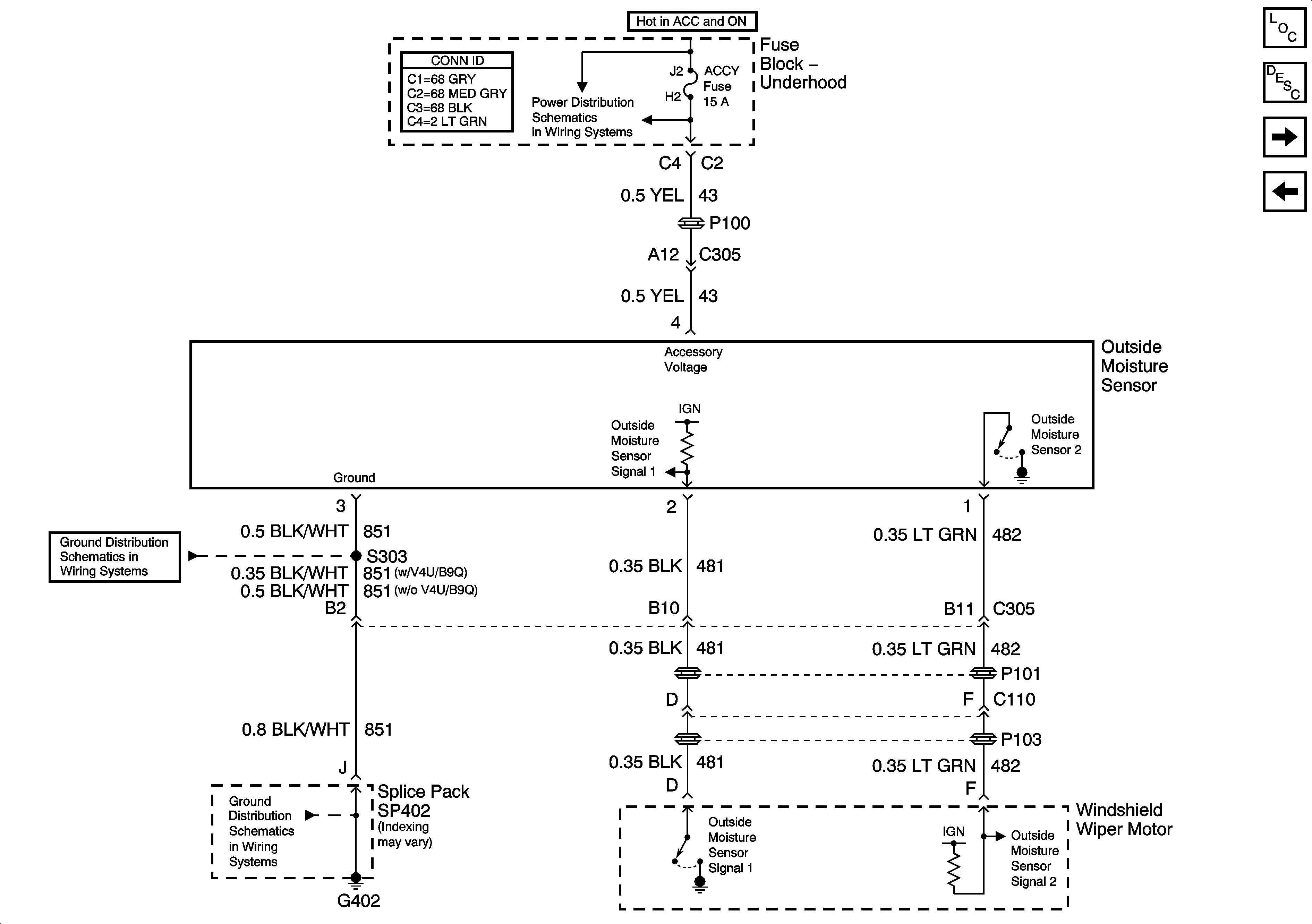
🢒 Outside Moisture Sensor
Outside Moisture Sensor
Outside Moisture Sensor
Master Electrical Component List
Wiper/Washer System Description and Operation
Windshield Washer Fluid Level Switch
Wiper/Washer Switch and Pump
ACCY, WSW, HDLO BMR, HDLO BML, HDHI BML, and HDHI BMR Fuses and ACCY, HDLP LO BM, and HDLP HI BM Relays
G402 - 2 of 2
G402 - 2 of 2