GM Service Manual Online
For 1990-2009 cars only
Makes
🢒
Cadillac
🢒
2005
🢒
DeVille
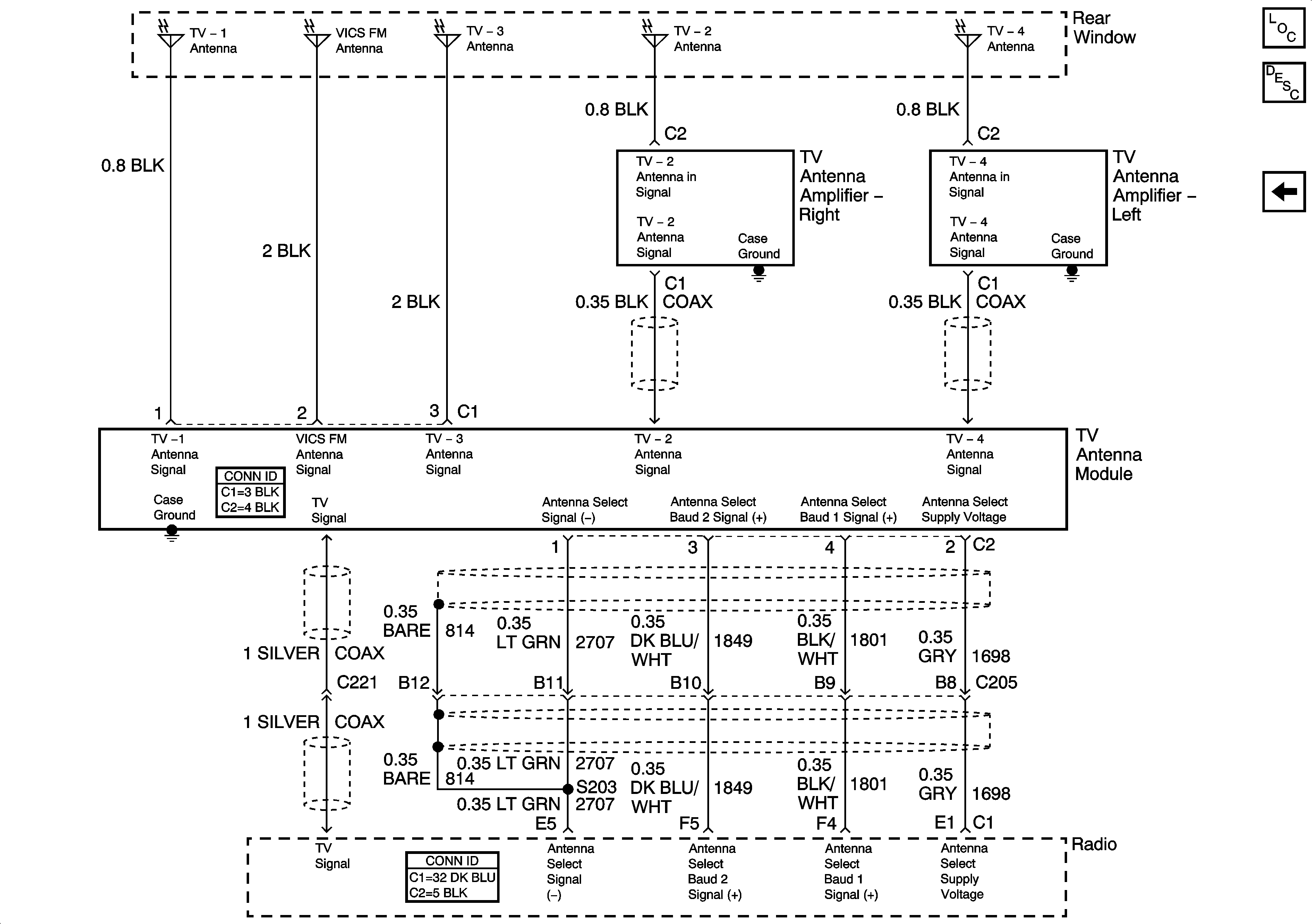
🢒 TV Antenna Module
TV Antenna Module
TV Antenna Module
Master Electrical Component List
Navigation System Description and Operation
Traffic Information Receiver