GM Service Manual Online
For 1990-2009 cars only
Makes
🢒
Cadillac
🢒
2005
🢒
DeVille
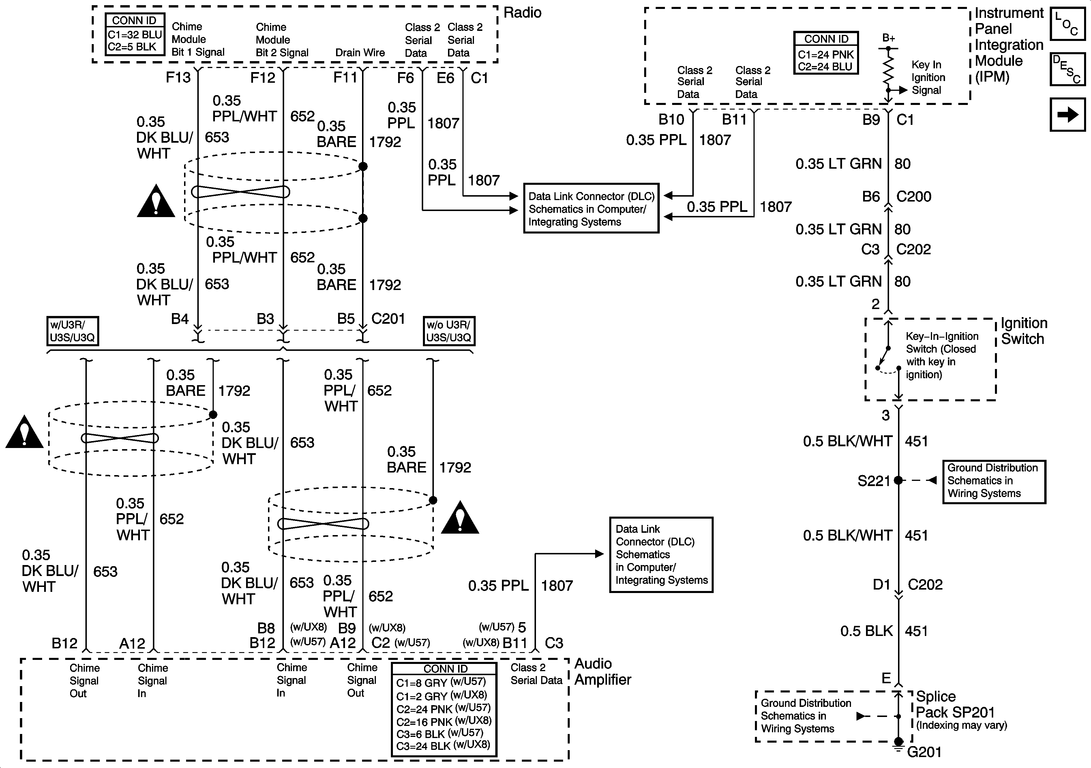
🢒 Radio Output and Key-In-Ignition Signal
Radio Output and Key-In-Ignition Signal
Radio Output, Left Front Door Open Signal and Key-In-Ignition Signal
Master Electrical Component List
Audible Warnings Description and Operation
Seat Belt Switch and Park Lamp Signal
Instrument Panel, Gages, and Console Schematic Icons
Class 2 Serial Data (1 of 3)
Instrument Panel, Gages, and Console Schematic Icons
Instrument Panel, Gages, and Console Schematic Icons
Class 2 Serial Data (3 of 3)
G201 - 1 of 3
G201 - 1 of 3