GM Service Manual Online
For 1990-2009 cars only
Makes
🢒
Cadillac
🢒
2005
🢒
DeVille
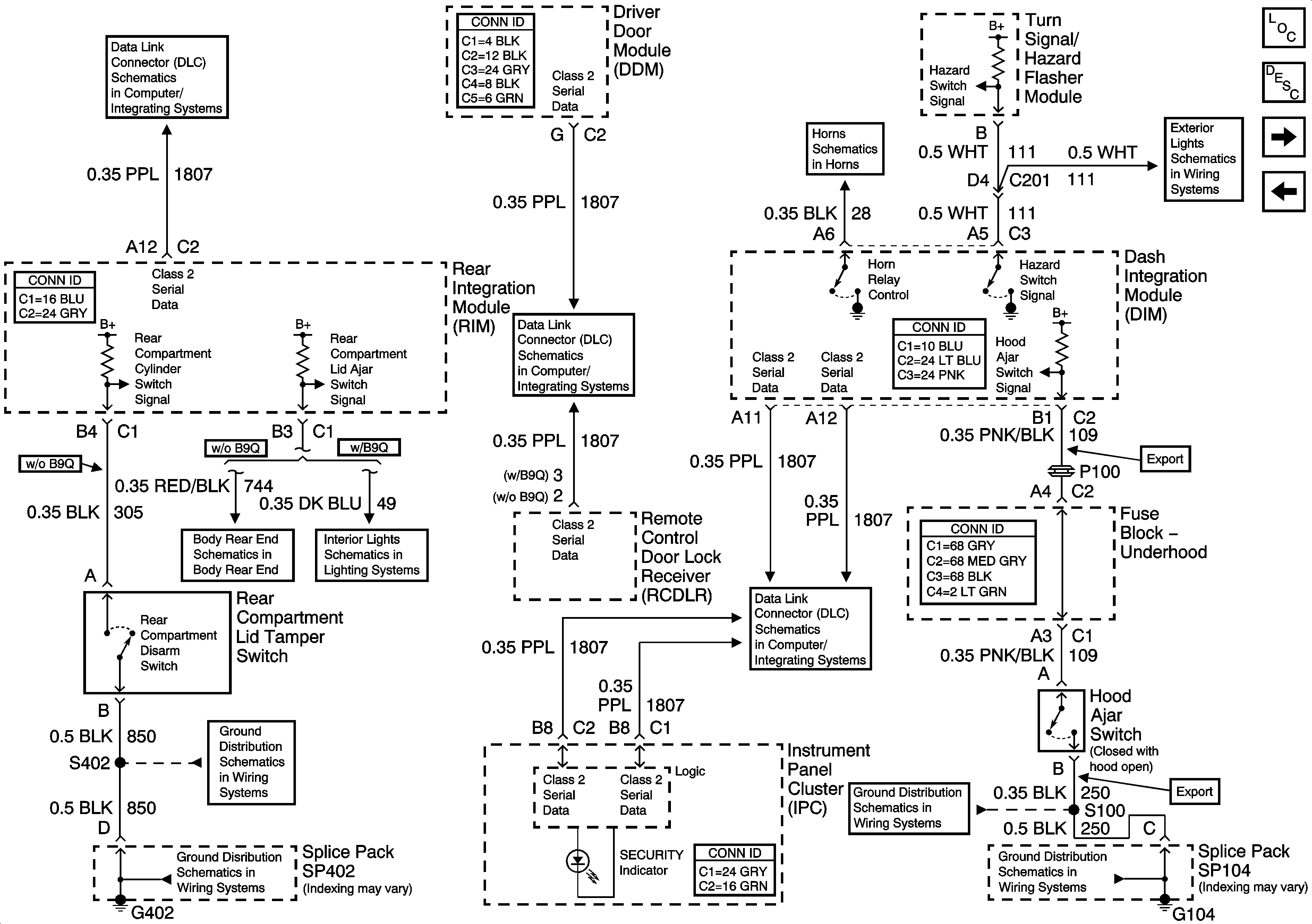
🢒 Content Theft Deterrent (CTD) System Inputs and Outputs
Content Theft Deterrent (CTD) System Inputs and Outputs
Content Theft Deterrent (CTD) System Inputs and Outputs
Master Electrical Component List
Content Theft Deterrent (CTD) Description and Operation
Content Theft Deterrent CTD) System Door Inputs
Vehicle Theft Deterrent (VTD) System
Class 2 Serial Data (2 of 3)
Class 2 Serial Data (3 of 3)
Horns Schematics
Flasher Module, Turn Signal and Hazard Switch
Rear Compartment Lid Ajar Signal
Door Open Inputs (w/B9Q)
Class 2 Serial Data (1 of 3)
G402 - 1 of 2
G402 - 1 of 2
G104
G104