GM Service Manual Online
For 1990-2009 cars only
Makes
🢒
Cadillac
🢒
1998
🢒
Eldorado
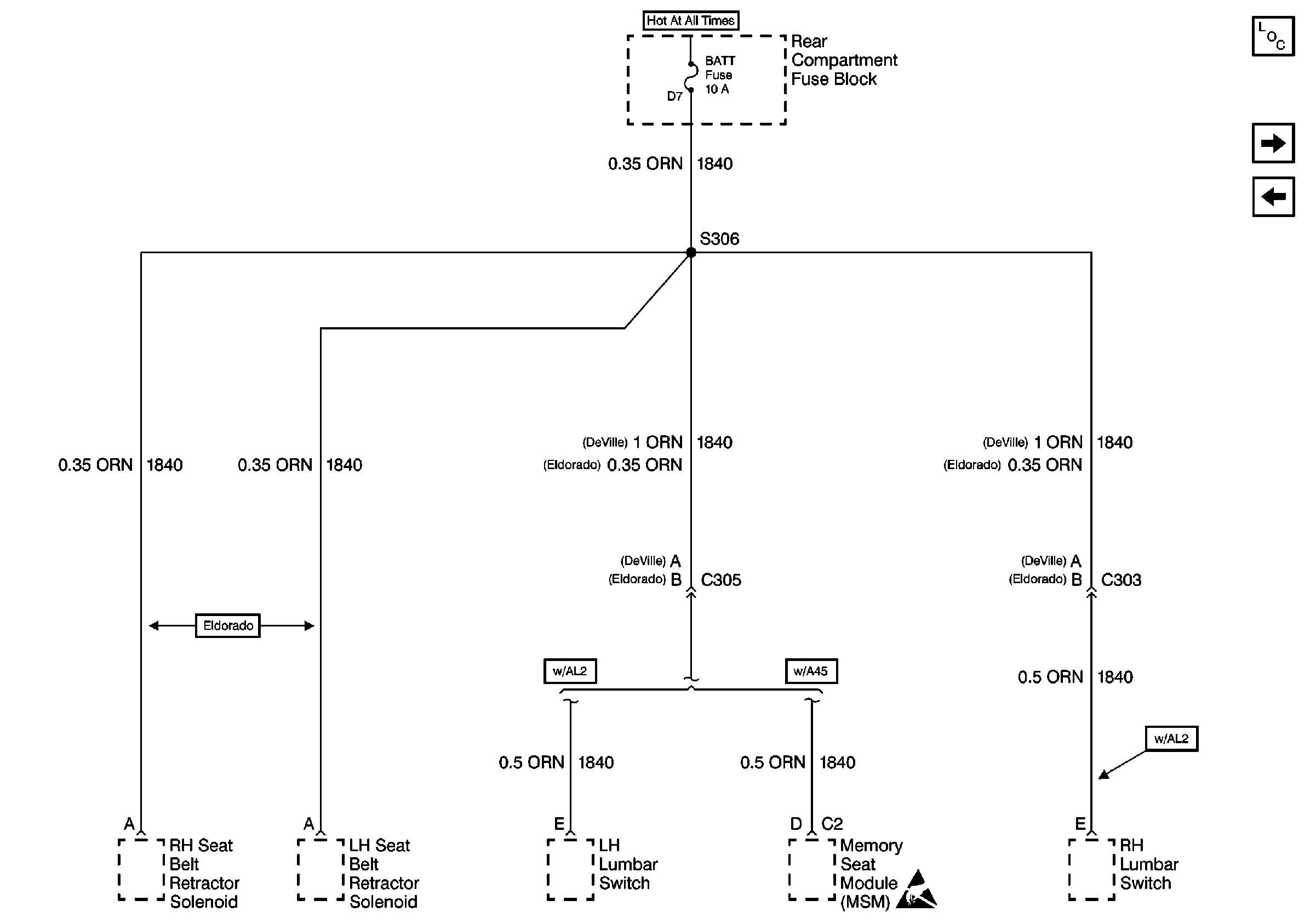
🢒 Cell 10: BATT Fuse
Cell 10: BATT Fuse
Cell 10: BATT Fuse
Power and Grounding Components
Cell 10: SIR, RSS, and TURN Fuses
Cell 10: PULLDOWN, HTD SEAT R, and HTD SEAT L Fuses
Handling ESD Sensitive Parts Notice