GM Service Manual Online
For 1990-2009 cars only
Makes
🢒
Cadillac
🢒
1998
🢒
Eldorado
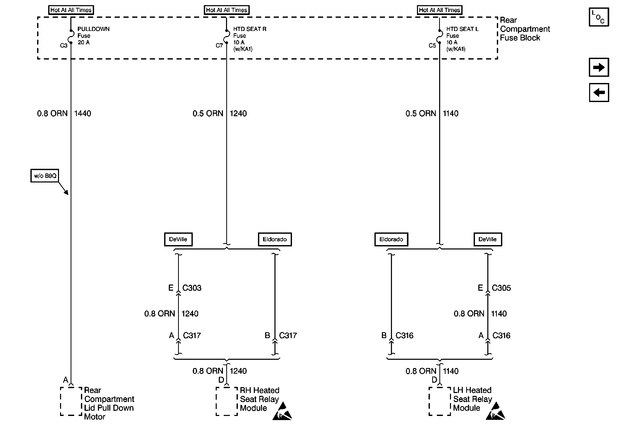
🢒 Cell 10: PULLDOWN, HTD SEAT R, and HTD SEAT L Fuses
Cell 10: PULLDOWN, HTD SEAT R, and HTD SEAT L Fuses
Cell 10: PULLDOWN, HTD SEAT R, and HTD SEAT L Fuses
Power and Grounding Components
Cell 10: BATT Fuse
Cell 10: IGN 0 - BODY Fuse (DeVille)
Handling ESD Sensitive Parts Notice
Handling ESD Sensitive Parts Notice