GM Service Manual Online
For 1990-2009 cars only
Makes
🢒
Cadillac
🢒
2000
🢒
Eldorado
🢒
Suspension
🢒
Road Sensing Suspension (RSS)
🢒 Suspension Controls Schematics
Figure
1:
Power and Ground
G306, G403, and G405
Handling ESD Sensitive Parts Notice
BODY 1 Fuse
BATT 3 Fuse and Ignition Switch (1 of 2)
BODY 1 Fuse
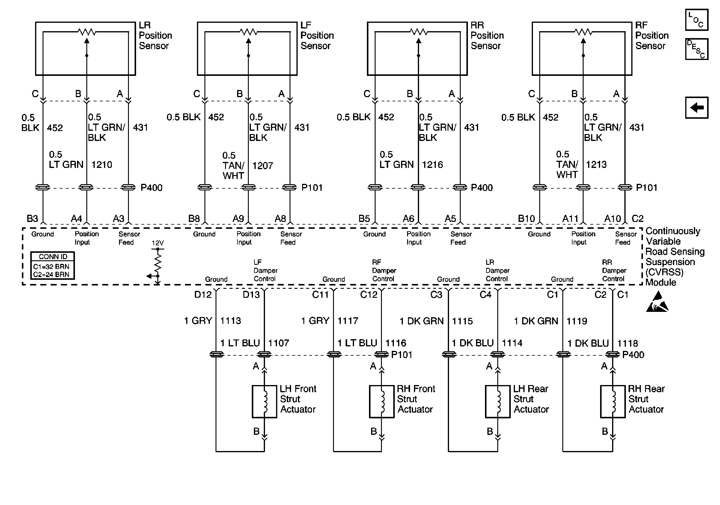
Suspension Controls Components
Sensors and Dampers
Cruise Control Schematics
Power, Ground, and Class 2 (1 of 2)
Road Sensing Suspension General Description
Figure
2:
Sensors and Dampers
Handling ESD Sensitive Parts Notice
Power and Ground
Suspension Controls Components
Road Sensing Suspension General Description