GM Service Manual Online
For 1990-2009 cars only

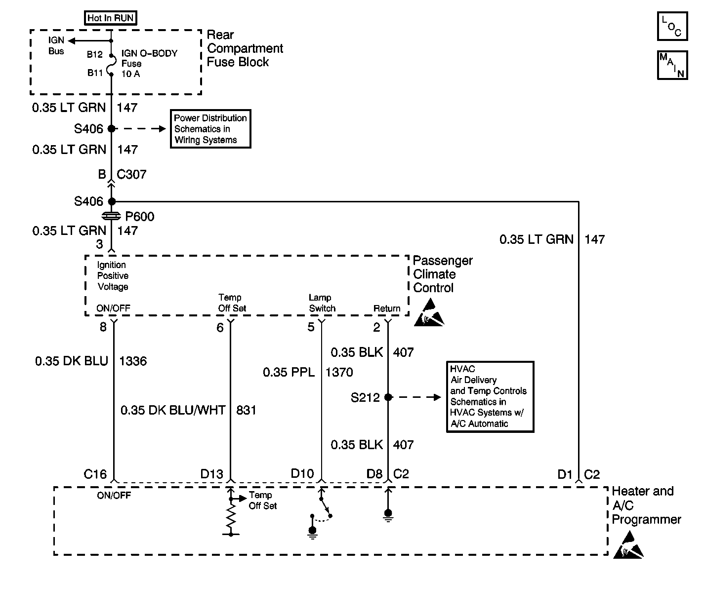
Object Number: 595031  Size: LF
HVAC Component Views
HVAC Air Delivery/Temperature Control Schematics
BATT Fuse
Handling ESD Sensitive Parts Notice
Handling ESD Sensitive Parts Notice
Temperature Sensors

Circuit Description

The heater and A/C programmer receives the requested temperature offset on CKT 831 (DK BLU/WHT) from the passenger climate control. The heater and A/C programmer controls the on and off status of the passenger climate control on CKT 1336 (DK BLU).

Test Description

This diagnostic chart is for diagnosis of the passenger temperature control located on the center console.

Step

Action

Value(s)

Yes

No

1

  1. Turn the ignition to the ON position.
  2. Turn the passenger climate control to full hot.
  3. Measure the voltage at terminal D13 of the heater and A/C programmer.

Is the voltage measured equal to the specified value?

12 V

Go to Step 2

Go to Step 8

2

  1. Turn the passenger temperature control to full cold.
  2. Measure the voltage at terminal D13 of the heater and A/C programmer.

Is the voltage measured equal to the specified value?

0 V

Go to Step 3

Go to Step 8

3

  1. Press and hold down the passenger temperature control.
  2. Measure the voltage at terminal C16 of the heater and A/C programmer.

Is the voltage measured equal to the specified value?

0 V

Go to Step 4

Go to Step 9

4

  1. Release the passenger temperature control.
  2. Measure the voltage at terminal C16 of the heater and A/C programmer.

Is the voltage measured equal to the specified value?

12 V

Go to Step 5

Go to Step 9

5

  1. Turn OFF the passenger temperature control.
  2. Measure the voltage at terminal D10 of the heater and A/C programmer.

Is the voltage measured equal to the specified value?

12 V

Go to Step 6

Go to Step 10

6

  1. Turn ON the passenger temperature control.
  2. Measure the voltage at terminal D10 of the heater and A/C programmer.

Is the voltage measured less to the specified value?

12 V

Go to Step 7

Go to Step 10

7

  1. Inspect the terminal contact at the heater and A/C programmer.
  2. If OK, replace the heater and A/C programmer. Refer to Programmer Replacement

Is the repair complete?

--

System OK

--

8

  1. Inspect CKT 831 (DK BLU/WHT) for an open or short.
  2. If OK, replace the passenger temperature control. Refer to Control Assembly Replacement

Is the repair complete?

--

System OK

--

9

  1. Inspect CKT 1336 (DK BLU) for an open or short.
  2. If OK, replace the passenger temperature control. Refer to Control Assembly Replacement

Is the repair complete?

--

System OK

--

10

  1. Inspect CKT 1370 (PPL) for an open or short.
  2. If OK, replace the passenger temperature control. Refer to Control Assembly Replacement

Is the repair complete?

--

System OK

--