GM Service Manual Online
For 1990-2009 cars only
Makes
🢒
Cadillac
🢒
2000
🢒
Eldorado
🢒 Inputs
Inputs
Inputs
Lighting Systems Components
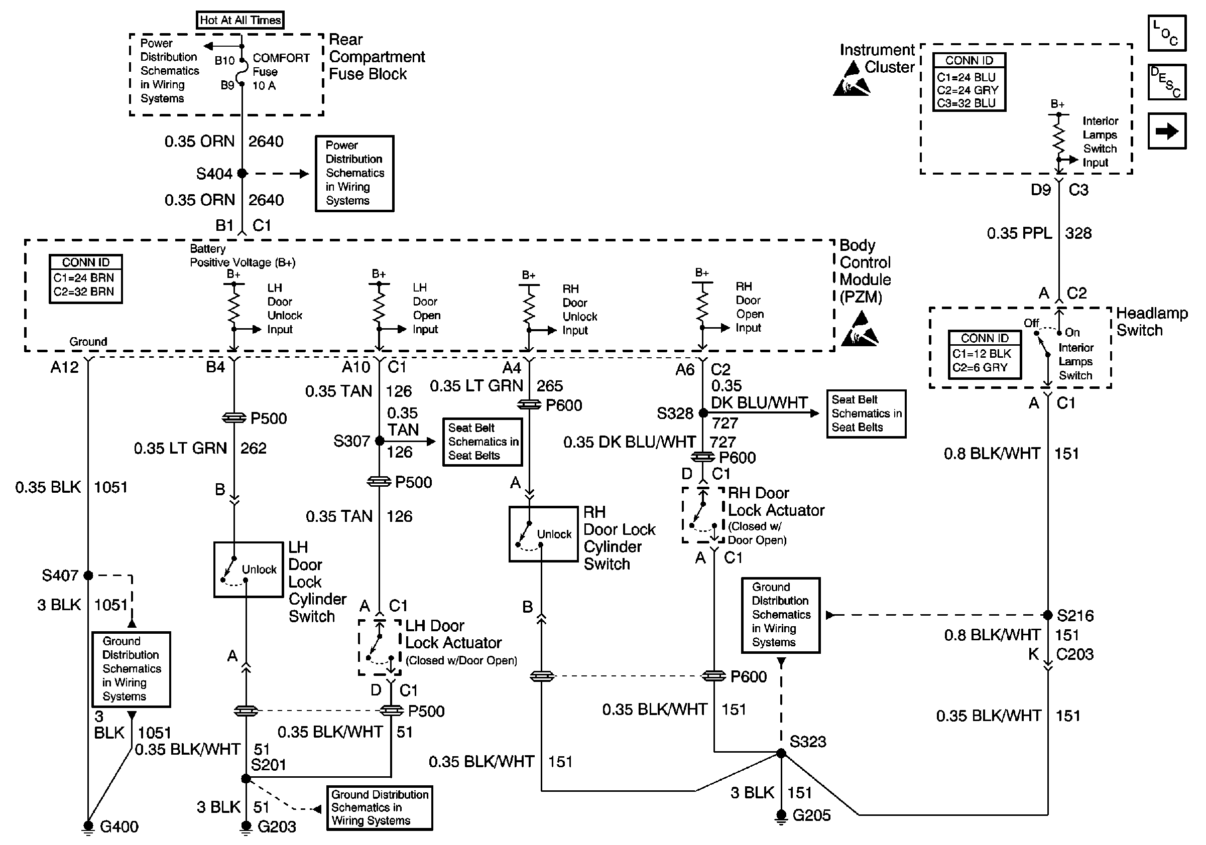
Interior Lights Circuit Description
Door Courtesy, IP Compartment, and Rear Compartment Lamps
BODY 3 and INADVERT Fuses
COMFORT Fuse
G400
G203
G205
Handling ESD Sensitive Parts Notice
Handling ESD Sensitive Parts Notice
Seat Belt Retractor Actuators
Seat Belt Retractor Actuators