GM Service Manual Online
For 1990-2009 cars only
Makes
🢒
Cadillac
🢒
2000
🢒
Eldorado
🢒 00E I/P Schematics:Instrument Cluster, Rear Compartment Fuse Block
00E I/P Schematics:Instrument Cluster, Rear Compartment Fuse Block
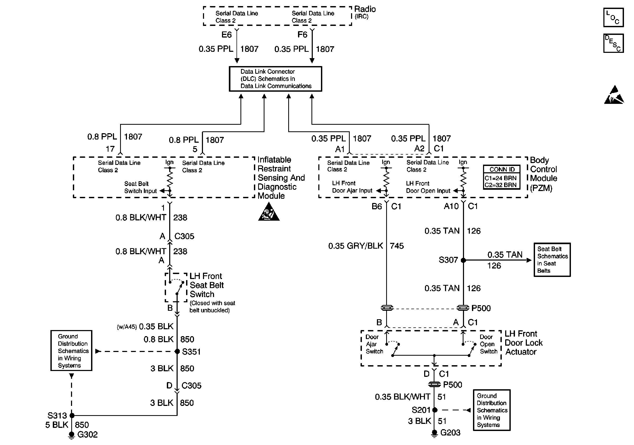
Instrument Cluster, Rear Compartment Fuse Block
Data Link Connector Schematics
Body Control System Connector End Views
Instrument Cluster Circuit Description
Handling ESD Sensitive Parts Notice
SIR Caution
Seat Belt Switch and Seat Belt Indicator
G203
G302 (1 of 2)