GM Service Manual Online
For 1990-2009 cars only

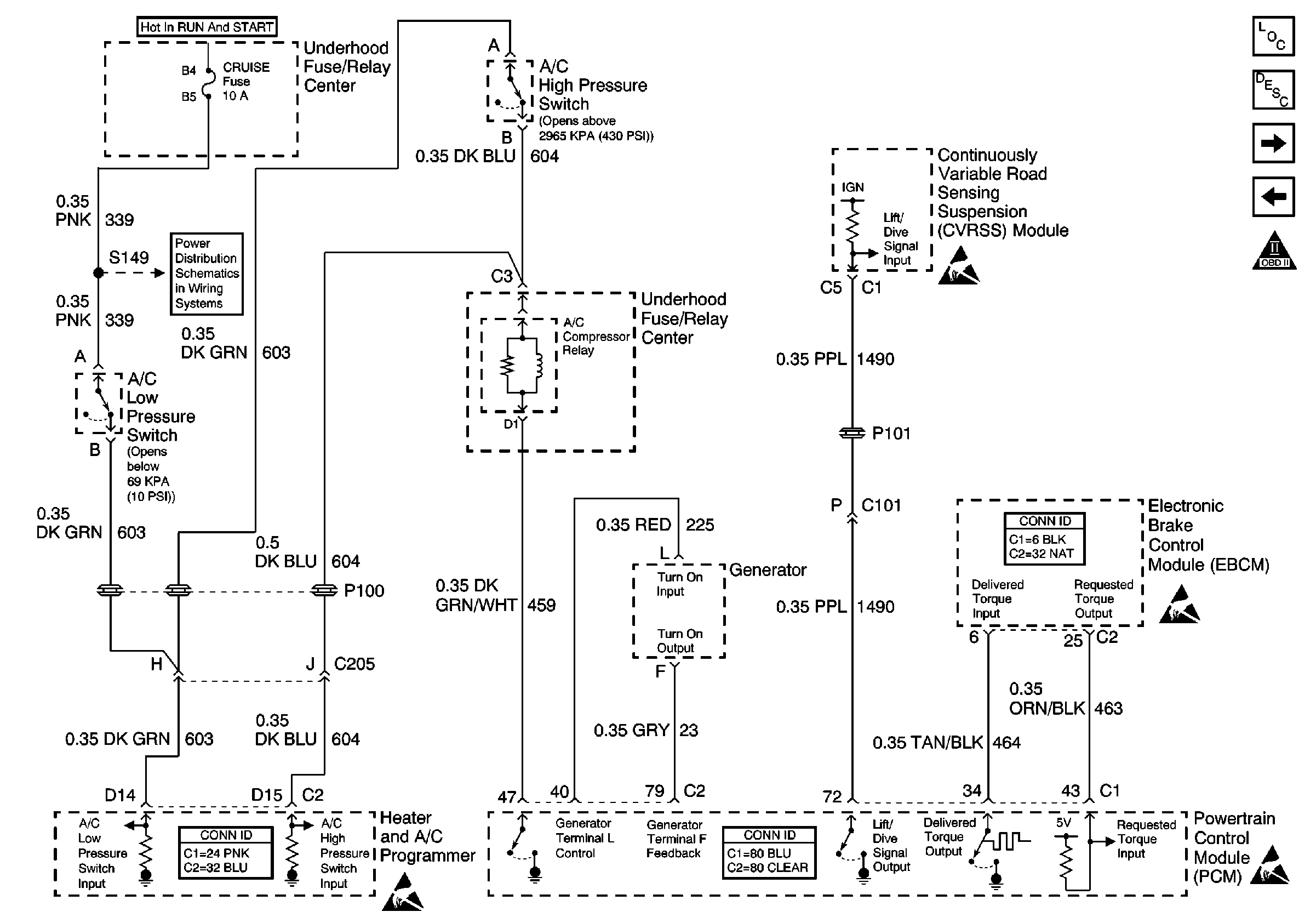
Refer to Engine Controls Schematics

EBCM, Generator, A/C Relay and RSS


Object Number: 584734  Size: FS
Engine Controls Components
Information Sensors/Switches Description
ABS/TCC Switch and Transaxle Solenoids
IAC Valve and PSP, Oil Level Switches
OBD II Symbol Description Notice
CRUISE, DIS, and PCM (IGN) Fuses
Generator Controls
Handling ESD Sensitive Parts Notice
Handling ESD Sensitive Parts Notice
Handling ESD Sensitive Parts Notice
.

Circuit Description

The powertrain control module (PCM) uses output driver modules (ODMs) to control many functions of the engine, and the transaxle. The ODMs supply the ground path for the PCM controlled device when the PCM commands the device ON. Each ODM is able to control several outputs. Unlike the quad driver modules (QDMs) used in earlier model years, the ODMs are able to diagnose each output circuit. The PCM monitors the ODMs for circuit conditions that are incorrect for the commanded state of the ODM. If the PCM detects an improper circuit condition in the ODM that controls the A/C relay, DTC P1545 will set.

Conditions for Running the DTC

    • The engine is running.
    • System voltage is between 8 and 16 volts.

Conditions for Setting the DTC

    • The PCM detects an improper voltage level on the output circuit that controls the A/C relay.
    • The condition exists for at least 10 seconds.

Action Taken When the DTC Sets

    • The PCM will not illuminate the malfunction indicator lamp (MIL).
    • The PCM will store the conditions present when the DTC set as Failure Records data only.

Conditions for Clearing the MIL/DTC

    • The history DTC will clear after 40 consecutive warm-up cycles have occurred without a malfunction.
    • The DTC can be cleared by using the scan tool Clear DTC Information function.

Diagnostic Aids

To determine whether an improper voltage level exists on the output circuit, the PCM compares the voltage level to the commanded state. For example, a failure condition exists if the PCM detects a low voltage level when the device is commanded OFF, or a high voltage level when the device is commanded ON.

If the condition is intermittent, refer to Intermittent Conditions in Symptoms.

Step

Action

Value(s)

Yes

No

1

Did you perform the Powertrain On Board Diagnostic (OBD) System Check?

--

Go to Step 2

Go to Powertrain On Board Diagnostic (OBD) System Check

2

Are any HVAC DTCs set?

--

Go to Diagnostic System Check in HVAC Systems - Automatic

Go to Step 3

3

  1. Turn ON the ignition, with the engine OFF.
  2. Listen for the engagement of the A/C Compressor Clutch.

Is the A/C Compressor Clutch engaged?

--

Go to Step 4

Go to Step 6

4

  1. Turn OFF the ignition.
  2. Disconnect the A/C Relay.
  3. Connect test lamp J 35616-200 between the ignition feed and A/C relay control cavities in the relay connector.
  4. Turn ON the ignition, with the engine OFF.

Is the test lamp ON?

--

Go to Step 5

Go to Step 11

5

  1. Test the A/C Relay control circuit for a short to ground.
  2. If a condition is found, repair as necessary. Refer to Wiring Repairs in Wiring Systems.

Did you find and correct the condition?

--

Go to Step 13

Go to Step 12

6

With the engine idling, command the A/C Relay ON using the scan tool.

Does the A/C Compressor clutch engage?

--

Go to Diagnostic Aids

Go to Step 7

7

  1. Turn OFF the ignition.
  2. Disconnect the A/C Relay.
  3. Turn ON the ignition, with the engine OFF.
  4. Connect test lamp J 35616-200 to ground.
  5. Probe the ignition feed circuit in the relay connector.

Is the test lamp ON?

--

Go to Step 8

Diagnostic System Check in HVAC Systems - Automatic

8

  1. Leave the ignition ON, with the engine OFF.
  2. Leave the A/C Relay disconnected.
  3. Connect test lamp J 35616-200 between the ignition feed and the A/C relay control circuits in the relay connector.
  4. With the scan tool, command the A/C relay ON and OFF.

Does the test lamp flash ON and OFF?

--

Go to Step 9

Go to Step 10

9

  1. Inspect for poor connections at the A/C Relay connector. Refer to Testing for Intermittent Conditions and Poor Connections in Wiring Systems.
  2. If a condition is found, repair as necessary. Refer to Wiring Repairs in Wiring Systems.

Did you find and correct the condition?

--

Go to Step 13

Go to Step 11

10

  1. Inspect the A/C relay control circuit for the following conditions:
  2. • Open
    • Short to voltage
    • Poor connections at the PCM. Refer to Testing for Intermittent Conditions and Poor Connections in Wiring Systems.
  3. If a condition is found, repair as necessary. Refer to Wiring Repairs and Connector Repairs in Wiring Systems.

Did you find and correct the condition?

--

Go to Step 13

Go to Step 12

11

Replace the A/C Relay.

Is the action complete?

--

Go to Step 13

--

12

Important: The replacement PCM must be programmed.

Replace the PCM. Refer to Powertrain Control Module Replacement/Programming .

Is the action complete?

--

Go to Step 13

--

13

  1. Review and record scan tool Fail Records data.
  2. Clear DTCs.
  3. Operate vehicle within Fail Records conditions as you observed.
  4. With the scan tool, monitor Specific DTC information for DTC P1545.

Does the scan tool indicate that DTC P1545 passed?

--

System OK

Go to Step 2