GM Service Manual Online
For 1990-2009 cars only
Makes
🢒
Cadillac
🢒
2008
🢒
Escalade - 2WD
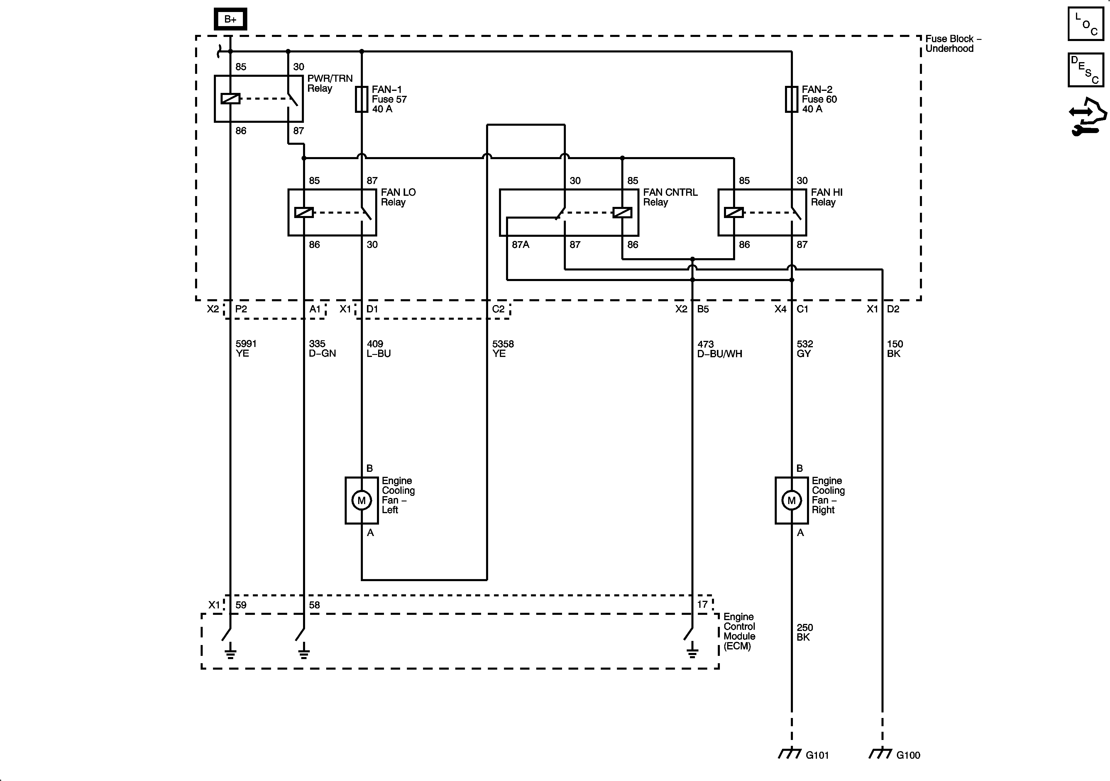
🢒 Engine Cooling Schematics (Except HP2)
Engine Cooling Schematics (Except HP2)
Except HP2
Master Electrical Component List
Cooling Fan Description and Operation Gas w/o LFA
Control Module References
Engine Cooling (HP2)