GM Service Manual Online
For 1990-2009 cars only
Makes
🢒
Cadillac
🢒
2004
🢒
SRX
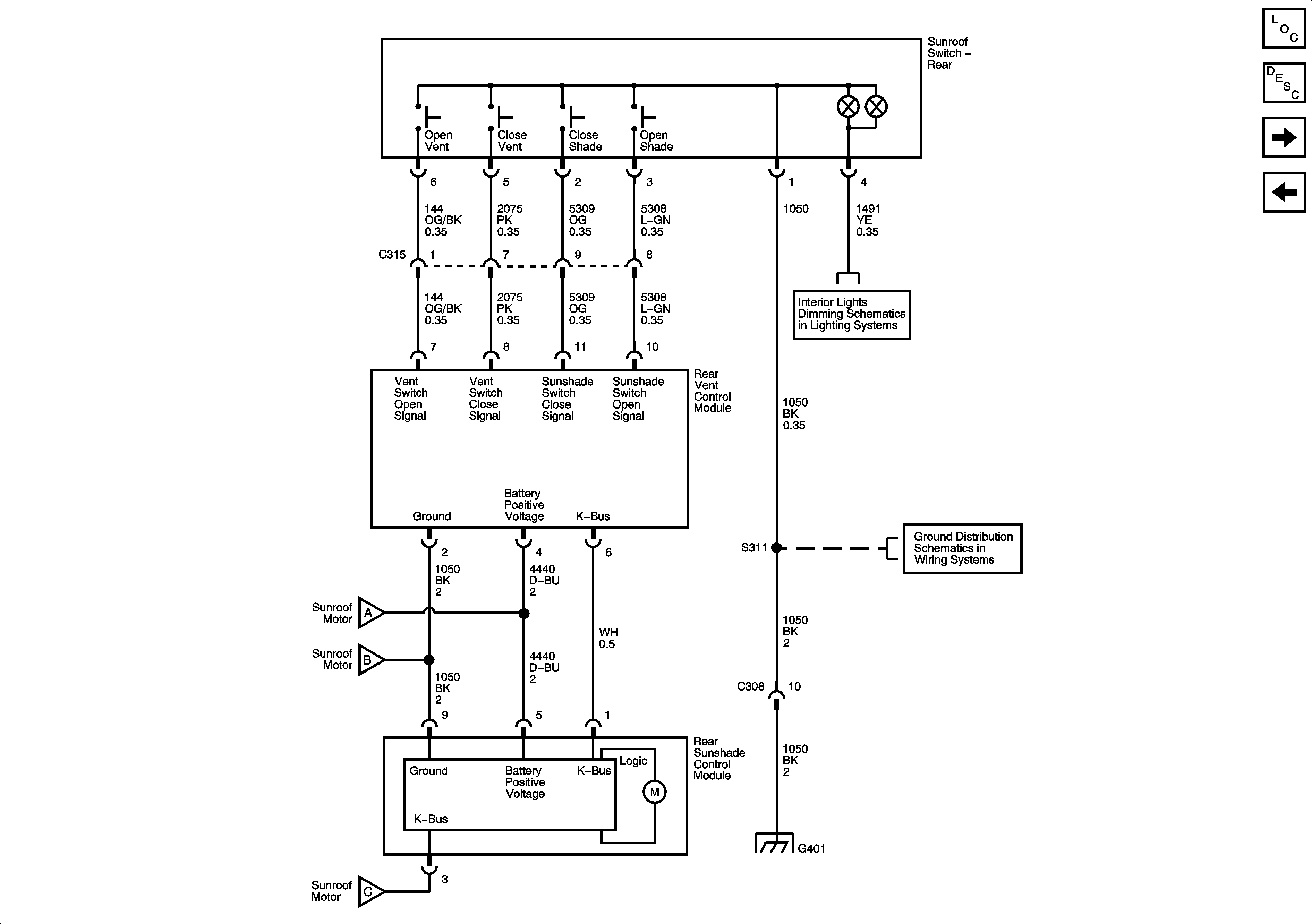
🢒 04 E-suv Mega Sunroof 2 of 2 Schematic
04 E-suv Mega Sunroof 2 of 2 Schematic
Rear Vent and Sunshade (w/venting glass)
Master Electrical Component List
Sunroof Description and Operation
Sunroof and Front Sunshade
Dimming Lamps - 1 of 2
G401 - 1 of 2
G401 - 1 of 2
Sunroof and Front Sunshade
Sunroof and Front Sunshade
Sunroof and Front Sunshade
Sunroof and Front Sunshade