GM Service Manual Online
For 1990-2009 cars only
Makes
🢒
Cadillac
🢒
2007
🢒
SRX
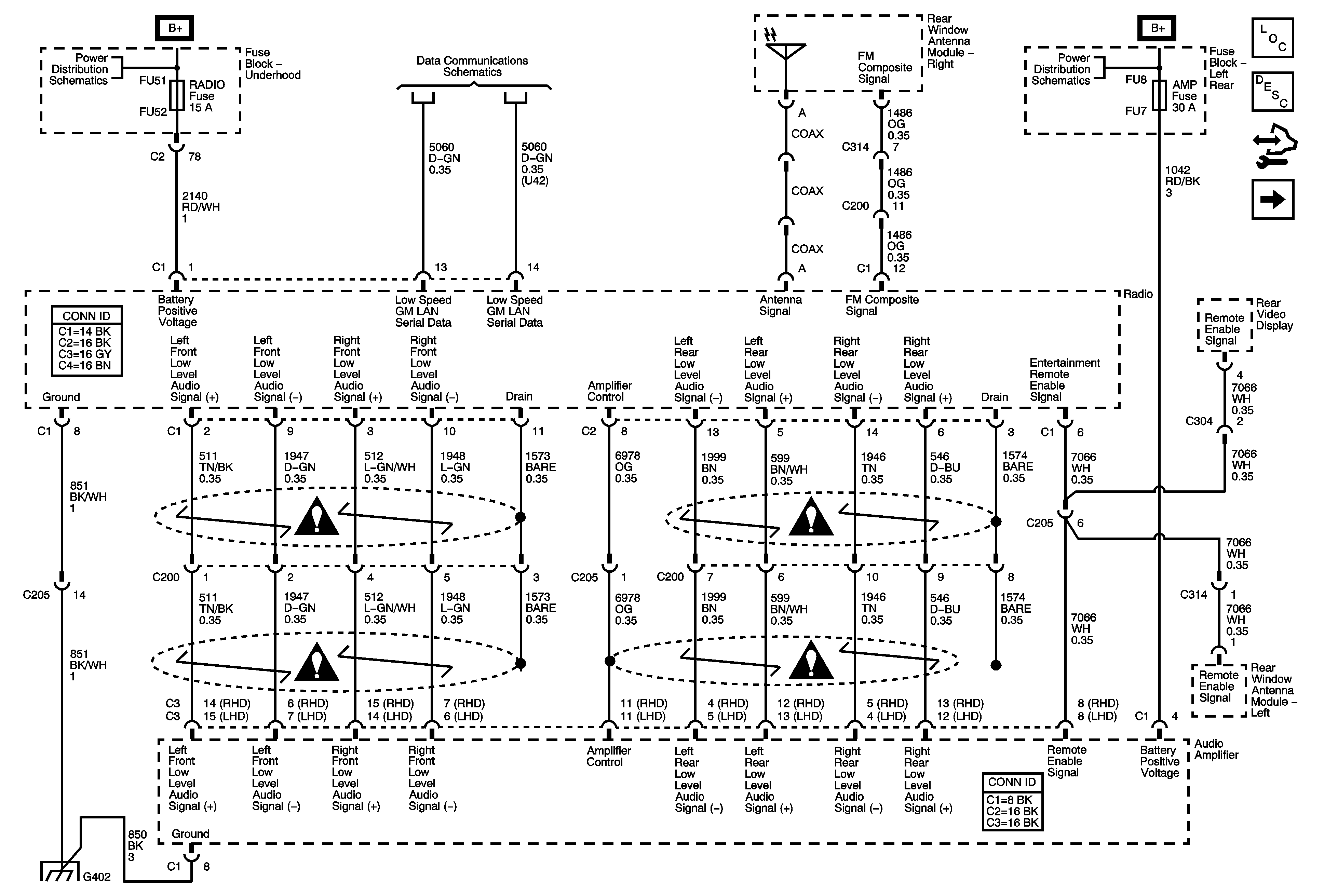
🢒 Radio and Amplifier Power, Ground, and Communication (UQA)
Radio and Amplifier Power, Ground, and Communication (UQA)
Radio and Amplifier Power, Ground, and Communication (UQA)
Master Electrical Component List
Radio/Audio System Description and Operation
Control Module References
Radio and Amplifier Power, Ground, and Communication (UQS w/o U42)
Underhood Fuse Block B+ Bus - 1 of 2
Low Speed GMLAN Serial Data 1 of 2
Left Rear Fuse Block B+ Bus
Entertainment/Communication Schematic Icons
Entertainment/Communication Schematic Icons
Entertainment/Communication Schematic Icons
Entertainment/Communication Schematic Icons
G402 (1 of 2)