GM Service Manual Online
For 1990-2009 cars only
Makes
🢒
Cadillac
🢒
2005
🢒
STS
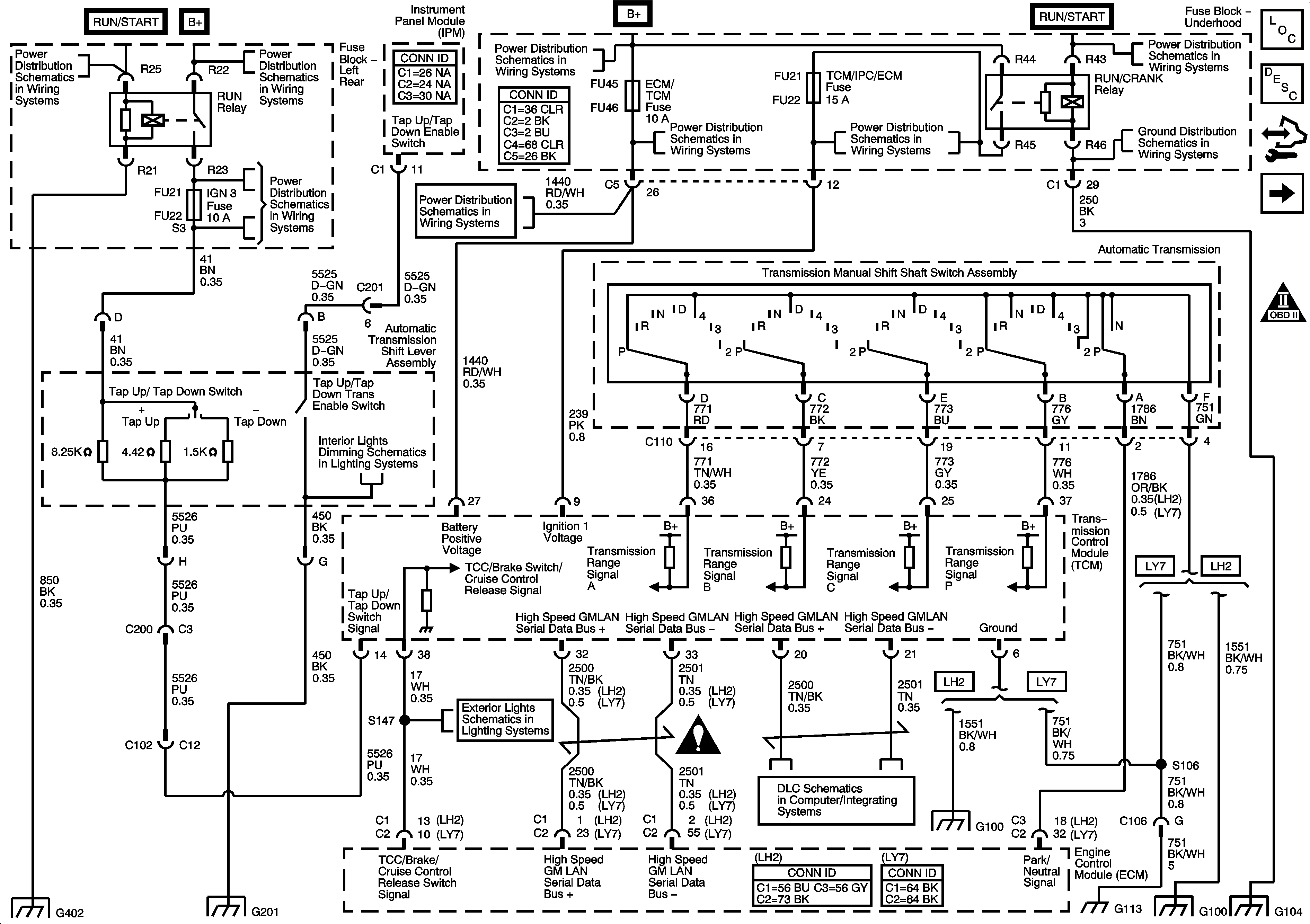
🢒 TCM Power, Grounds and DLC
TCM Power, Grounds and DLC
TCM Power, Grounds and DLC
Master Electrical Component List
Electronic Suspension Control Description and Operation
Control Module References
Transmission Sensors and Solenoids
Automatic Transmission Schematic Icons
Fuse Block Left Rear: IGN 3 Relay; IGN 3, Rear Heated Seat, Memory, Airbag and Rear Shelf Speaker Fuses
Fuse Block Left Rear Bussing
Fuse Block-Underhood Fuses/Relay: IPM/ALDL, Auto Headlamp Dimming, CCP, ECM/TCM, WPR MOD, WPR SW/VICS and Rain Sensor/HDLP Wash Fuses. Accessory Relay
Fuse Block-Underhood Fuses/Relay: IPM/ALDL, Auto Headlamp Dimming, CCP, ECM/TCM, WPR MOD, WPR SW/VICS and Rain Sensor/HDLP Wash Fuses. Accessory Relay
Fuse Block-Underhood: Starter IGN 1 Relays; Starter, Starter Relay, CCP, TCM/IPM/ECM, MAF, ABS and Washer Nozzle/ACC Fuses
Fuse Block Right Rear: LT Turn Signal, RIM(1), Rear Fog Lamp, FT Passenger Door Module, Heated Steering Column, IGN 1, RIM(2) and Airbag Fuses; Rear Fog Lamp and IGN 1 Relays
G104 (1 of 2)
Dimming Lamps (2 of 3)
G402 (1 of 2)
G201 (1 of 2)
Backup Lamps, CHMSL - Domestic and Export
Automatic Transmission Schematic Icons
GMLAN High Speed - Domestic w/UE1
GMLAN High Speed - Domestic w/UE1
G100 (LH2)
G100 (LH2)
G104 (1 of 2)