GM Service Manual Online
For 1990-2009 cars only
Makes
🢒
Cadillac
🢒
1999
🢒
Seville
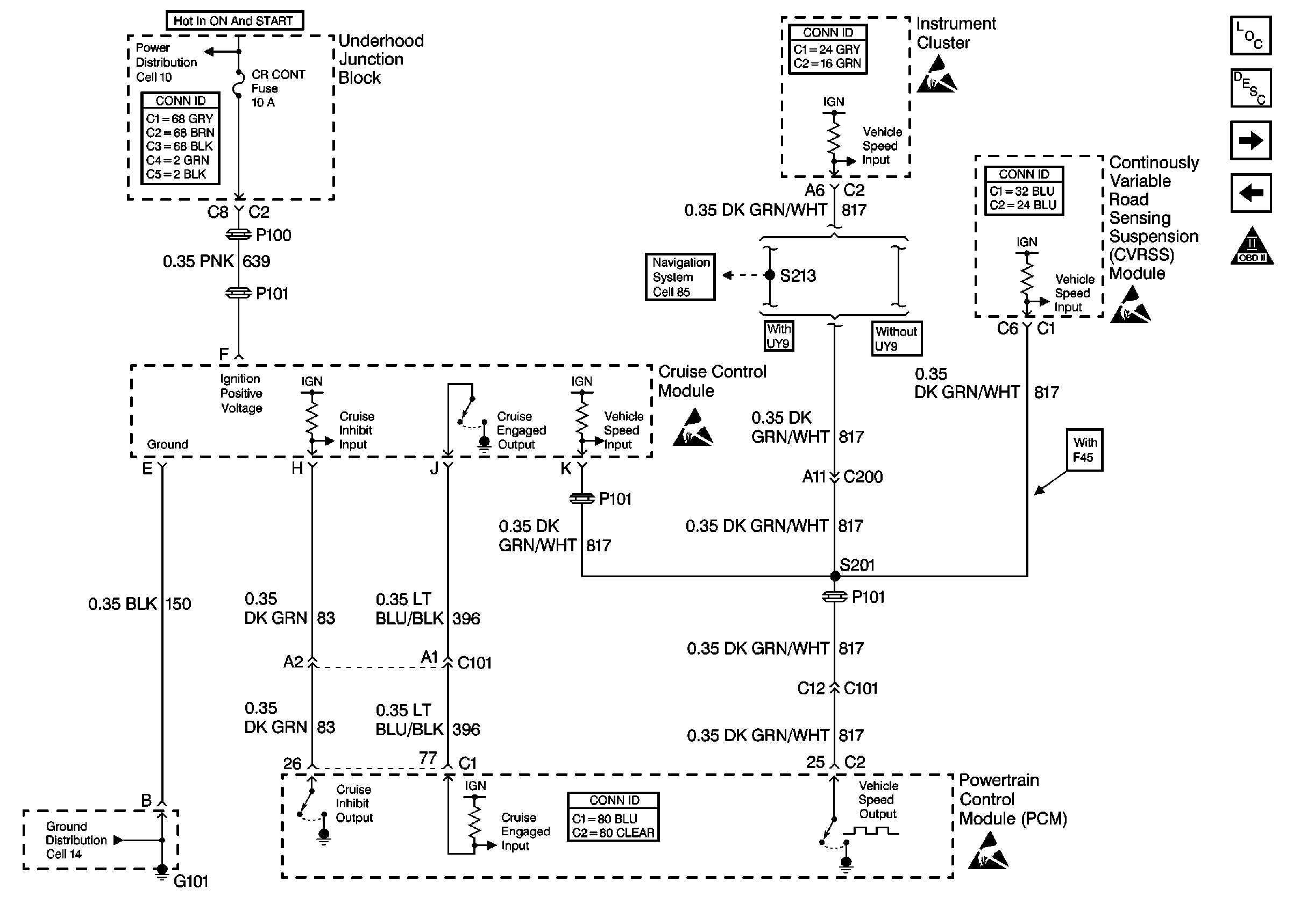
🢒 Cell 20: Cruise Control Module
Cell 20: Cruise Control Module
Cell 20: Cruise Control Module
Engine Controls Components
Information Sensors/Switches Description
Cell 20: Generator, Power Steering Press Switch and Oil Level Switch
Cell 20: EVAP and EGR Valve
OBD II Symbol Description Notice
Engine Controls Schematic References
Handling ESD Sensitive Parts Notice
Handling ESD Sensitive Parts Notice
Handling ESD Sensitive Parts Notice
Engine Controls Schematic References
Powertrain Control Module Connector End Views
Handling ESD Sensitive Parts Notice