GM Service Manual Online
For 1990-2009 cars only
Makes
🢒
Cadillac
🢒
1999
🢒
Seville
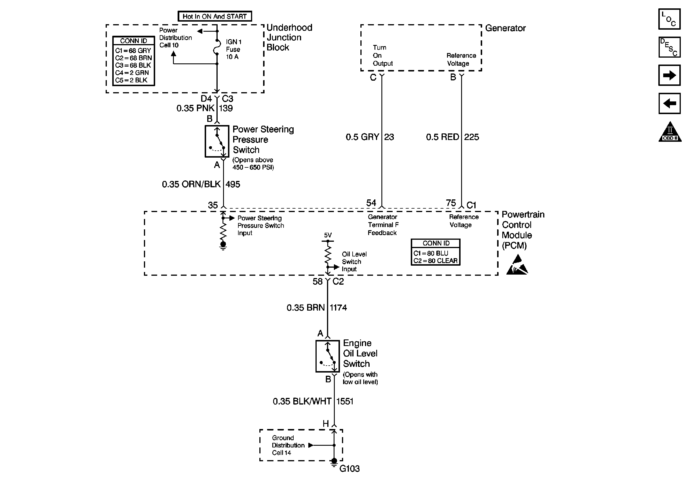
🢒 Cell 20: Generator, Power Steering Press Switch and Oil Level Switch
Cell 20: Generator, Power Steering Press Switch and Oil Level Switch
Cell 20: Generator, Power Steering Press Switch and Oil Level Switch
Engine Controls Components
Information Sensors/Switches Description
Cell 20: ABS/TCC Switch and Transaxle Solenoids
Cell 20: Cruise Control Module
OBD II Symbol Description Notice
Engine Controls Schematic References
Powertrain Control Module Connector End Views
Handling ESD Sensitive Parts Notice
Engine Controls Schematic References