GM Service Manual Online
For 1990-2009 cars only
Makes
🢒
Cadillac
🢒
2000
🢒
Seville
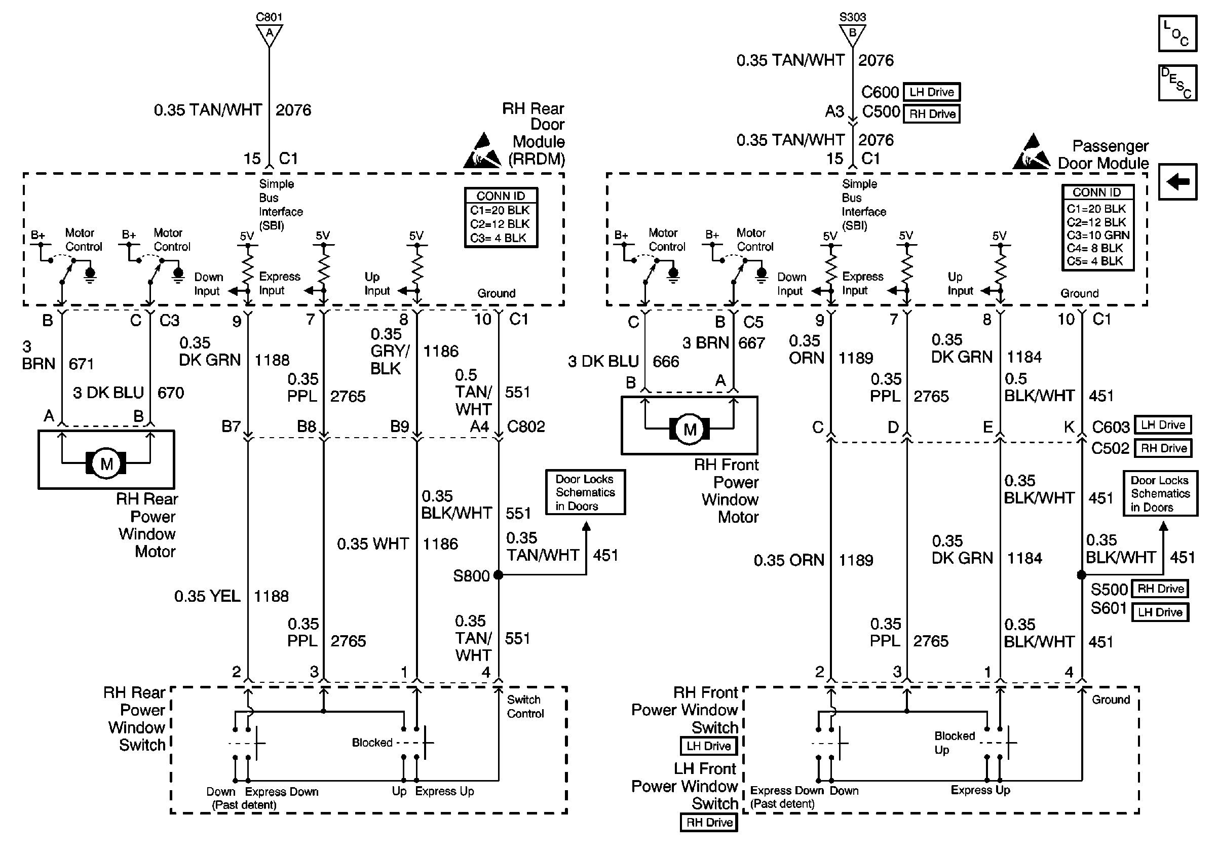
🢒 RH Power Window
RH Power Window
RH Power Window
LH Power Windows
Handling ESD Sensitive Parts Notice
Handling ESD Sensitive Parts Notice
PDM, RF AND RR Actuators and Switches
PDM, RF AND RR Actuators and Switches
Power Door Systems Components
Power Windows Circuit Description
LH Power Windows
LH Power Windows