GM Service Manual Online
For 1990-2009 cars only
Makes
🢒
Cadillac
🢒
2004
🢒
Seville
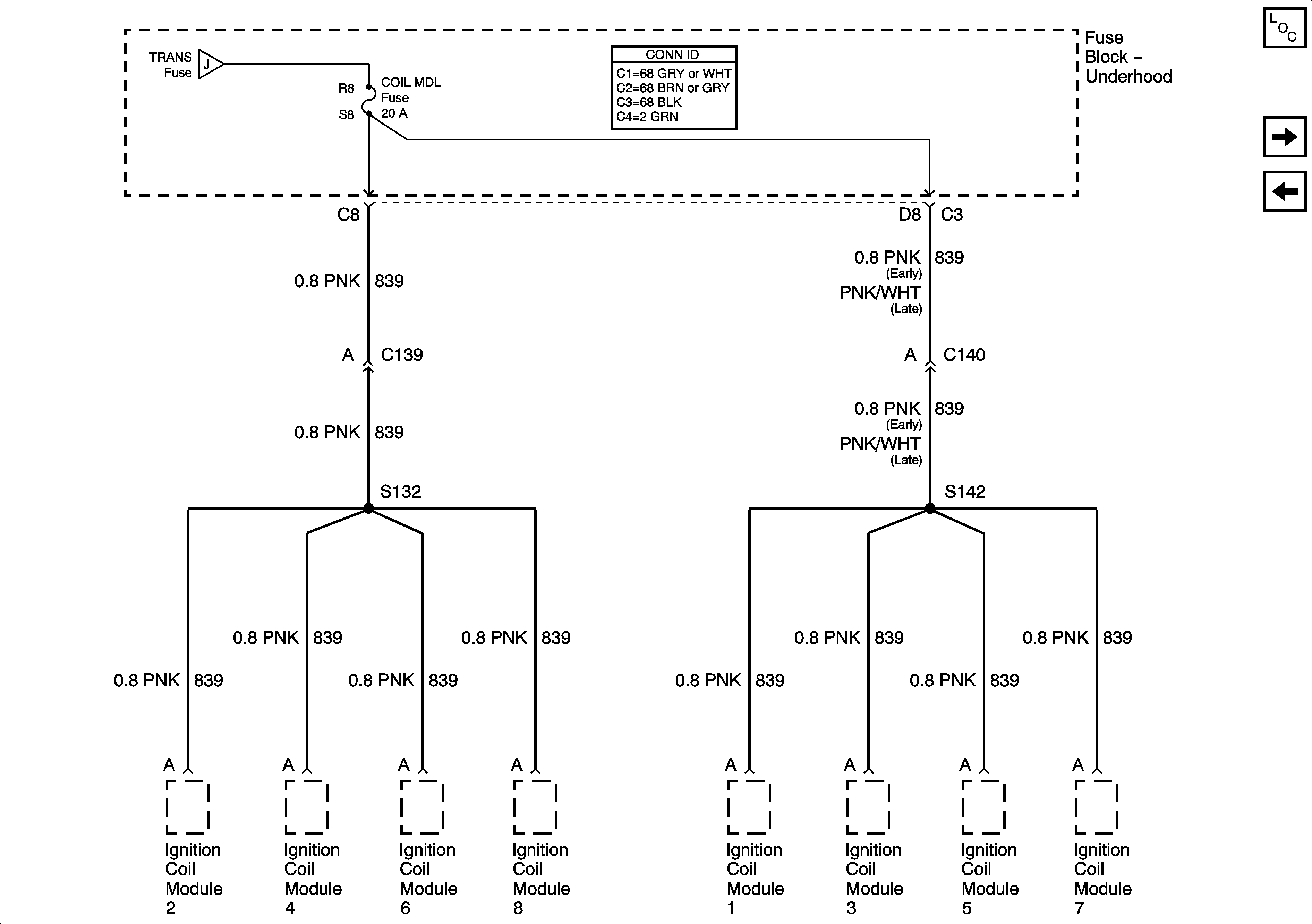
🢒 Coil Module Fuse
Coil Module Fuse
Coil Module Fuse
Master Electrical Component List
Power Distribution Schematics-PRK LP Relay, and LP PK L Fuse
Power Distribution Schematics-Ignition 1 Fuse
Power Distribution Schematics-Ignition 1 Fuse