GM Service Manual Online
For 1990-2009 cars only
Makes
🢒
Cadillac
🢒
2001
🢒
Seville - RHD
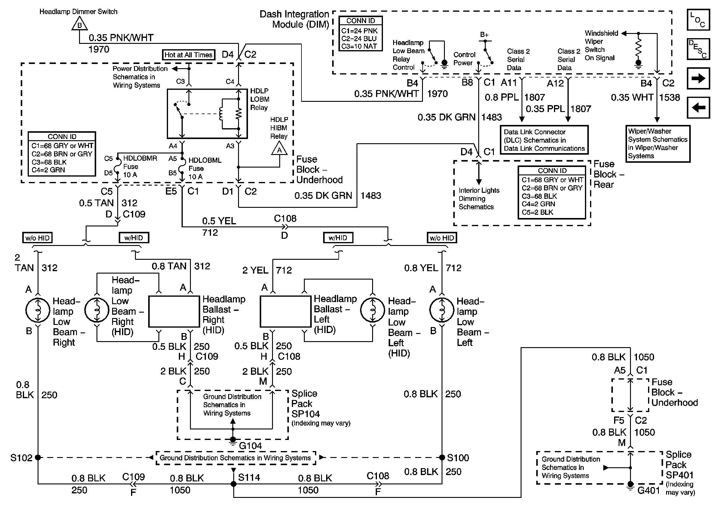
🢒 Low Beam Headlamps (Generation 2.5)
Low Beam Headlamps (Generation 2.5)
Low Beam Headlamps (Generation 2.5)
Master Electrical Component List
Exterior Lighting Systems Description and Operation
High Beam Headlamps
Headlamp Switch Power and Ground
Headlamp Switch Power and Ground
Dimming Control
G401 3 of 3
G401 3 of 3
G104
High Beam Headlamps
High Beam Headlamps
Class 2 Serial Data Line (LH Drive) (1 of 2)