GM Service Manual Online
For 1990-2009 cars only

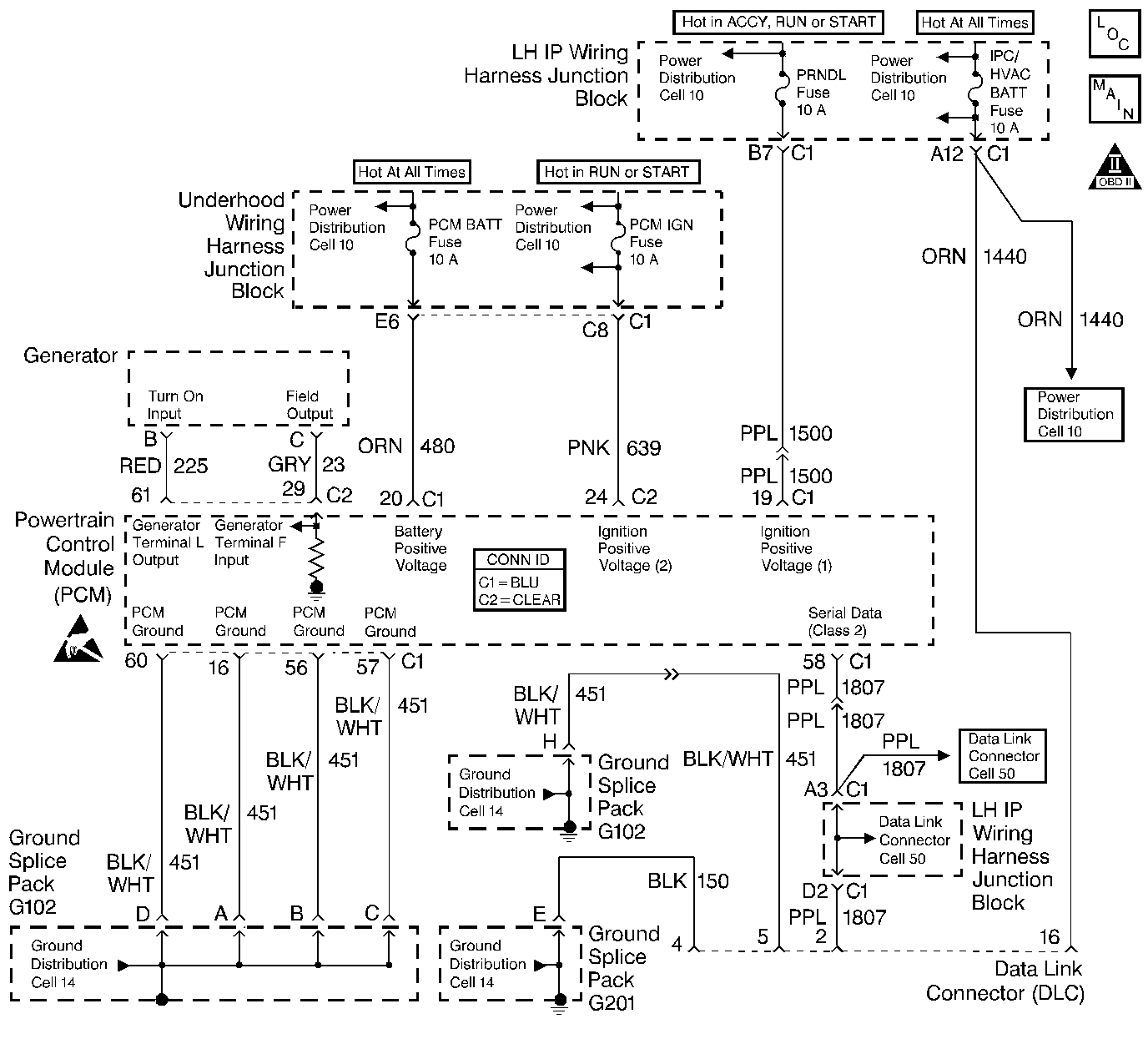
Object Number: 328594  Size: LF
Engine Controls Components
Engine Controls Schematics
OBD II Symbol Description Notice
Handling ESD Sensitive Parts Notice
Handling ESD Sensitive Parts Notice

Circuit Description

The PCM uses the Class II serial data circuit to communicate with various other components and systems within the vehicle. If the PCM does not receive data from the Electronic Brake Control Module/Electronic Brake and Traction Control Module (EBCM/EBTCM), the PCM will store DTC P1573 indicating loss of communications with the ABS/TCS system.

Conditions for Running the DTC

The ignition switch is ON.

Conditions for Setting the DTC

The PCM has detected a PCM - EBCM/EBTCM communication error.

Action Taken When the DTC Sets

    • The PCM will not illuminate the Malfunction Indicator Lamp (MIL).
    • The PCM will store conditions which were present when the DTC set as Fail Records data only. This information will not be stored as Freeze Frame data.

Conditions for Clearing the MIL/DTC

    • A history DTC will clear after 40 consecutive warm-up cycles have occurred without a malfunction.
    • The DTC can be cleared by using the scan tool Clear Info function or by disconnecting the PCM battery feed.

Diagnostic Aids

An intermittent may be caused by a poor connection, rubbed through wire insulation, or a wire broken inside the insulation. Check for the following conditions:

    • Poor connection or damaged harness.
        Inspect the vehicle wiring harness for an open or short to ground in the serial data circuit, improper mating, broken locks, improperly formed or damaged terminals, poor terminal to wire connection, and damaged harness.
    • Intermittent test.
        Observe ABS data on the scan tool while moving harness and related connectors. Refer to Electrical Diagnosis for a complete mechanization of the serial data circuit and devices using the serial data line. If the failure is induced, the scan tool data will stop updating. This may help to isolate the location of the malfunction.

Reviewing the Fail Records vehicle mileage after the diagnostic test last failed may help determine how often the condition that caused the DTC to be set occurs. This may assist in diagnosing the condition.

Test Description

The number(s) below refer to the step number(s) on the diagnostic table:

  1. If DTC P1602 is set, then DTC should be diagnosed first.

  2. If any ABS DTCs are set, then diagnose the ABS system before proceeding.

Step

Action

Value(s)

Yes

No

1

Was the Powertrain On-Board Diagnostic (OBD) System Check performed?

--

Go to Step 2

Go to Powertrain On Board Diagnostic (OBD) System Check

2

    •  Install a scan tool.
    •  Check for PCM DTCs.

Are there any PCM DTCs stored?

--

Go to Diagnostic Trouble Code (DTC) List

Go to Step 3

3

Are there any ABS DTCs stored?

--

Go to Diagnostic System Check - ABS

Go to Step 4

4

Check for the following circuit conditions:

    •  Poor or Intermittent connection at the PCM and ABS System
    •  Short or open in the Class II serial data circuit from the PCM to the ABS System
    •  If a problem is found repair as necessary. Refer to Wiring Repairs .

Was a problem found?

--

Go to Step 6

Go to Step 5

5

Perform ABS Diagnostic System Check. If a problem is found repair as necessary. Refer to Diagnostic System Check - ABS

Is the action complete?

--

Go to Powertrain On Board Diagnostic (OBD) System Check

Go to Step 6

6

  1. Using the scan tool, clear DTCs.
  2. Start the engine and idle at normal operating temperature.
  3. Operate the vehicle within the conditions for setting the DTC.

Does the scan tool indicate that this diagnostic ran and passed?

--

System OK

Go to Step 1