GM Service Manual Online
For 1990-2009 cars only

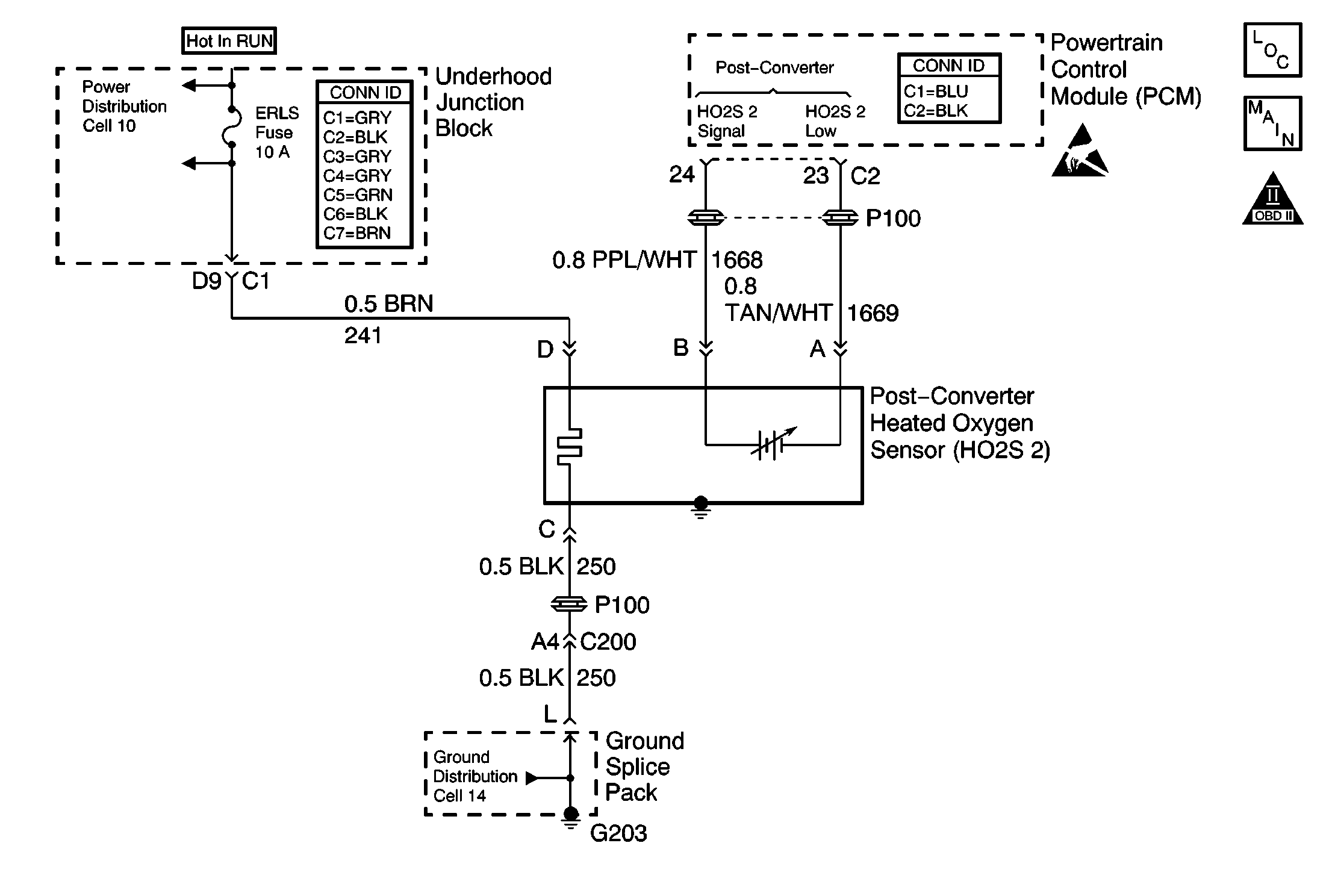
Object Number: 621253  Size: MF
Engine Controls Components
Power, Ground, HO2S 2, and O2S 1
OBD II Symbol Description Notice
Powertrain Control Module Connector End Views
Handling ESD Sensitive Parts Notice

Circuit Description

In order to control emissions, a catalytic converter is used to convert harmful exhaust gases into harmless water vapors and carbon dioxide.

The PCM has the capability of monitoring this process by using a rear heated oxygen sensor (HO2S 2). The HO2S 2, located in the exhaust stream behind the catalytic converter, produces an output signal which indicates the storage capacity of the catalyst. This in turn indicates the catalysts ability to convert the exhaust emissions effectively. If the catalyst is functioning properly, the HO2S 2 signal will be far less active than the signal produced by the front oxygen sensor (O2S 1).

Conditions for Running the DTC

    • The following DTCs are not set: P0105, P0107, P0108, P0112, P0113, P0117, P0118, P0122, P0123, P0171, P0201, P0202, P0203, P0204, P0335, P0440, P0442, P0446, P0506, P0507, P0601, P0602, or P1441.
    • The air flow is more than 5.5 g/s.
    • The engine coolant temperature (ECT) is more than 40°C (104°F).
    • The throttle position (TP) angle is between 5 percent and 50 percent for 4 seconds.

Conditions For Setting The DTC

The HO2S 2 remains below 22 mV for 150 seconds.

Action Taken When the DTC Sets

    • The Malfunction Indicator Lamp (MIL) will illuminate after 2 consecutive ignition cycles in which the diagnostic runs with the malfunction present.
    • The PCM will record the operating conditions at the time that the diagnostic fails. This information will store in the Freeze Frame and Failure Records buffers.
    • A history DTC stores.

Conditions for Clearing the DTC

    • The MIL will turn off after 3 consecutive ignition cycles in which the diagnostic runs without a fault.
    • A history DTC will clear after 40 consecutive warm up cycles without a fault.
    • Clear the DTC with a scan tool.

Diagnostic Aids

    • Inspect the exhaust system for the following conditions:
       - Any leaks between the 3-way catalytic converter and the flange.
       - Any corrosion between the 3-way catalytic converter and the flange.
       - Any loose or missing hardware between the 3-way catalytic converter and the flange.
    • Inspect the harness for a short to ground in the HO2S 2 signal circuit. Ensure that the HO2S 2 pigtail is not contacting the exhaust.
        Inspect for the following conditions:
       - Any wiring contacting the exhaust system
       - Any incorrect mating
       - Any broken locks
       - Any incorrectly formed harness connectors
       - Any damaged terminals
       - A poor terminal-to-wire connection
       - A damaged harness
    • Observe the HO2S 2 on a scan tool while moving any of the related connectors and the wiring harness with the ignition on. If the malfunction is induced, the HO2S 2 display will change. This should help isolate the location of the malfunction.

An intermittent could be the result of the following conditions:

    • A poor electrical connection
    • A rubbed-through wire insulation
    • A broken wire inside of the insulation

Do not attempt to repair the HO2S 2. Replace the HO2S 2 assembly if the following conditions exist:

    • Any damaged wiring
    • A damaged connector
    • Any damaged terminals

Obstruction of the air reference, and reduced HO2S 2 performance could result from any attempt to repair the above conditions.

The HO2S  2 must have a clean air reference in order for the HO2S 2 to function correctly. This clean air reference is obtained by the HO2S 2 wires.

Test Description

The numbers below refer to step numbers on the diagnostic table.

  1. This step determines if DTC P0137 is the result of a hard malfunction or an intermittent condition.

  2. It is necessary to jump the HO2S 2 low circuit to ground in order to allow the PCM to display the supplied bias voltage. The PCM and wiring are OK if the voltage is between 0.35 and 0.55 volt .

  3. The replacement PCM must be programmed and the Crankshaft Position System Variation Learn procedure must be performed.

DTC P0137-Heated Oxygen Sensor (HO2S) Circuit Low Voltage (Sensor 2)

Step

Action

Values

Yes

No

1

Did you perform the Powertrain On-Board Diagnostic (OBD) System Check?

--

Go to Step 2

Go to Powertrain On Board Diagnostic (OBD) System Check

2

Is the HO2S 2 voltage less than the specified value?

22 mV (0.02V)

Go to Step 4

Go to Step 3

3

Operate the vehicle within the Freeze Frame conditions and the Conditions for Running the DTC as specified in the supporting text.

Does the DTC reset?

--

Go to Step 4

Go to Diagnostic Aids

4

  1. Turn off the ignition.
  2. Caution: Avoid contact with moving parts and hot surfaces while working around a running engine in order to prevent physical injury.

  3. Disconnect the HO2S 2 connector.
  4. Connect a jumper between the HO2S 2 sensor low circuit and ground.
  5. Turn on the ignition, leaving the engine off.

Is the voltage within the specified range?

350 - 550 mV

Go to Step 6

Go to Step 5

5

  1. Turn off the ignition.
  2. Disconnect the PCM.
  3. Test the HO2S 2 sensor signal circuit for the following conditions:
  4. • A short to ground
    • A short to the HO2S 2 sensor ground
  5. If a problem is found, repair as necessary. Refer to Wiring Repairs in Wiring Systems.

Did you find and correct the condition?

--

Go to Step 8

Go to Step 7

6

  1. Turn off the ignition.
  2. Replace the HO2S 2 sensor. Refer to Heated Oxygen Sensor Replacement .

Did you complete the repair?

--

Go to Step 8

--

7

Important:: The replacement PCM must be programmed. Refer to Powertrain Control Module Replacement/Programming .

Replace the PCM. Refer to Powertrain Control Module Replacement .

Did you complete the repair?

--

Go to Step 8

--

8

  1. Use a scan tool to clear the DTCs.
  2. Operate the vehicle within the Conditions for Running the DTC as specified in the supporting text.

Does the DTC reset?

--

Go to Step 2

System OK