GM Service Manual Online
For 1990-2009 cars only
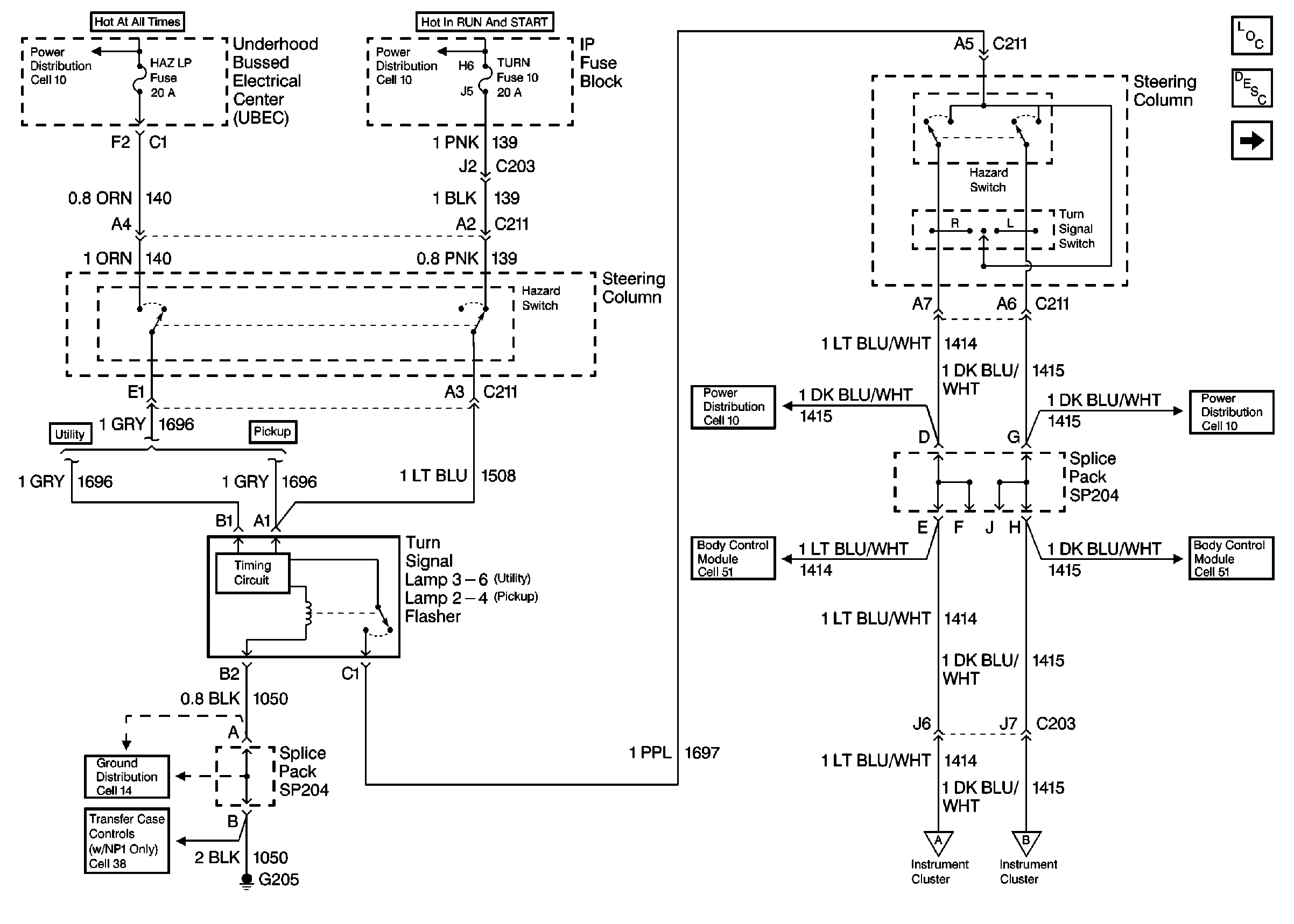
Figure 1:

Cell 81: Turn Signal Lamp Flasher


Object Number: 355199  Size: FS
Instrument Cluster Components
Instrument Cluster Circuit Description
Cell 81: Instrument Cluster
Ground Distribution Schematics
Power Distribution Schematics
Power Distribution Schematics
Body Control System Schematics
Body Control System Schematics
Cell 81: Instrument Cluster
Cell 81: Instrument Cluster
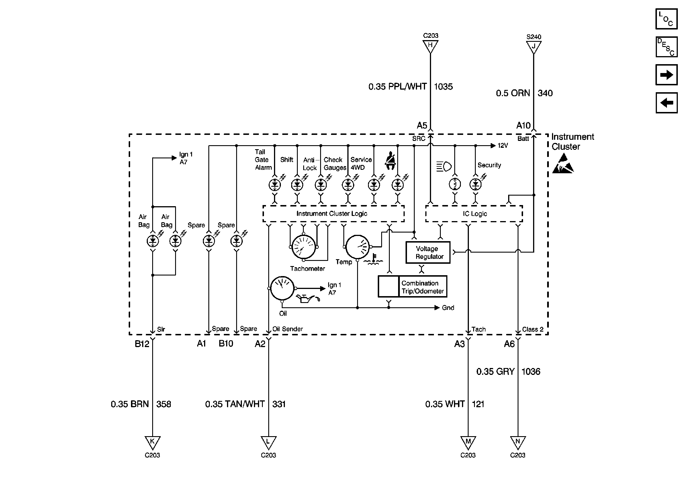
Figure 2:

Cell 81: Instrument Cluster


Object Number: 355200  Size: FS
Instrument Cluster Components
Instrument Cluster Circuit Description
Cell 81: PCM and VCM
Cell 81: Turn Signal Lamp Flasher
Cell 81: Turn Signal Lamp Flasher
Cell 81: Turn Signal Lamp Flasher
Power Distribution Schematics
Body Control System Schematics
Handling ESD Sensitive Parts Notice
Cell 81: PCM and VCM
Cell 81: PCM and VCM
Cell 81: PCM and VCM
Cell 81: Body Bussed Electrical Center (BBEC)
Cell 81: Body Bussed Electrical Center (BBEC)
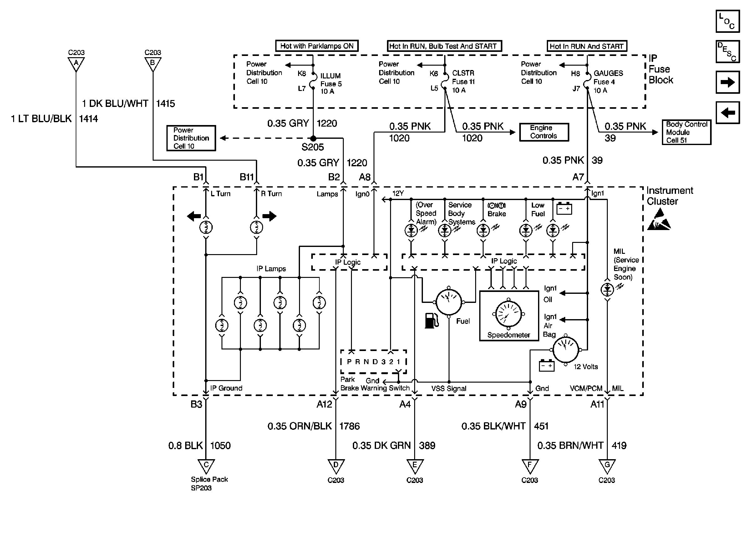
Figure 3:

Cell 81: PCM and VCM


Object Number: 355201  Size: FS
Instrument Cluster Components
Instrument Cluster Circuit Description
Cell 81: Body Bussed Electrical Center (BBEC)
Cell 81: Instrument Cluster
Cell 81: Instrument Cluster
Cell 81: Instrument Cluster
Cell 81: Instrument Cluster
Radio/Audio System Schematics
Ground Distribution Schematics
Handling ESD Sensitive Parts Notice
Handling ESD Sensitive Parts Notice
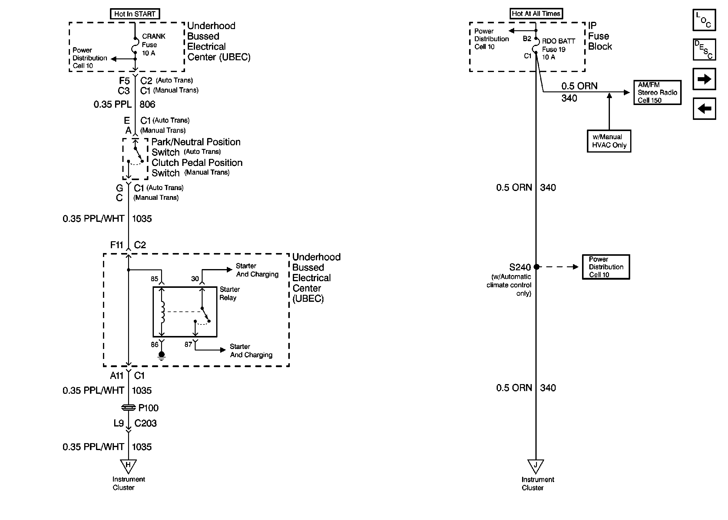
Figure 4:

Cell 81: Body Bussed Electrical Center (BBEC)


Object Number: 355202  Size: FS
Instrument Cluster Components
Instrument Cluster Circuit Description
Cell 81: Transmission Range Switch and Clutch Pedal Position Switch
Cell 81: PCM and VCM
Cell 81: Instrument Cluster
Cell 81: Instrument Cluster
Ground Distribution Schematics
Ground Distribution Schematics
Handling ESD Sensitive Parts Notice
Handling ESD Sensitive Parts Notice
Figure 5:

Cell 81: Transmission Range Switch and Clutch Pedal Position Switch


Object Number: 355203  Size: FS
Instrument Cluster Components
Instrument Cluster Circuit Description
Cell 81: Instrument Cluster Logic
Cell 81: Body Bussed Electrical Center (BBEC)
Radio/Audio System Schematics
Power Distribution Schematics
Cell 81: Instrument Cluster Logic
Cell 81: Instrument Cluster Logic
Figure 6:

Cell 81: Instrument Cluster Logic


Object Number: 355205  Size: FS
Instrument Cluster Components
Instrument Cluster Circuit Description
Cell 81: Fuel Pump and Engine Oil Pressure Gauge Sensor
Cell 81: Transmission Range Switch and Clutch Pedal Position Switch
Cell 81: Transmission Range Switch and Clutch Pedal Position Switch
Cell 81: Transmission Range Switch and Clutch Pedal Position Switch
Handling ESD Sensitive Parts Notice
Cell 81: Fuel Pump and Engine Oil Pressure Gauge Sensor
Cell 81: Fuel Pump and Engine Oil Pressure Gauge Sensor
Cell 81: Fuel Pump and Engine Oil Pressure Gauge Sensor
Cell 81: Fuel Pump and Engine Oil Pressure Gauge Sensor
Figure 7:

Cell 81: Fuel Pump and Engine Oil Pressure Gauge Sensor


Object Number: 355206  Size: FS
Instrument Cluster Components
Instrument Cluster Circuit Description
Cell 81: Instrument Cluster Logic
Cell 81: Instrument Cluster Logic
Cell 81: Instrument Cluster Logic
Cell 81: Instrument Cluster Logic
Cell 81: Instrument Cluster Logic
SIR Handling Caution
Handling ESD Sensitive Parts Notice
Handling ESD Sensitive Parts Notice