GM Service Manual Online
For 1990-2009 cars only
Makes
🢒
Chevrolet
🢒
1998
🢒
Blazer - 4WD
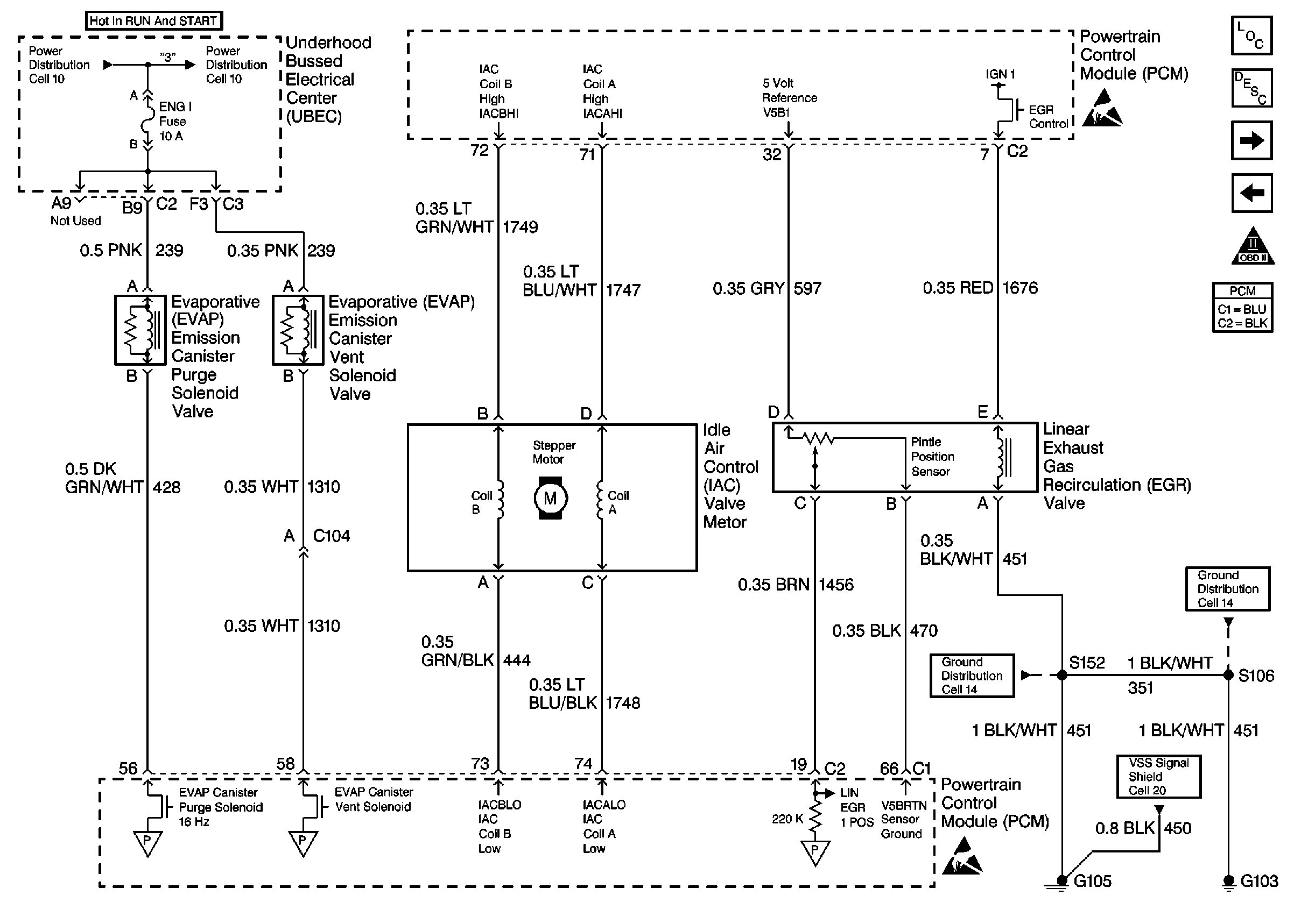
🢒 IAC, EVAP, And EGR Valve Controls
IAC, EVAP, And EGR Valve Controls
IAC, EVAP, And EGR Valve Controls
Engine Controls Components
Powertrain Control Module Description
Automatic Transmission Switch Inputs
MAP, IAT, TPS, And ECT Sensors
OBD II Symbol Description Notice
Handling Electrostatic Discharge Sensitive Parts Notice
Vehicle Speed Sensor W/O Cruise Control
Handling Electrostatic Discharge Sensitive Parts Notice