GM Service Manual Online
For 1990-2009 cars only
Makes
🢒
Chevrolet
🢒
1998
🢒
Blazer - 4WD
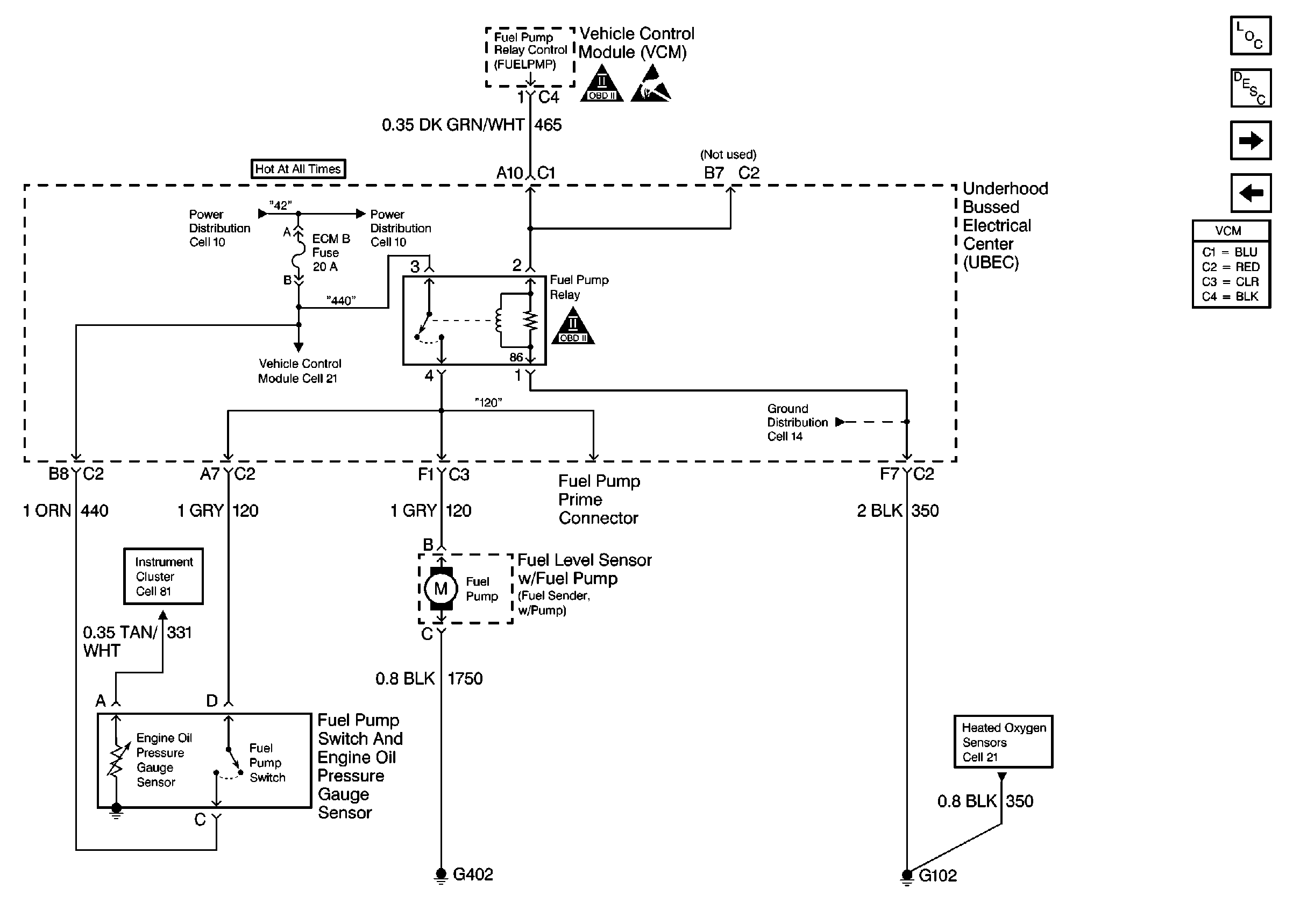
🢒 Pickup Fuel Pump Controls
Pickup Fuel Pump Controls
Pickup Fuel Pump Controls
UBEC Power, Grounding, Generator, And MIL
OBD II Symbol Description Notice
OBD II Symbol Description Notice
Handling Electrostatic Discharge Sensitive Parts Notice
Heated Oxygen Sensors
Engine Controls Components
Vehicle Control Module Description
Fuel Injection Controls
Utility Fuel Pump Controls