GM Service Manual Online
For 1990-2009 cars only
Makes
🢒
Chevrolet
🢒
2005
🢒
Blazer - 4WD
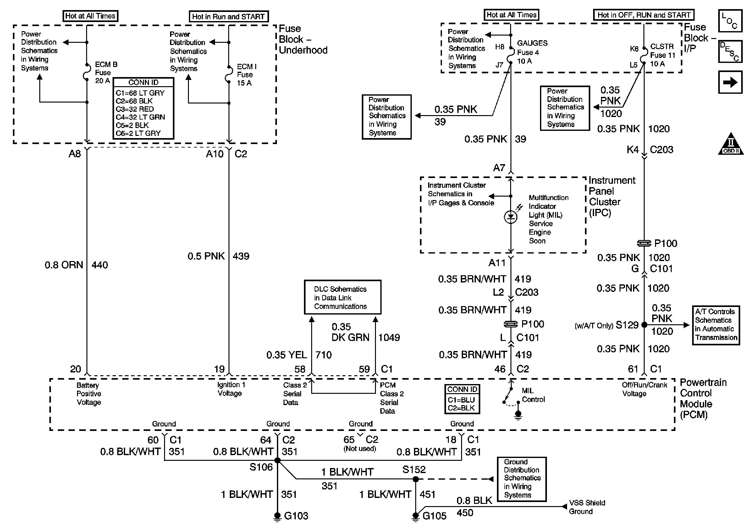
🢒 Module Power, Ground, Serial Data and MIL
Module Power, Ground, Serial Data and MIL
Module Power, Ground, Serial Data and MIL
Master Electrical Component List
Powertrain Control Module Description
Engine Data Sensors - Pressure, Temperature and VSS
OBD II Symbol Description Notice
ECM B, HORN, RR DEFOG, HTD MIR Fuses and Fuel Pump, Horn, Rear Window Defogger Relays
ECM I Fuse
TURN, SIR and GAUGES Fuses
TURN, SIR and GAUGES Fuses
CRANK and CLSTR Fuses
Indicators
Class 2 Serial Data
G103 and G105 - 2.2L
Valve Controls - 2.2L