GM Service Manual Online
For 1990-2009 cars only
Makes
🢒
Chevrolet
🢒
2000
🢒
Blazer - 4WD - RHD
🢒 Backup Lights
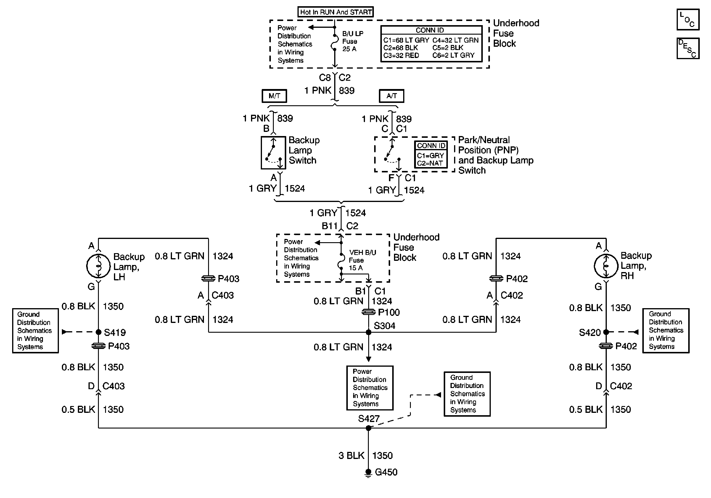
Backup Lights
Lighting Systems Component Views
Backup Lamp Circuit Description
Ign START, RUN and ACC Bus Bar
Power and Grounding Connector End Views
Shift Lock Control Connector End Views
G450
B/U LP, OXYSEN, ENG I, TRL B/U, VEH B/U and BTSI Fuses
B/U LP, OXYSEN, ENG I, TRL B/U, VEH B/U and BTSI Fuses
G450
G450