GM Service Manual Online
For 1990-2009 cars only
Makes
🢒
Chevrolet
🢒
2000
🢒
Blazer - 4WD - RHD
🢒 Heated Mirrors
Heated Mirrors
Heated Mirrors
Power Door Systems Components
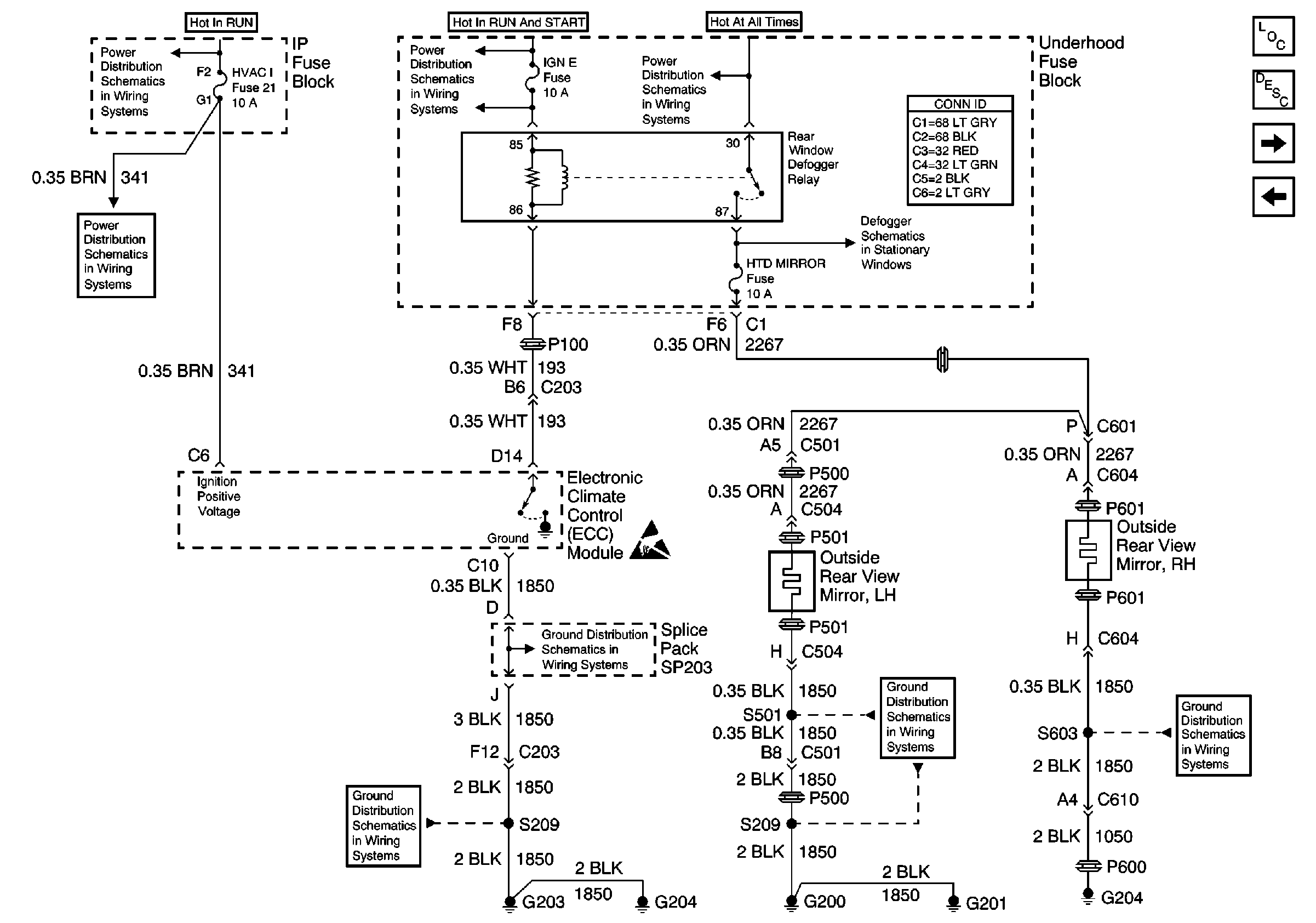
Heated Mirror Circuit Description
Outside Rear View Mirror Controls
Power and Ground
Ign RUN and START Bus Bar
4WD and HVAC I Fuses
Ign START, RUN and ACC Bus Bar
Ign START, RUN and ACC Bus Bar
Power and Grounding Connector End Views
Handling ESD Sensitive Parts Notice
G200 and G201
SP203
G200 and G201
G202 and G204