GM Service Manual Online
For 1990-2009 cars only
Makes
🢒
Chevrolet
🢒
2001
🢒
Blazer - 4WD - RHD
🢒
Body and Accessories
🢒
Data Link Communications
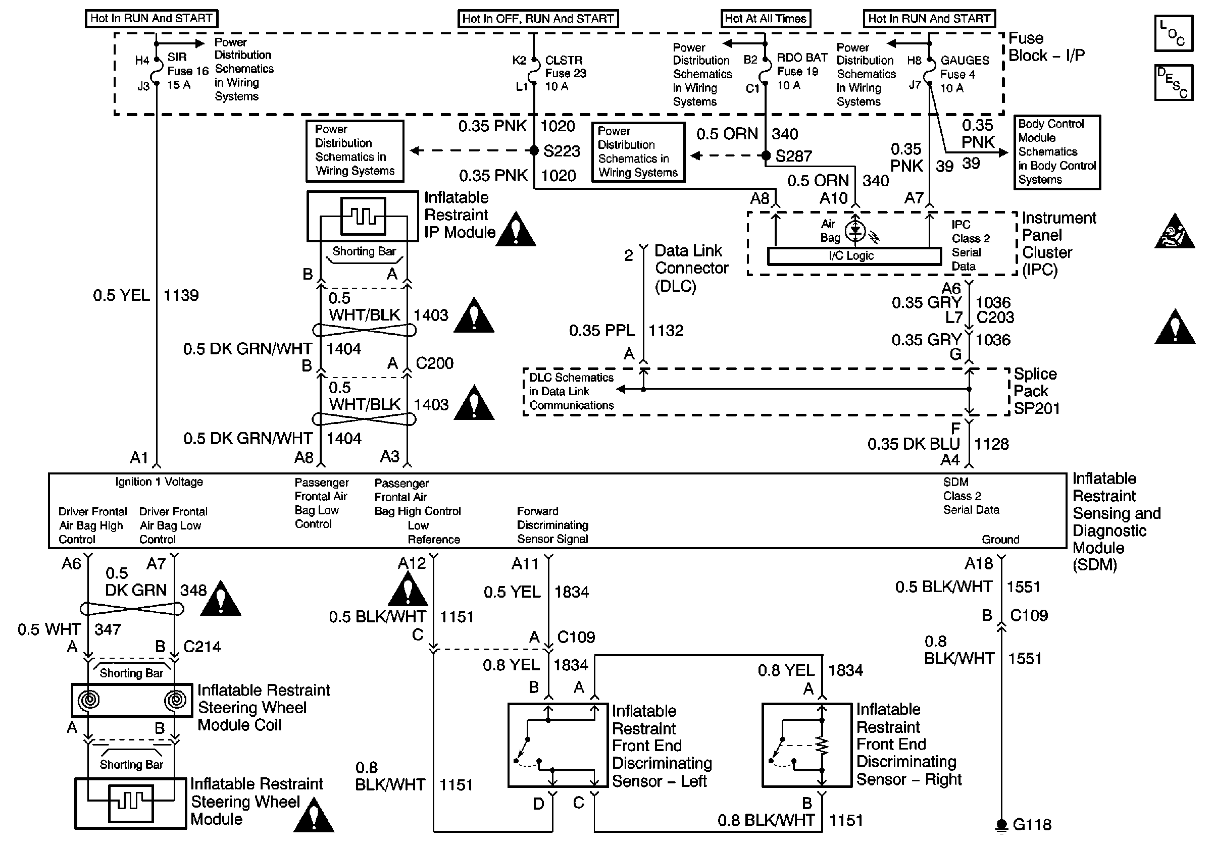
🢒 SIR Schematics
Master Electrical Component List
SIR System Description and Operation
SIR Handling Caution
SIR Schematic Icons
Ign START, RUN and ACC Bus Bar
RDO BAT and AUX PWR Fuses
Ign START, RUN and ACC Bus Bar
RDO BAT and AUX PWR Fuses
Power and Ground
Splice Pack SP201 and Modules
SIR Schematic Icons
SIR Schematic Icons
SIR Schematic Icons
SIR Schematic Icons
SIR Schematic Icons
SIR Schematic Icons