GM Service Manual Online
For 1990-2009 cars only

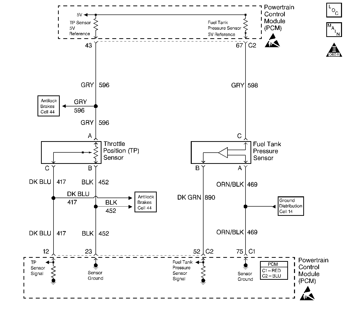
Object Number: 218503  Size: LF
Engine Controls Components
Information Sensors
OBD II Symbol Description Notice
Handling ESD Sensitive Parts Notice
Handling ESD Sensitive Parts Notice

Circuit Description

The PCM uses a common 5.0 Volt Reference circuit as a sensor feed to the Fuel Tank Pressure sensor, the Fuel Tank Level sensor and, the TP sensor.

The PCM monitors the voltage on the 5.0 Volt Reference circuit. This DTC sets if the voltage is out of range.

Conditions for Running the DTC

The engine operating.

Conditions for Setting the DTC

    • The 5.0 volt reference circuit is out of range.
    • The above condition is present for greater than 2 seconds.

Action Taken When the DTC Sets

    • The PCM illuminates the malfunction indicator lamp (MIL) on the second consecutive ignition cycle that the diagnostic runs and fails.
    • The PCM records the operating conditions at the time the diagnostic fails. The first time the diagnostic fails, the PCM stores this information in the Failure Records. If the diagnostic reports a failure on the second consecutive ignition cycle, the PCM records the operating conditions at the time of the failure. The PCM writes the conditions to the Freeze Frame and updates the Failure Records.

Conditions for Clearing the MIL/DTC

    • The PCM turns OFF the malfunction indicator lamp (MIL) after 3 consecutive ignition cycles that the diagnostic runs and does not fail.
    • A last test failed, or current DTC, clears when the diagnostic runs and does not fail.
    • A history DTC clears after 40 consecutive warm-up cycles, if no failures are reported by this or any other emission related diagnostic.
    • Use a scan tool in order to clear the MIL and the DTC.

Diagnostic Aids

A fuel level sensor signal circuit that is shorted to B+ may set this DTC.

If no circuit condition can be found, test the affected component.

Using the Freeze Frame and/or Failure Records data may aid in locating an intermittent condition. If you cannot duplicate the DTC, the information included in the Freeze Frame and/or Failure Records data can help determine how many miles since the DTC set. The Fail Counter and Pass Counter can also help determine how many ignition cycles the diagnostic reported a pass and/or a fail. Operate vehicle within the same freeze frame conditions (RPM, load, vehicle speed, temperature etc.) that you observed. This will isolate when the DTC failed. For an intermittent condition, refer to Symptoms .

Test Description

The numbers below refer to the step numbers on the Diagnostic Table.

  1. A short to B+ on the signal circuit for any of the sensors listed will only affect that sensor's voltage. This step tests for a short to B+ on the signal circuit. Observe that the TP sensor signal circuit is an input to the Accelerator and Servo Control Module (ASM). Keep this in mind when testing the TP sensor signal circuit.

  2. This step determines if the 5.0 volt reference circuit is shorted to B+.

  3. This steps determines if the short to voltage on the 5.0 volt reference circuit is forward or rearward of connector C210.

  4. This step separates the 5.0 volt reference circuit into two individual circuits since the 5.0 volt reference circuits are tied together inside of the PCM. This step tests for the TP sensor 5.0 volt reference circuit for being shorted to a circuit in the PCM harness.

  5. This step tests for the Fuel Tank Pressure sensor 5.0 volt reference circuit for being shorted to a circuit in the PCM harness.

  6. This step tests for a short to B+ on the TP sensor 5.0 volt reference circuit.

  7. This step tests for a short to B+ on the Fuel Tank Pressure sensor 5.0 volt reference circuit.

  8. This step tests for a short to ground on the TP sensor 5.0 volt reference circuit.

  9. This steps determines if the short to ground on the 5.0 volt reference circuit is forward or rearward of connector C210.

  10. This step separates the 5.0 volt reference circuit into two individual circuits since the 5.0 volt reference circuits are tied together inside of the PCM. This step tests for the TP sensor 5.0 volt reference circuit for being shorted to a ground.

  11. This step tests for the Fuel Tank Pressure sensor 5.0 volt reference circuit for being shorted to a ground.

  12. This step energies the fuel pump feed circuit in order to determine if the fuel pump circuit is shorted to the Fuel Tank Pressure sensor 5.0 volt reference circuit.

  13. This steps determines if the short to voltage on the Fuel Tank Pressure sensor 5.0 volt reference circuit is forward or rearward of connector C210.

  14. This step energies the fuel pump feed circuit in order to determine if the fuel pump circuit is shorted to the Fuel Tank Level sensor 5.0 volt reference circuit.

  15. This steps determines if the short to voltage on the Fuel Tank Level sensor 5.0 volt reference circuit is forward or rearward of connector C210.

Step

Action

Value(s)

Yes

No

1

Did you perform the Powertrain On-Board Diagnostic (OBD) System Check?

--

Go to Step 2

Go to Powertrain On Board Diagnostic (OBD) System Check

2

  1. Install a scan tool.
  2. Idle the engine.
  3. Monitor the sensor voltage for the TP sensor, the Fuel Tank Level sensor and, the Fuel Tank Pressure sensor using the scan tool.

Are any of the voltages above the specified value?

4.5V

Go to Step 17

Go to Step 3

3

  1. Disconnect the TP sensor electrical connector.
  2. Idle the engine.
  3. Probe the TP sensor 5.0 volt reference circuit at the TP sensor harness connector using the DMM J 39200 connected to a ground.

Is the voltage greater than the specified value?

5.4V

Go to Step 4

Go to Step 9

4

Important: Additional DTCs set when connector C210 is disconnected.

  1. Turn OFF the ignition.
  2. Disconnect the 8-way C210 connector located behind the passenger side kick panel.
  3. Idle the engine.
  4. Probe the TP sensor 5.0 volt reference circuit at the TP sensor harness connector using the DMM J 39200 connected to a ground.

Is the voltage greater than the specified value?

5.4V

Go to Step 5

Go to Step 20

5

  1. Disconnect the PCM connector C2 located on the same side as the manufacture's logo. Refer to Powertrain Control Module Replacement/Programming .
  2. Test the harness continuity between the TP sensor 5.0 volt reference circuit and all other circuits in the disconnected PCM connector. Refer to Testing for Continuity in Wiring Systems.

Do any of the circuits indicate a resistance within the specified range?

0-5ohms

Go to Step 30

Go to Step 6

6

Test the harness continuity between the Fuel Tank Pressure sensor 5.0 volt reference circuit and all other circuits in the disconnected PCM connector. Refer to Testing for Continuity in Wiring Systems.

Do any of the circuits indicate a resistance within the specified range?

0-5ohms

Go to Step 30

Go to Step 7

7

  1. Turn ON the ignition.
  2. Probe the TP sensor 5.0 volt reference circuit in the disconnected PCM harness using the DMM J 39200 connected to a ground. Refer to Probing Electrical Connectors in Wiring Systems.

Is the voltage greater than the specified value?

5.4V

Go to Step 18

Go to Step 8

8

  1. Turn ON the ignition.
  2. Probe the Fuel Tank Pressure sensor 5.0 volt reference circuit in the disconnected PCM harness using the DMM J 39200 connected to a ground.

Is the voltage greater than the specified value?

5.4V

Go to Step 21

Go to Step 31

9

  1. Turn ON the ignition leaving the engine OFF.
  2. Probe the TP sensor 5.0 volt reference circuit at the TP sensor harness connector with the test lampJ 35616-200 connected to B+. Refer to Probing Electrical Connectors in Wiring Systems.

Is the test lamp illuminated?

--

Go to Step 10

Go to Step 13

10

Important: Additional DTCs set when connector C210 is disconnected

  1. Turn OFF the ignition.
  2. Disconnect the 8-way C210 connector located behind the passenger side kick panel.
  3. Idle the engine.
  4. Probe the TP sensor 5.0 volt reference circuit at the TP sensor harness connector with the test lampJ 35616-200 connected to B+.

Is the test lamp illuminated?

--

Go to Step 11

Go to Step 27

11

  1. Disconnect the PCM connector C2 located on the same side as the manufacture's logo. Refer to Powertrain Control Module Replacement/Programming .
  2. Test the continuity between the TP sensor 5.0 volt reference circuit and battery ground in the disconnected PCM connector. Refer to Testing for Continuity in Wiring Systems.

Is the resistance within the specified range?

0-5ohms

Go to Step 28

Go to Step 12

12

Test the continuity between the Fuel Tank Pressure sensor 5.0 volt reference circuit and ground in the disconnected PCM connector using the DMM J 39200 connected to a ground. Refer to Testing for Continuity in Wiring Systems.

Is the resistance within the specified range?

0-5ohms

Go to Step 26

Go to Step 31

13

  1. Disconnect the PCM connector C2 located on the same side as the manufacture's logo. Refer to Powertrain Control Module Replacement/Programming .
  2. Remove the Fuel Pump relay from the underhood electrical center 2.
  3. Jumper the Fuel Pump relay battery feed circuit to the Fuel Pump drive circuit using a fused jumper wire.
  4. Probe the Fuel Tank Pressure sensor signal circuit in the disconnected PCM harness the DMM J 39200 connected to a ground.

Is the voltage greater than the specified value?

0V

Go to Step 14

Go to Step 15

14

Important: Additional DTCs set when connector C210 is disconnected.

  1. Leave the fused jumper installed.
  2. Turn OFF the ignition.
  3. Disconnect the 8-way C210 connector located behind the passenger side kick panel.
  4. Probe the Fuel Tank Pressure sensor signal circuit in the disconnected PCM harness using the DMM J 39200 connected to a ground.

Is the voltage greater than the specified value?

0V

Go to Step 15

Go to Step 22

15

  1. Leave the fused jumper installed.
  2. Probe the Fuel Tank Level sensor signal circuit in the disconnected PCM harness using the DMM J 39200 connected to a ground.

Is the voltage greater than the specified value?

0V

Go to Step 16

Go to Step Diagnostic Aids

16

Important: Additional DTCs set when connector C210 is disconnected.

  1. Leave the fused jumper installed.
  2. Turn OFF the ignition.
  3. Disconnect the 8-way C210 connector located behind the passenger side kick panel.
  4. Probe the Fuel Tank Level sensor signal circuit in the disconnected PCM harness using the DMM J 39200 connected to a ground.

Is the voltage greater than the specified value?

0V

Go to Step 25

Go to Step 24

17

Repair the short to voltage on the affected signal circuit. Refer to Wiring Repairs in Wiring Systems.

Is the action complete?

--

Go to Step 32

--

18

  1. Disconnect the ASM. Refer to Accelerator and Servo Control Module Replacement in Antilock Brake System.
  2. Probe the TP sensor 5.0 volt reference circuit at the disconnected PCM harness connector using the DMM J 39200 connected to a ground.

Is the voltage greater then the specified value?

5.4V

Go to Step 19

Go to Diagnostic System Check in Antilock Brake System

19

Repair the short to voltage on the TP sensor 5.0 volt reference circuit. Refer to Wiring Repairs in Wiring Systems.

Is the action complete?

--

Go to Step 32

--

20

Repair the short to voltage on the Fuel Tank Pressure sensor 5.0 volt reference circuit between the C210 connector and the fuel tank. Refer to Wiring Repairs in Wiring Systems.

Is the action complete?

--

Go to Step 32

--

21

Repair the short to voltage on the Fuel Tank Pressure sensor 5.0 volt reference circuit between the C210 connector and the PCM. Refer to Wiring Repairs in Wiring Systems.

Is the action complete?

--

Go to Step 32

--

22

Repair the short to voltage on the Fuel Tank Pressure sensor signal circuit between the C210 connector and the fuel tank. Refer to Wiring Repairs in Wiring Systems.

Is the action complete?

--

Go to Step 32

--

23

Repair the short to voltage on the Fuel Tank Pressure sensor signal circuit between the C210 connector and the PCM. Refer to Wiring Repairs in Wiring Systems.

Is the action complete?

--

Go to Step 32

--

24

Repair the short to voltage on the Fuel Tank Level sensor signal circuit between the C210 connector and the fuel tank. Refer to Wiring Repairs in Wiring Systems.

Is the action complete?

--

Go to Step 32

--

25

Repair the short to voltage on the Fuel Tank Level sensor signal circuit between the C210 connector and the PCM. Refer to Wiring Repairs in Wiring Systems.

Is the action complete?

--

Go to Step 32

--

26

Repair the short to ground on the Fuel Tank Pressure sensor 5.0 volt reference circuit between the C210 connector and the PCM. Refer to Wiring Repairs in Wiring Systems.

Is the action complete?

--

Go to Step 32

--

27

Repair the short to ground on the Fuel Tank Pressure sensor 5.0 volt reference circuit between the C210 connector and the fuel tank. Refer to Wiring Repairs in Wiring Systems.

Is the action complete?

--

Go to Step 32

--

28

  1. Disconnect the ASM. Refer to Accelerator and Servo Control Module Replacement in Antilock Brake System.
  2. Probe the TP sensor 5.0 volt reference circuit at the disconnected PCM harness connector using the test lampJ 35616-200 connected to B+.

Is the test lamp illuminated?

--

Go to Step 29

Go to Diagnostic System Check in Antilock Brake System

29

Repair the short to ground on the TP sensor 5.0 volt reference circuit. Refer to Wiring Repairs in Wiring Systems.

Is the action complete?

--

Go to Step 32

--

30

Repair the circuits that are shorted together. Refer to Wiring Repairs in Wiring Systems.

Is the action complete?

--

Go to Step 32

--

31

Important:: Program the replacement PCM. Refer to Powertrain Control Module Replacement/Programming .

Replace the PCM.

Is the action complete?

--

Go to Step 32

--

32

  1. Select the Diagnostic Trouble Code (DTC) option and the Clear DTC option using the scan tool.
  2. Idle the engine at the normal operating temperature.
  3. Select the Diagnostic Trouble Code (DTC) option and the Specific DTC option, then enter the DTC number using the scan tool.
  4. Operate vehicle within the Conditions for Running the DTC as specified in the supporting text, if applicable.

Does the scan tool indicate that this test ran and passed?

--

Go to Step 33

--

33

Select the Capture Info option and the Review Info option using the scan tool.

Does the scan tool display any DTCs that you have not diagnosed?

 

Go to applicable DTC table

System OK