GM Service Manual Online
For 1990-2009 cars only

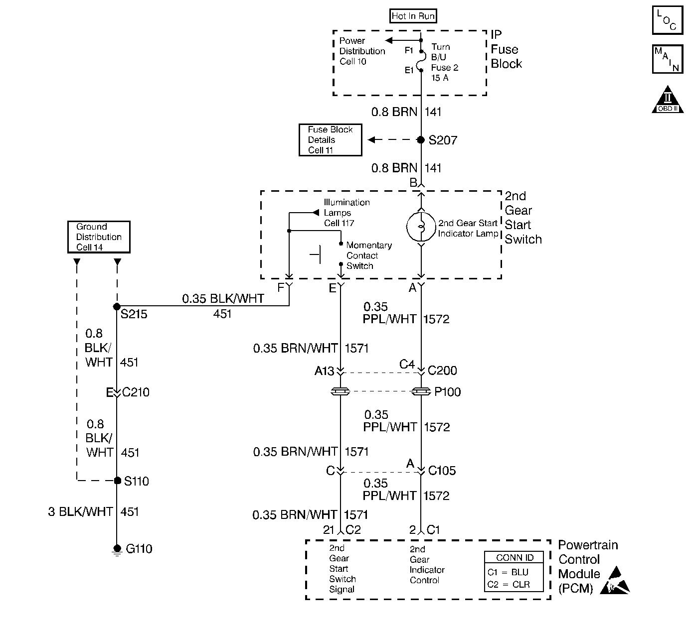
Second Gear Start Switch/Indicator Always On or Inoperative 3.8L Only


Object Number: 341164  Size: LF
Automatic Transmission Components V6 VIN K
Automatic Transmission Controls Schematics
OBD II Symbol Description Notice
Handling ESD Sensitive Parts Notice

Circuit Description

The 2nd gear start switch enables the operator to select a 2nd gear start for increased traction in slippery driving conditions. When the operator selects a 2nd gear start, the 2nd gear start switch input signal momentarily toggles to zero volts. The PCM then turns ON the 2nd gear start indicator lamp and de-energizes the 1-2 shift solenoid valve, enabling second gear. The 2nd gear start indicator lamp is located within the 2nd gear start switch.

During light and medium acceleration conditions, the vehicle starts in 2nd gear when the 2nd gear start is selected. However, 2nd gear starts are overridden and 1st gear starts occur if a hard acceleration condition (wide open throttle) is requested. A normal 1st gear start is obtained by toggling the 2nd gear start switch again, or when the ignition switch is cycled OFF, then ON.

Diagnostic Aids

If the electrical circuit checks are OK and 2nd gear starts are not correct, then a mechanical/hydraulic malfunction may exist.

Test Description

The numbers below refer to the step numbers on the diagnostic table.

  1. This step tests the second gear start switch circuits.

  2. This step tests for a voltage input from the PCM to the 2nd gear start switch.

  3. This step tests for a faulty 2nd gear start switch.

  4. This step tests for a voltage input from the fuse to the 2nd gear start switch.

  5. This step tests for a faulty indicator lamp circuit within the 2nd gear start switch.

2nd Gear Start Switch and Indicator Lamp Circuit Check (3.8L, VIN K)

Step

Action

Value(s)

Yes

No

1

  1. Install the Scan Tool .
  2. With the engine OFF, turn the ignition switch to the RUN position.
  3. Cycle the 2nd gear start switch while observing 2nd Gear Start on the scan tool.

Does Yes display when the switch is first pressed, and then No when the switch is pressed again?

--

Go to Step 6

Go to Step 2

2

  1. Disconnect the 2nd gear start switch connector from the 2nd gear start switch.
  2. Using the J 39200 digital multimeter (DMM), check the voltage input at terminal E of the 2nd gear start switch connector.

Is B+ voltage measured?

--

Go to Step 3

Go to Step 5

3

  1. Install a fused jumper between terminals E and F at the 2nd gear start switch connector.
  2. Connect and disconnect the fused jumper lead at terminal F while observing the scan tool display.

Does the scan tool status change between YES and NO?

--

Go to Step 15

Go to Step 4

4

  1. Inspect circuit 451 (BLK/WHT) for an open condition.
  2. Refer to General Electrical Diagnosis in Wiring Systems.

  3. Repair the circuit, if necessary.
  4. Refer to Wiring Repairs in Wiring Systems.

Did you find open condition?

--

Go to Step 17

Go to Step 16

5

  1. Inspect circuit 1571 (BRN/WHT) for an open or short to ground condition.
  2. Refer to General Electrical Diagnosis in Wiring Systems.

  3. Repair the circuit if necessary.
  4. Refer to Wiring Repairs in Wiring Systems.

Did you find an open or short to ground condition?

--

Go to Step 17

Go to Step 16

6

Does the 2nd gear start indicator lamp illuminate when the switch is first pressed, and then turn Off when the switch is pressed a second time?

--

System OK

Go to Step 7

7

Does the lamp illuminate at all times?

--

Go to Step 13

Go to Step 8

8

Install a test light to ground and probe terminal B of the second gear start switch connector.

Is the light On?

--

Go to Step 9

Go to Step 10

9

Install a test light to ground and probe terminal A of the second gear start switch connector.

Is the light On?

--

Go to Step 14

Go to Step 15

10

  1. Inspect the TURN B/U fuse for an open.
  2. Replace the fuse if necessary.

Is the fuse open?

--

Go to Step 11

Go to Step 12

11

  1. Inspect circuit 141 (BRN) for a short to ground condition.
  2. Refer to General Electrical Diagnosis in Wiring Systems.

  3. Repair the circuit if necessary.
  4. Refer to Wiring Repairs in Wiring Systems.

Did you find a short to ground condition?

--

Go to Step 17

--

12

  1. Inspect circuit 141 (BRN) for an open condition.
  2. Refer to General Electrical Diagnosis in Wiring Systems.

  3. Repair the circuit if necessary.
  4. Refer to Wiring Repairs in Wiring Systems.

Did you find an open condition?

--

Go to Step 17

--

13

  1. Inspect circuit 1572 (PPL/WHT) for a short to ground condition.
  2. Refer to General Electrical Diagnosis in Wiring Systems.

  3. Repair the circuit if necessary.
  4. Refer to Wiring Repairs in Wiring Systems.

Did you find a short to ground condition?

--

Go to Step 17

Go to Step 16

14

  1. Inspect circuit 1572 (PPL/WHT) for an open condition.
  2. Refer to General Electrical Diagnosis in Wiring Systems.

  3. Repair the circuit if necessary.
  4. Refer to Wiring Repairs in Wiring Systems.

Did you find an open condition?

--

Go to Step 17

Go to Step 16

15

Replace the 2nd gear start switch.

Is the replacement complete?

--

Go to Step 17

--

16

Replace the PCM.

Refer to Powertrain Control Module Replacement/Programming in Engine Controls.

Is the replacement complete?

--

Go to Step 17

--

17

After the repair is complete, observe 2nd Gear Start on the scan tool display, while pressing the 2nd gear start switch.

Does Yes display when the switch is first pressed, and then No when the switch is pressed again? And, does the 2nd gear start switch indicator lamp turn On after the second gear start switch is first pressed, and then turn Off after the 2nd gear start switch is pressed again?

--

System OK

Go to Step 1