GM Service Manual Online
For 1990-2009 cars only
Makes
🢒
Chevrolet
🢒
1999
🢒
Camaro
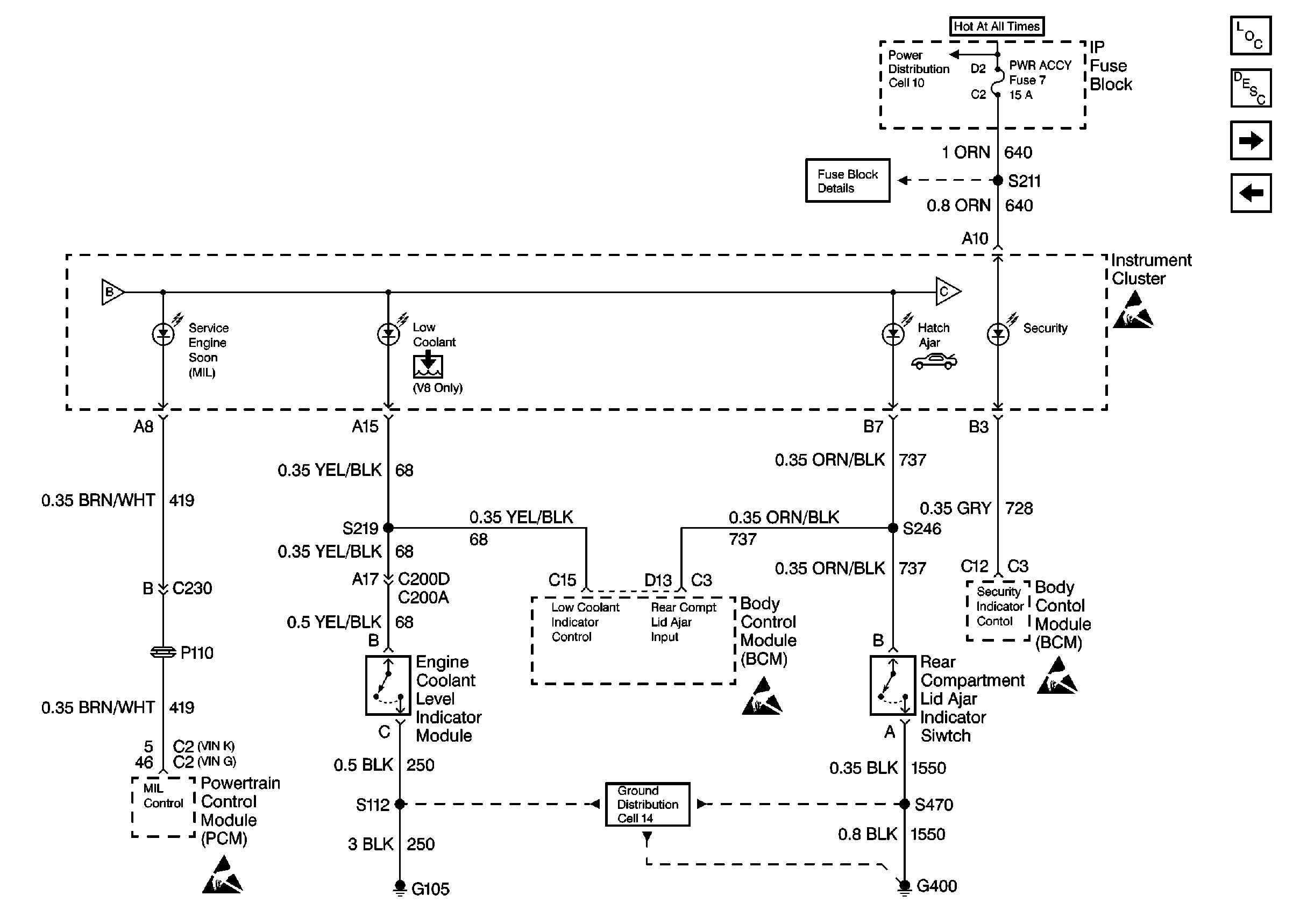
🢒 BCM, Engine Coolant Level Indicator Module, PCM, and Rear Compartment Lid Ajar Indicator Switch
BCM, Engine Coolant Level Indicator Module, PCM, and Rear Compartment Lid Ajar Indicator Switch
BCM, Engine Coolant Level Indicator Module, PCM, and Rear Compartment Lid Ajar Indicator Switch
Instrument Cluster Components
Audible Warnings Circuit Description
Class 2 Indicators
BCM and Headlamp Dimmer Switch
I/P Fuses 7, 9, 10 and 11
Data Link, Engine Oil Pressure Sensor, Instrument Cluster, and PCM
G112 V6 VIN K
Handling ESD Sensitive Parts Notice
Handling ESD Sensitive Parts Notice
Handling ESD Sensitive Parts Notice
Handling ESD Sensitive Parts Notice
Class 2 Indicators