GM Service Manual Online
For 1990-2009 cars only

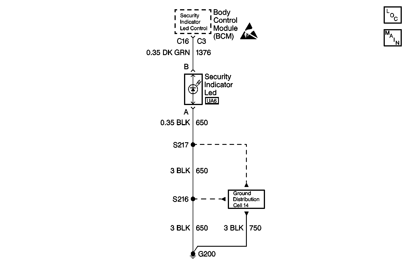
Object Number: 361777  Size: MF
Body Control Module Components
Ignition Switch, Instrument Cluster, IP Fuse Block, and Rear Compartment Lid Ajar Indication Switch
Handling ESD Sensitive Parts Notice
G200 Door Locks, Mirrors, Windows

Circuit Description

The body control module (BCM) provides an output on circuit 1376 to the security LED.

Conditions for Setting the DTC

DTC 25 is set when the BCM detects the security LED at connector C3 terminal C16 when the ignition is turned to the RUN position.

DTC 35 is set when the BCM detects the security LED at any time since the codes were last cleared.

Action Taken When the DTC Sets

DTC 35 is required for content theft deterrent operation. The security LED must be detected for the alarm to function.

Test Description

The numbers below refer to the step numbers on the diagnostic table.

  1. This step tests the security LED ground circuit 650.

  2. This step tests the security LED.

  3. This step tests circuit 1376 for an open or poor connection.

Step

Action

Value(s)

Yes

No

Important: 

   • Perform this diagnostic when DTC 25/35 is not set or if the LED is not functioning.
   • Do not use a battery or test light to test the security indicator LED or the LED may be damaged.

1

  1. Disconnect the security indicator LED.
  2. Connect a test lamp between the security LED connector terminal A and B+.

Does the test lamp light?

--

Go to Step 2

Go to Step 3

2

Using a DMM set to the diode scale, connect the red test lead to terminal B of the security LED and the black test lead to terminal A.

Does the security LED illuminate?

--

Go to Step 4

Go to Step 5

3

Repair the open in circuit 650 between S217 and the security LED.

Is the repair complete?

--

System OK

--

4

  1. Test for a poor connection in circuit 1376 between the body control module (BCM) and the security LED.
  2. If the circuit is OK, replace the BCM. Refer to Body Control Module Replacement .

Is the repair complete?

--

System OK

--

5

  1. Replace the security LED.
  2. Disconnect the vehicle battery.
  3. Reconnect the vehicle battery.

Is the repair complete?

--

System OK

--