GM Service Manual Online
For 1990-2009 cars only

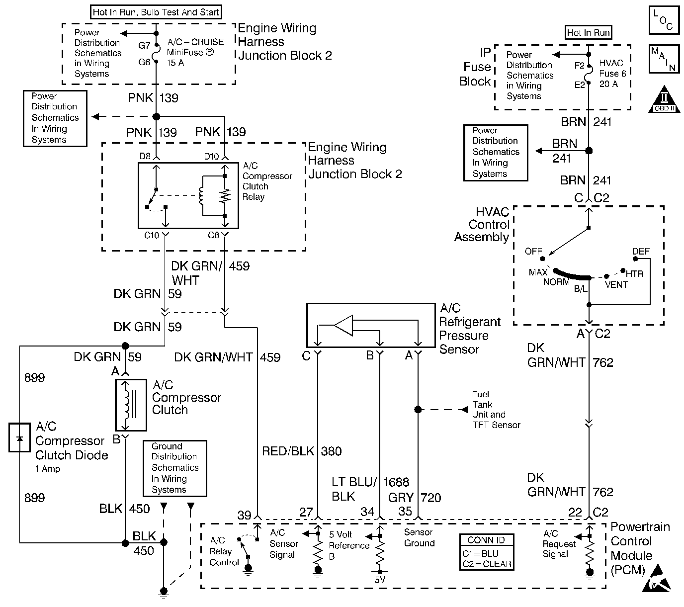
Object Number: 548658  Size: LF
Engine Controls Components
Engine Controls Schematics
OBD II Symbol Description Notice
Handling ESD Sensitive Parts Notice

Circuit Description

When an A/C mode is selected, the HVAC control head supplies a battery positive voltage signal to the PCM A/C request input. The A/C compressor clutch relay is controlled by the PCM. The PCM provides a ground path for the A/C relay coil. When the A/C compressor relay is engaged battery positive voltage is supplied to the compressor clutch coil. The PCM will enable the A/C compressor clutch whenever the engine is running and the A/C has been requested unless one or more of the following conditions are present:

    • Throttle angle is more than 90 percent.
    • A/C head pressure is more than 414 psi (4.27 volts) or less than 34 psi (0.35 volt) (as determined by the A/C refrigerant pressure sensor).
    • Ignition voltage is below 10.5 volts.
    • Engine speed is more than 5440 RPM.
    • ECT is more than 125°C (257°F).
    • IAT is less than 5°C (41°F).

Any of the conditions described above will inhibit A/C compressor relay operation.

Diagnostic Aids

Inspect for the following:

Inspect for conditions that will disable A/C operation:

    • Throttle angle more than 90 percent.
    • A/C head pressure more than 414 psi (4.27 volts) or less than 34 psi (0.35 volt) (as determined by the A/C refrigerant pressure sensor).
    • Ignition voltage less than 10.5 volts.
    • Engine speed more than 5440 RPM.
    • ECT more than 125°C (257°F).
    • IAT less than 5°C (41°F).

A/C Compressor Clutch Control Circuit Diagnosis

Step

Action

Values

Yes

No

1

Did you perform the Powertrain On-Board Diagnostic (OBD) System Check?

--

Go to Step 2

Go to Powertrain On Board Diagnostic (OBD) System Check

2

Are any PCM DTCs stored?

--

Diagnose DTCs first. Go to Diagnostic Trouble Code (DTC) List/Type

Go to Diagnostic System Check in HVAC