GM Service Manual Online
For 1990-2009 cars only
Makes
🢒
Chevrolet
🢒
2000
🢒
Camaro
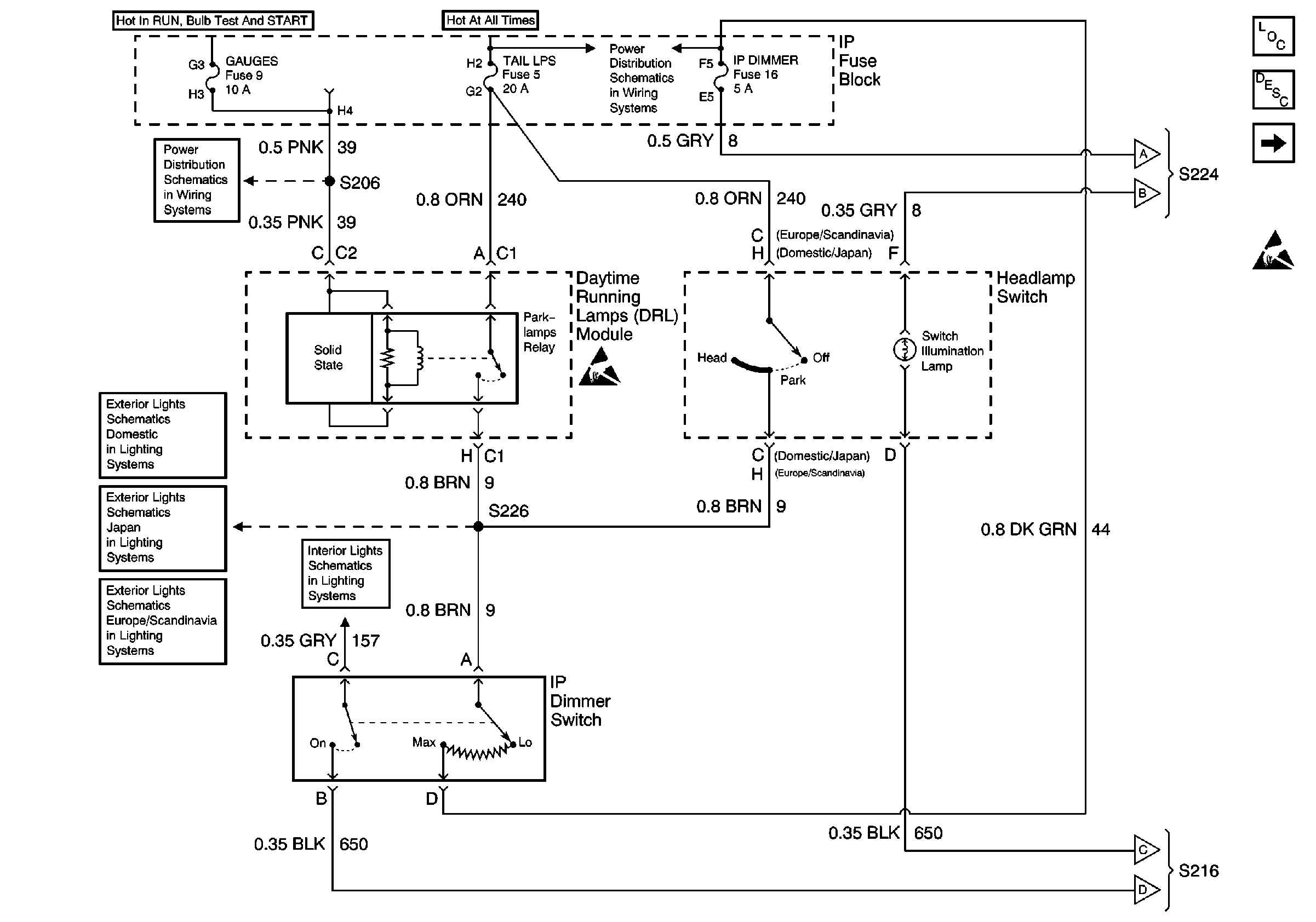
🢒 Headlamp Switch and IP Dimmer Switch
Headlamp Switch and IP Dimmer Switch
Headlamp Switch and IP Dimmer Switch
Lighting Systems Components
Interior Lights Dimming Circuit Description
Interior Illumination Lamps 1 of 2
Handling ESD Sensitive Parts Notice
Power Distribution Schematics
AIR BAG and GAUGES Fuses
Interior Illumination Lamps 1 of 2
Exterior Lights Schematics Pontiac
Exterior Lights Schematics Japan
Exterior Lights Schematics Europe and Scandinavia
Body Control Module and Switch Inputs
Interior Illumination Lamps 1 of 2