GM Service Manual Online
For 1990-2009 cars only
Makes
🢒
Chevrolet
🢒
2000
🢒
Camaro
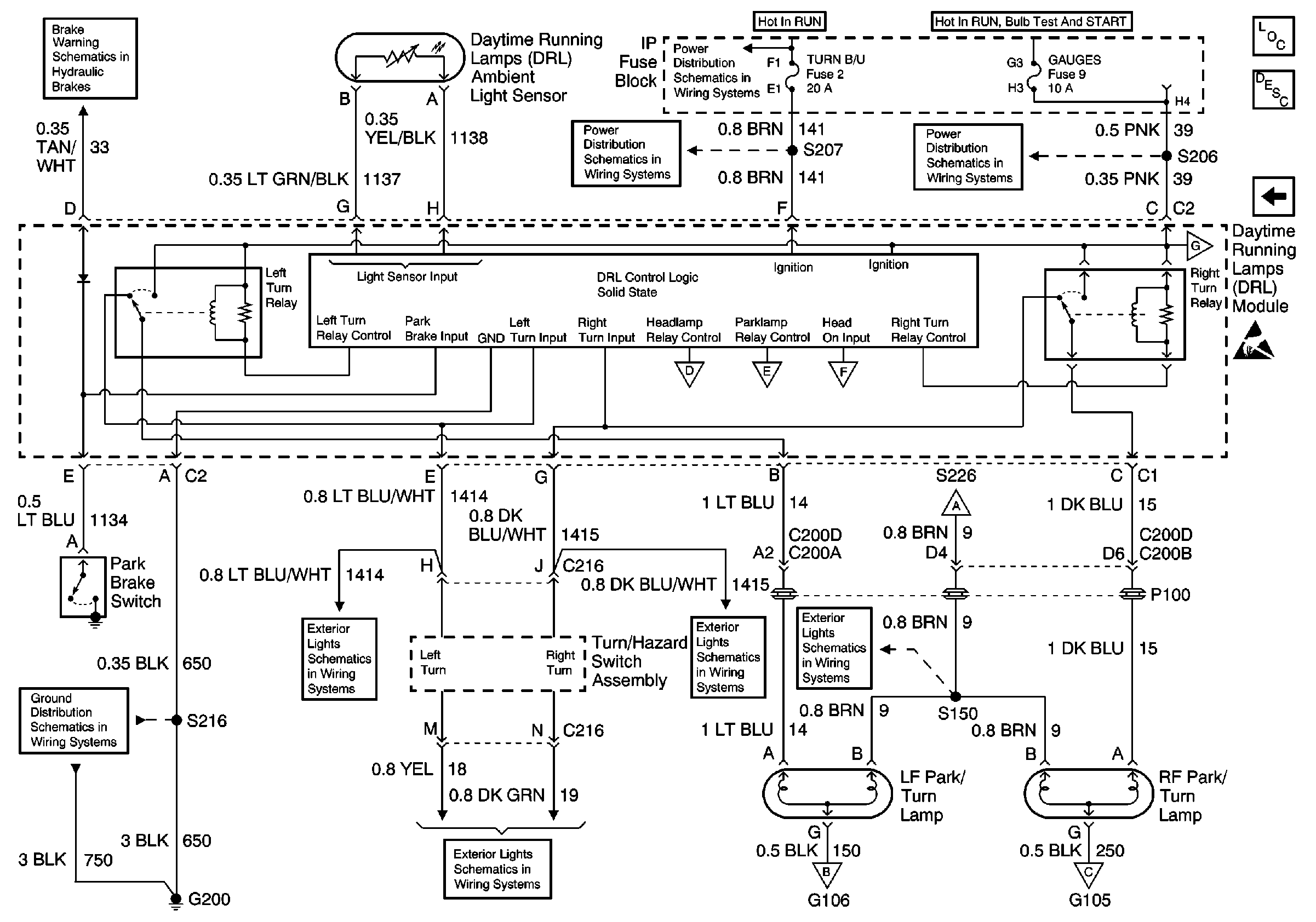
🢒 DRL Module, Park/Turn Lamps
DRL Module, Park/Turn Lamps
DRL Module, Park/Turn Lamps
Lighting Systems Components
Headlights/Daytime Running Lights (DRL) Circuit Description Chevy Dom, Pont Can, and Gulf States
DRL Module, High and Lowbeam Headlights
DRL Module, High and Lowbeam Headlights
DRL Module, High and Lowbeam Headlights
DRL Module, High and Lowbeam Headlights
DRL Module, Side Marker Lamps, Park/Turn Lamps, Fog Lamp Relay
DRL Module, High and Lowbeam Headlights
Turn/Hazard Switch, Turn Indicators
Turn/Hazard Switch, Turn Indicators
Turn/Hazard Switch, Turn Indicators
G200 Splice S216
DRL Module, High and Lowbeam Headlights
DRL Module, High and Lowbeam Headlights
DRL Module, High and Lowbeam Headlights
AIR BAG and GAUGES Fuses
HVAC and TURN B/U Fuses
HVAC and TURN B/U Fuses
Brake Fluid Level Sensor, Instrument Cluster and Park Brake Switch