GM Service Manual Online
For 1990-2009 cars only
Makes
🢒
Chevrolet
🢒
2001
🢒
Cavalier
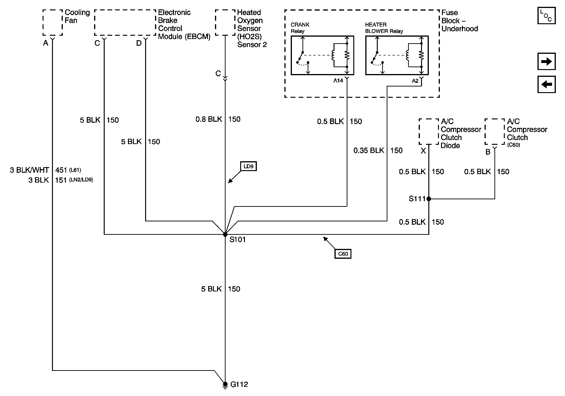
🢒 G112
G112
G112
Master Electrical Component List
G204 - 1 of 2
G110 and G111