GM Service Manual Online
For 1990-2009 cars only

Object Number: 654473  Size: LF
Engine Controls Component Views
Engine Controls Schematics
OBD II Symbol Description Notice
Handling ESD Sensitive Parts Notice

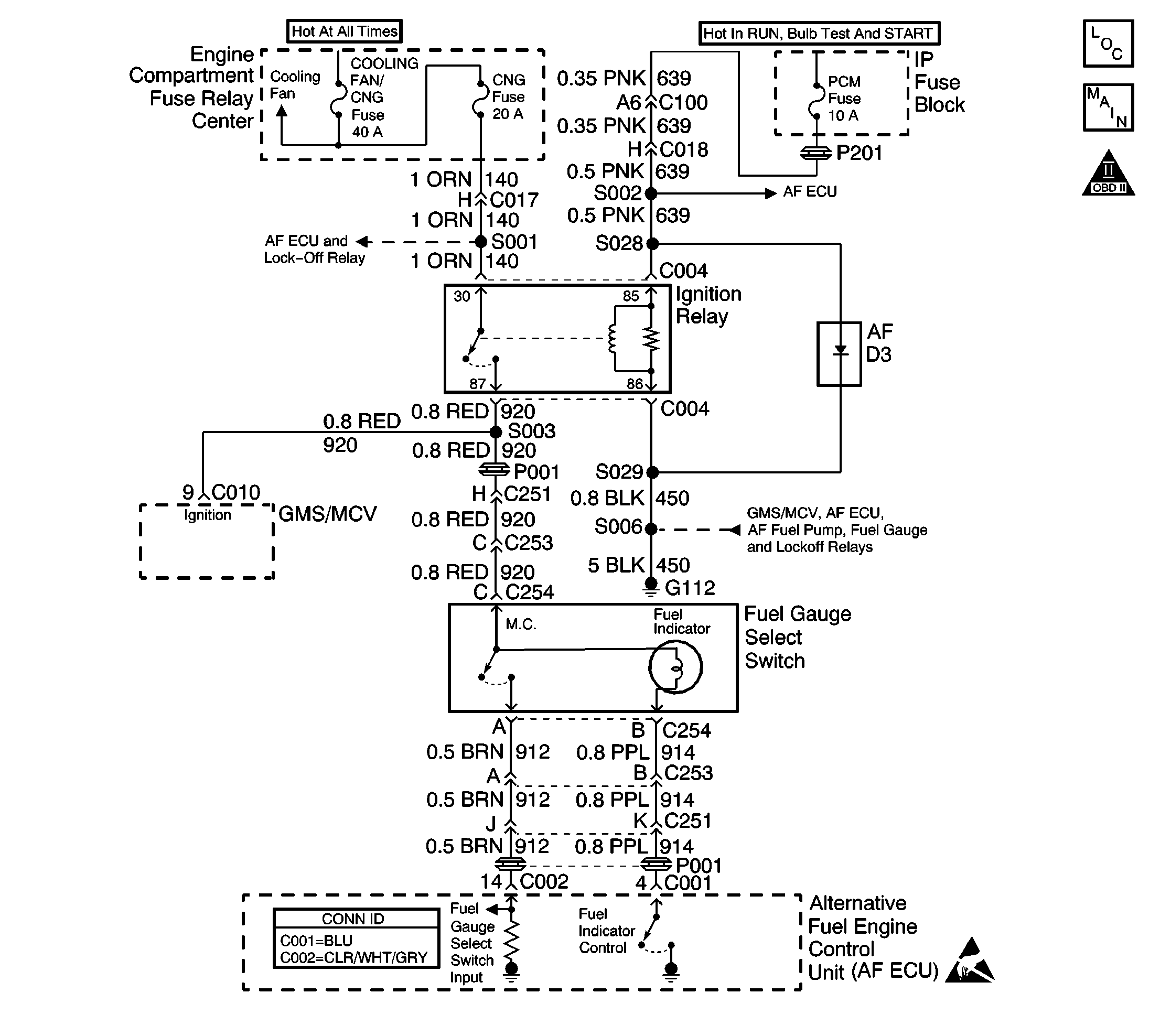
Circuit Description

The fuel gauge select switch assembly contains two components. The fuel gauge select switch is used to indicate to the AF ECU that the operator of the vehicle has requested the fuel gauge display the level of fuel for the DORMANT or non-operating fuel system. The fuel indicator lamp (FIL) is used by the AF ECU to indicate to the operator of the vehicle which fuel system is in use. When illuminated the vehicle is operating on gasoline.

The fuel gauge select switch is supplied power by the ignition relay whenever the ignition is in the ON or RUN positions. The AF ECU monitors the Fuel Gauge Select Switch Input circuit for this voltage. When the switch is depressed and the contacts close the AF ECU will energize or de-energize (depending on the fuel system in use) the fuel gauge relay allowing the fuel gauge to display the fuel level of the dormant fuel system.

The fuel indicator lamp (FIL) is supplied power by the ignition relay and the ground path is supplied by the AF ECU . The AF ECU will supply ground to the FIL for a two second bulb check at ignition ON during CNG operation or continuously during gasoline operation when the ignition is in the ON or RUN positions.

Test Description

The number(s) below refer to the step number(s) on the diagnostic table.

  1. The AF Powertrain OBD System Check MUST be performed before proceeding with this diagnostic table. Failure to perform the OBD System Check will result in mis-diagnosis.

  2. This step checks for proper operation of the FIL.

  3. The FIL should only stay illuminated when the engine is operating on gasoline.

  4. This step checks the AF ECUs ability to operate the FIL.

  5. If the CNG fuse opens when the switch is depressed check for the Fuel Gauge Select Switch Input circuit shorted to ground or an internally shorted AF ECU. In addition a short may have damaged the fuel gauge select switch.

    This step checks the AF ECUs ability to monitor the Fuel Gauge Select Switch Input circuit. If the switch input can be monitored by the AF ECU then power must be present at the switch.

  6. If the CNG fuse or the jumper fuse opens when the circuit is jumpered check for the Fuel Gauge Select Switch Input circuit shorted to ground or an internally shorted AF ECU. In addition a short may have damaged the fuel gauge select switch.

Step

Action

Value(s)

Yes

No

1

Were you sent here from other diagnostic service information?

--

Go to Step 2

Go to Alternative Fuels (AF) Powertrain On Board (OBD) System Check

2

  1. Turn the ignition OFF and wait 30 seconds.
  2. Observe the fuel indicator lamp (FIL) located in the fuel gauge select switch button.
  3. Turn the ignition ON leaving the engine OFF.

Did the FIL illuminate for a two second bulb check and then go OFF?

--

Go to Step 9

Go to Step 3

3

Did the FIL remain illuminated?

--

Go to Step 4

Go to Step 6

4

  1. Using the scan tool establish communications with the AF ECU.
  2. Command the FIL OFF.

Does the FIL go OFF when commanded?

--

Go to Step 5

Go to Step 8

5

  1. Determine the cause of gasoline engine operation. Possible causes include the following:
  2. • Empty CNG fuel tank
    • an inaccurate fuel pressure sensor (FPS) indicates no CNG fuel when tank has fuel
    • an AF ECU DTC is set
  3. Fill CNG tank or repair vehicle as necessary.

Is the repair complete?

--

Go to Step 20

--

6

  1. Using the scan tool observe the fuel gauge select switch input parameter.
  2. Depress and release the fuel gauge select switch button.

Did the scan tool parameter indicate a change in the fuel gauge type was requested?

--

Go to Step 7

Go to Step 11

7

  1. Remove the fuel gauge select switch from the instrument panel.
  2. Disconnect the fuel gauge select switch connector (C254).
  3. Connect the J 35616-200 Un-powered Test Lamp between the Fuel Indicator Control circuit terminal (B) and the bulb power circuit terminal (C).
  4. Turn the ignition OFF and wait 30 seconds.
  5. Observe the test lamp as you turn the ignition ON leaving the engine OFF.

Did the test lamp illuminate for a two second bulb check OR remain ON?

--

Go to Step 18

Go to Step 12

8

  1. Turn the ignition OFF and wait 30 seconds.
  2. Disconnect the AF ECU connectors.
  3. Observe the fuel indicator lamp (FIL) located in the fuel gauge select switch button.
  4. Turn the ignition ON leaving the engine OFF.

Is the FIL illuminated?

--

Go to Step 15

Go to Step 19

9

  1. Using the scan tool observe the Fuel Gauge Select Switch input parameter.
  2. Depress and release the fuel gauge select switch button.

Did the scan tool parameter indicate a change in the fuel gauge type was requested?

--

Go to Step 10

Go to Step 13

10

Is there a fuel gauge operation or accuracy concern?

--

Go to Fuel Gauge Relay Diagnosis

System OK

11

  1. Remove the fuel gauge select switch from the instrument panel.
  2. Disconnect the fuel gauge select switch connector (C254).
  3. Connect the J 35616-200 Un-powered Test Lamp between GROUND and the switch power circuit terminal (C).
  4. Observe the test lamp with the ignition ON.

Is the test lamp illuminated?

--

Go to Step 18

Go to Step 17

12

  1. Turn the ignition OFF and wait 30 seconds.
  2. Disconnect the AF ECU connectors.
  3. Check the Fuel Indicator Control circuit for continuity between the AF ECU connector terminal and the fuel gauge select switch connector terminal (C).

Is circuit continuity indicated?

--

Go to Step 19

Go to Step 16

13

  1. Remove the fuel gauge select switch from the instrument panel.
  2. Disconnect the fuel gauge select switch connector (C254).
  3. Using the scan tool observe the fuel gauge select switch input parameter.
  4. Connect a fused jumper between the switch supply circuit terminal (C) and the fuel gauge select switch Input circuit terminal (A).

Did the scan tool parameter indicate a change in the fuel gauge type was requested when the circuit was jumpered?

--

Go to Step 18

Go to Step 14

14

  1. Turn the ignition OFF and wait 30 seconds.
  2. Disconnect the AF ECU connectors.
  3. Check the fuel gauge select switch Input circuit for the following:
  4. • an open circuit
    • a shorted to voltage circuit
    • poor terminal contact at the AF ECU connector or the switch connector
  5. Repair wiring or terminals as necessary.

Was a wiring or terminal repair necessary?

--

Go to Step 20

Go to Step 19

15

Repair the short to ground on the Fuel Indicator Control circuit or replace the internally shorted fuel gauge select switch.

Is the repair or replacement complete?

--

Go to Step 20

--

16

Repair the open Fuel Indicator Control circuit or terminals.

Is the repair complete?

--

Go to Step 20

--

17

Repair the open fuel gauge select switch power supply circuit between the switch terminal (C) and the circuit splice. The open condition may be a disconnected CNG harness connector.

Is the repair complete?

--

Go to Step 20

--

18

Replace the fuel gauge select switch assembly. Refer to Fuel Gauge Selector Switch/Fuel Indicator Lamp Replacement .

Is the replacement complete?

--

Go to Step 20

--

19

  1. Replace the AF ECU. Refer to Engine Control Unit Replacement .
  2. Program (flash) the replacement control module with the correct vehicle software and calibration.

Is the replacement complete?

--

Go to Step 20

--

20

  1. Remove all test equipment except the scan tool.
  2. Connect any dis-connected components, fuses, etc.
  3. Using a scan tool clear DTC Information from the AF ECU and the gasoline control module (VCM/PCM or ECM).
  4. Turn the ignition OFF and wait 30 seconds.
  5. Start the engine and operate the vehicle.
  6. Observe the fuel indicator lamp and the MIL.
  7. Observe vehicle performance and driveability.
  8. After operating the vehicle inspect BOTH control modules for stored DTCs.

Does the vehicle operate on CNG with normal driveability, no FIL/MIL illumination and no stored DTCs?

--

System OK

Go to Alternative Fuels (AF) Powertrain On Board (OBD) System Check