GM Service Manual Online
For 1990-2009 cars only
Makes
🢒
Chevrolet
🢒
2000
🢒
Chevrolet C-Series Medium Duty Truck B7
🢒
Body and Accessories
🢒
Data Link Communications
🢒 Data Link Connector Schematics
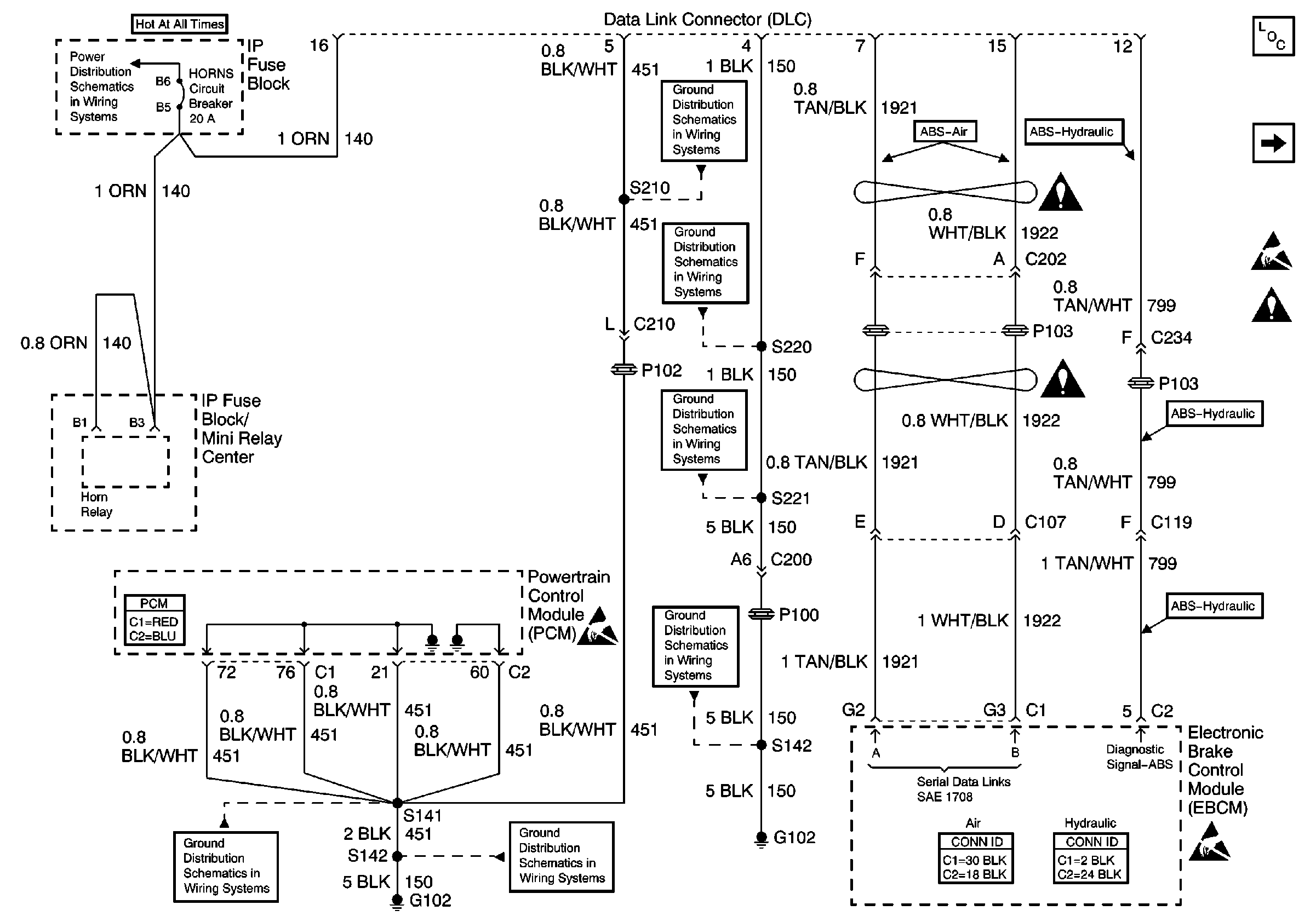
Figure
1:
DLC (LP4/L21)
Data Link Communications Components
DLC (LG5)
Handling ESD Sensitive Parts Notice
Splicing Twisted or Shielded Cable
STOP LP, HORNS, TL/MKR, PNL, HAZ Circuit Breakers
Gasoline Engine, S141 and S210
Gasoline Engine, S220
Splicing Twisted or Shielded Cable
Gasoline Engine, S221
Splicing Twisted or Shielded Cable
Powertrain Control Module Connector End Views
Handling ESD Sensitive Parts Notice
Gasoline Engine, G102
Gasoline Engine, S141 and S210
Air Antilock Brake System Connector End Views
Antilock Brake System Connector End Views
Handling ESD Sensitive Parts Notice
Diesel Engine, S142
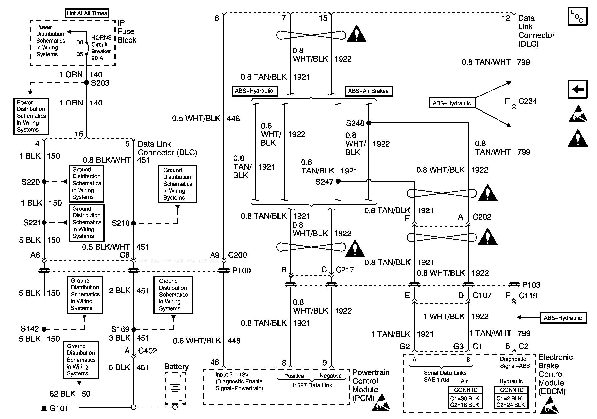
Figure
2:
DLC (LG5)
Data Link Communications Components
DLC (LP4/L21)
Handling ESD Sensitive Parts Notice
Splicing Twisted or Shielded Cable
STOP LP, HORNS, TL/MKR, PNL, HAZ Circuit Breakers
Splicing Twisted or Shielded Cable
STOP LP, HORNS, TL/MKR, PNL, HAZ Circuit Breakers
Gasoline Engine, S220
Gasoline Engine, S221
Diesel Engine, S169 and S210
Splicing Twisted or Shielded Cable
Splicing Twisted or Shielded Cable
Splicing Twisted or Shielded Cable
Gasoline Engine, G102
Diesel Engine, S169 and S210
G100, G101, G103, G107, G117, G119, G120, G121, G124, G400, G401, G412,G413, G414
Handling ESD Sensitive Parts Notice
Air Antilock Brake System Connector End Views
Antilock Brake System Connector End Views
Handling ESD Sensitive Parts Notice