GM Service Manual Online
For 1990-2009 cars only
Makes
🢒
Chevrolet
🢒
2002
🢒
Chevrolet C-Series Medium Duty Truck B7
🢒 L18
L18
L18
Master Electrical Component List
Terminals 6, 7, 12 and 15 (LG5)
Splicing Twisted or Shielded Cable
Splicing Twisted or Shielded Cable
Splicing Twisted or Shielded Cable
HAZ, HORNS, PNL, STOP LP and TL/MKR Circuit Breakers
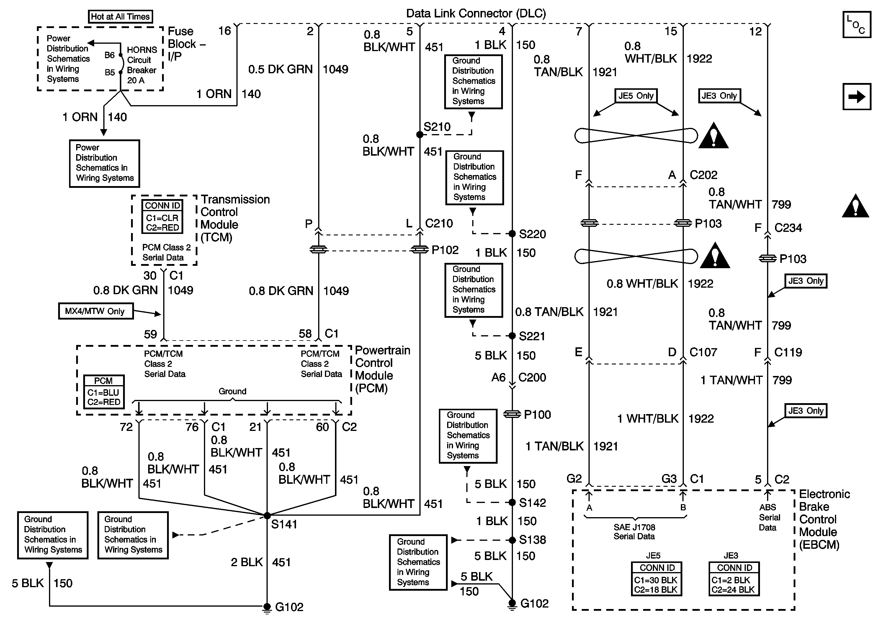
S141 and S210 (L18)
HAZ, HORNS, PNL, STOP LP and TL/MKR Circuit Breakers
G108 and S220 (L18)
G102 and S138 (L18)
S141 and S210 (L18)
S142, S178, S179, S405 and S409 (L18)
G207, G208 and S221 (L18)
G102 and S138 (L18)