GM Service Manual Online
For 1990-2009 cars only
Makes
🢒
Chevrolet
🢒
2002
🢒
Chevrolet C-Series Medium Duty Truck B7
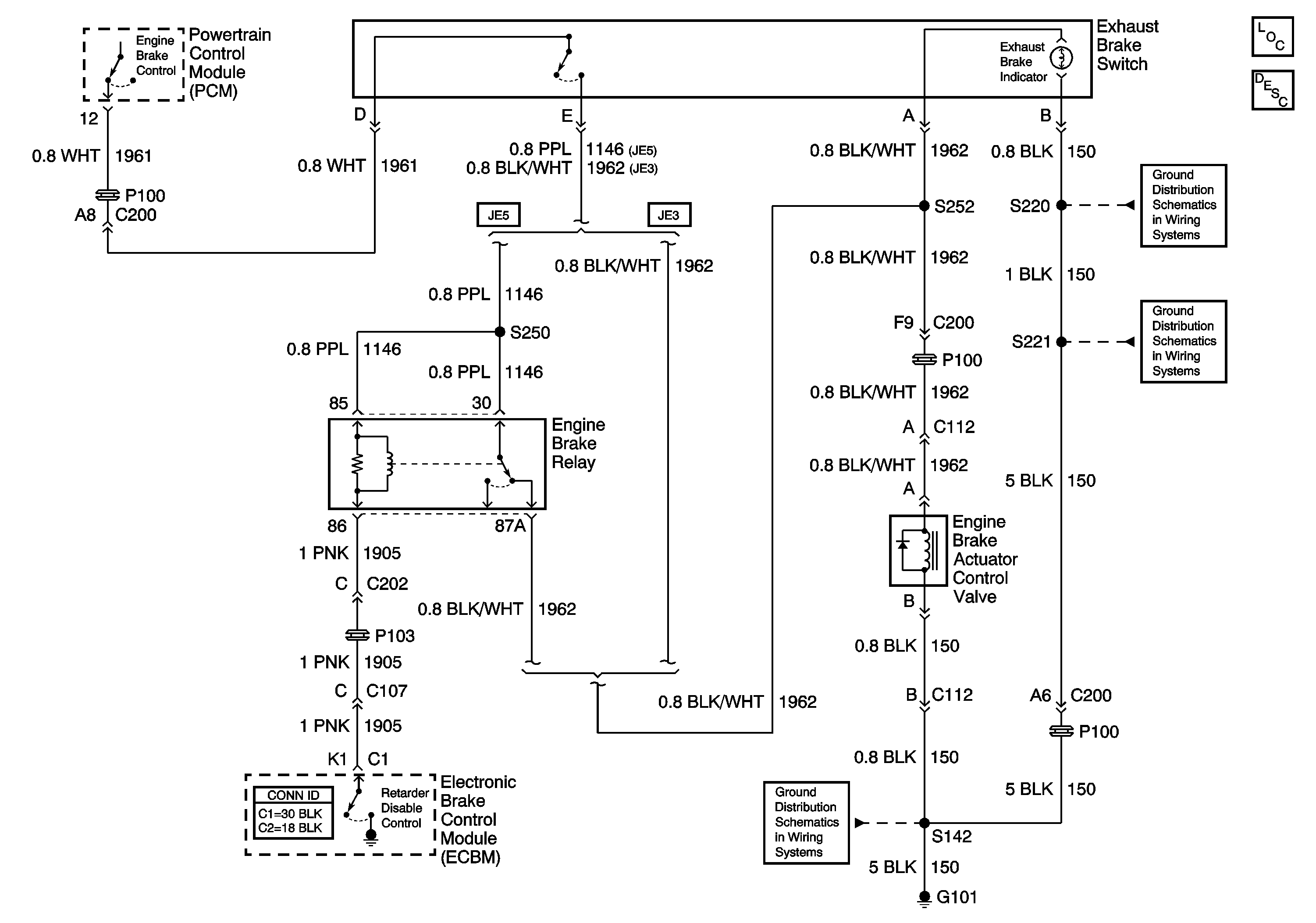
🢒 Engine Exhaust Brake
Engine Exhaust Brake
Master Electrical Component List
Exhaust Brake Operation
S142 and S241 (LG5)
S220, S229 (LG5 - Late)
G108, G207, G208 and S221 (LG5)